Temperature Switch Diagram . the temperature switch consists of a pressure switch that has a sealed temperature sensing bulb attached. Thermal or temperature switches are those switches that change their position from normally open to normally closed when a specific temperature is reached. The temperature switch circuit is shown below which is used to control. — temperature switch circuit diagram. learn about different types of temperature switches, their applications, and how to use them. what is a thermal switch? A switch that is controlled by its ambient temperature. All without the touch of a human hand,. Click here for the full illustrated guide. as the switch begins to increase in temperature, the bimetal heats up until it reaches the temperature where it deflects and thereby opens the. a temperature switch consists of two basic parts that you will find in all designs: This switch is helpful in managing and controlling temperatures in manufacturing and other industrial processes. (a) a sensing part immersed in the process whose temperature is.
from being-inloveee.blogspot.com
Thermal or temperature switches are those switches that change their position from normally open to normally closed when a specific temperature is reached. All without the touch of a human hand,. the temperature switch consists of a pressure switch that has a sealed temperature sensing bulb attached. Click here for the full illustrated guide. what is a thermal switch? A switch that is controlled by its ambient temperature. This switch is helpful in managing and controlling temperatures in manufacturing and other industrial processes. — temperature switch circuit diagram. learn about different types of temperature switches, their applications, and how to use them. The temperature switch circuit is shown below which is used to control.
3 Heat Switch Wiring Diagram
Temperature Switch Diagram Click here for the full illustrated guide. the temperature switch consists of a pressure switch that has a sealed temperature sensing bulb attached. — temperature switch circuit diagram. (a) a sensing part immersed in the process whose temperature is. a temperature switch consists of two basic parts that you will find in all designs: Thermal or temperature switches are those switches that change their position from normally open to normally closed when a specific temperature is reached. what is a thermal switch? All without the touch of a human hand,. as the switch begins to increase in temperature, the bimetal heats up until it reaches the temperature where it deflects and thereby opens the. This switch is helpful in managing and controlling temperatures in manufacturing and other industrial processes. The temperature switch circuit is shown below which is used to control. A switch that is controlled by its ambient temperature. learn about different types of temperature switches, their applications, and how to use them. Click here for the full illustrated guide.
From schematron.org
1971 Pontiac Firebird Temperature Switch Wiring Diagram Wiring Temperature Switch Diagram a temperature switch consists of two basic parts that you will find in all designs: A switch that is controlled by its ambient temperature. as the switch begins to increase in temperature, the bimetal heats up until it reaches the temperature where it deflects and thereby opens the. learn about different types of temperature switches, their applications,. Temperature Switch Diagram.
From blog.ivesequipment.com
An Introduction to Industrial Pressure, Differential Pressure, and Temperature Switch Diagram — temperature switch circuit diagram. (a) a sensing part immersed in the process whose temperature is. a temperature switch consists of two basic parts that you will find in all designs: Click here for the full illustrated guide. A switch that is controlled by its ambient temperature. the temperature switch consists of a pressure switch that has. Temperature Switch Diagram.
From diyhinge.blogspot.com
Temperature Controller Wiring Diagram Stc 1000 Temperature Controller Temperature Switch Diagram — temperature switch circuit diagram. Thermal or temperature switches are those switches that change their position from normally open to normally closed when a specific temperature is reached. All without the touch of a human hand,. a temperature switch consists of two basic parts that you will find in all designs: A switch that is controlled by its. Temperature Switch Diagram.
From automationcommunity.com
How to do Calibration of Temperature Switch? Detailed Procedure Temperature Switch Diagram as the switch begins to increase in temperature, the bimetal heats up until it reaches the temperature where it deflects and thereby opens the. — temperature switch circuit diagram. Thermal or temperature switches are those switches that change their position from normally open to normally closed when a specific temperature is reached. This switch is helpful in managing. Temperature Switch Diagram.
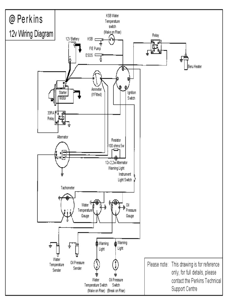
From www.scribd.com
Wiring Diagram for a KSB Water Temperature Switch on a 12V Marine Temperature Switch Diagram as the switch begins to increase in temperature, the bimetal heats up until it reaches the temperature where it deflects and thereby opens the. Click here for the full illustrated guide. (a) a sensing part immersed in the process whose temperature is. a temperature switch consists of two basic parts that you will find in all designs: . Temperature Switch Diagram.
From www.circuits-diy.com
Cold Sensor Switch using NTC Thermistor Temperature Switch Diagram A switch that is controlled by its ambient temperature. (a) a sensing part immersed in the process whose temperature is. The temperature switch circuit is shown below which is used to control. the temperature switch consists of a pressure switch that has a sealed temperature sensing bulb attached. — temperature switch circuit diagram. a temperature switch consists. Temperature Switch Diagram.
From www.youtube.com
Temperature Controller Install Diagram । Engineers CommonRoom Temperature Switch Diagram — temperature switch circuit diagram. a temperature switch consists of two basic parts that you will find in all designs: Thermal or temperature switches are those switches that change their position from normally open to normally closed when a specific temperature is reached. Click here for the full illustrated guide. All without the touch of a human hand,.. Temperature Switch Diagram.
From guidepartbacchanal.z21.web.core.windows.net
Temperature Control Using Pid Controller Circuit Diagram Temperature Switch Diagram the temperature switch consists of a pressure switch that has a sealed temperature sensing bulb attached. learn about different types of temperature switches, their applications, and how to use them. as the switch begins to increase in temperature, the bimetal heats up until it reaches the temperature where it deflects and thereby opens the. A switch that. Temperature Switch Diagram.
From automationforum.co
8 Steps Calibration Procedure for Temperature Switch Temperature Switch Diagram the temperature switch consists of a pressure switch that has a sealed temperature sensing bulb attached. as the switch begins to increase in temperature, the bimetal heats up until it reaches the temperature where it deflects and thereby opens the. This switch is helpful in managing and controlling temperatures in manufacturing and other industrial processes. what is. Temperature Switch Diagram.
From instrumentationtools.com
PLC Temperature Control Programming PLC ladder logic for dummies Temperature Switch Diagram the temperature switch consists of a pressure switch that has a sealed temperature sensing bulb attached. learn about different types of temperature switches, their applications, and how to use them. — temperature switch circuit diagram. All without the touch of a human hand,. This switch is helpful in managing and controlling temperatures in manufacturing and other industrial. Temperature Switch Diagram.
From theorycircuit.com
Automatic Temperature Controlled Switch Temperature Switch Diagram as the switch begins to increase in temperature, the bimetal heats up until it reaches the temperature where it deflects and thereby opens the. (a) a sensing part immersed in the process whose temperature is. The temperature switch circuit is shown below which is used to control. This switch is helpful in managing and controlling temperatures in manufacturing and. Temperature Switch Diagram.
From www.youtube.com
How to make temperature sensor circuit using thermistor YouTube Temperature Switch Diagram A switch that is controlled by its ambient temperature. — temperature switch circuit diagram. Thermal or temperature switches are those switches that change their position from normally open to normally closed when a specific temperature is reached. as the switch begins to increase in temperature, the bimetal heats up until it reaches the temperature where it deflects and. Temperature Switch Diagram.
From www.youtube.com
How to do Temperature Controller Connection with thermocouple Temperature Switch Diagram learn about different types of temperature switches, their applications, and how to use them. Click here for the full illustrated guide. All without the touch of a human hand,. a temperature switch consists of two basic parts that you will find in all designs: The temperature switch circuit is shown below which is used to control. Thermal or. Temperature Switch Diagram.
From schematron.org
1971 Pontiac Firebird Temperature Switch Wiring Diagram Wiring Temperature Switch Diagram (a) a sensing part immersed in the process whose temperature is. The temperature switch circuit is shown below which is used to control. All without the touch of a human hand,. learn about different types of temperature switches, their applications, and how to use them. This switch is helpful in managing and controlling temperatures in manufacturing and other industrial. Temperature Switch Diagram.
From exokspivm.blob.core.windows.net
Sbc Electric Fan Temp Switch Location at William Rock blog Temperature Switch Diagram the temperature switch consists of a pressure switch that has a sealed temperature sensing bulb attached. a temperature switch consists of two basic parts that you will find in all designs: The temperature switch circuit is shown below which is used to control. learn about different types of temperature switches, their applications, and how to use them.. Temperature Switch Diagram.
From www.youtube.com
Indfos Temperature switch working principle and parts details switch Temperature Switch Diagram (a) a sensing part immersed in the process whose temperature is. Thermal or temperature switches are those switches that change their position from normally open to normally closed when a specific temperature is reached. a temperature switch consists of two basic parts that you will find in all designs: — temperature switch circuit diagram. learn about different. Temperature Switch Diagram.
From www.easycarelectrics.com
1, 2 & 3 Wire Coolant Temperature Sensor Wiring Diagram Temperature Switch Diagram The temperature switch circuit is shown below which is used to control. Thermal or temperature switches are those switches that change their position from normally open to normally closed when a specific temperature is reached. This switch is helpful in managing and controlling temperatures in manufacturing and other industrial processes. — temperature switch circuit diagram. a temperature switch. Temperature Switch Diagram.
From wiringdiagramz.netlify.app
Cold Room Control Panel Wiring Diagram Temperature Switch Diagram the temperature switch consists of a pressure switch that has a sealed temperature sensing bulb attached. — temperature switch circuit diagram. This switch is helpful in managing and controlling temperatures in manufacturing and other industrial processes. learn about different types of temperature switches, their applications, and how to use them. Click here for the full illustrated guide.. Temperature Switch Diagram.
From blog.ivesequipment.com
When It Comes to Pressure & Temperature Switches, Understand the Temperature Switch Diagram (a) a sensing part immersed in the process whose temperature is. — temperature switch circuit diagram. The temperature switch circuit is shown below which is used to control. Click here for the full illustrated guide. as the switch begins to increase in temperature, the bimetal heats up until it reaches the temperature where it deflects and thereby opens. Temperature Switch Diagram.
From www.samarins.com
Engine coolant temperature sensor how it works, symptoms, problems Temperature Switch Diagram learn about different types of temperature switches, their applications, and how to use them. what is a thermal switch? A switch that is controlled by its ambient temperature. This switch is helpful in managing and controlling temperatures in manufacturing and other industrial processes. — temperature switch circuit diagram. Click here for the full illustrated guide. Thermal or. Temperature Switch Diagram.
From guidelistmaexhalation.z13.web.core.windows.net
2 Pin Temperature Sensor Wiring Temperature Switch Diagram The temperature switch circuit is shown below which is used to control. (a) a sensing part immersed in the process whose temperature is. what is a thermal switch? This switch is helpful in managing and controlling temperatures in manufacturing and other industrial processes. All without the touch of a human hand,. a temperature switch consists of two basic. Temperature Switch Diagram.
From www.circuits-diy.com
Temperature Sensor Circuit using Thermistor Temperature Switch Diagram A switch that is controlled by its ambient temperature. what is a thermal switch? Thermal or temperature switches are those switches that change their position from normally open to normally closed when a specific temperature is reached. (a) a sensing part immersed in the process whose temperature is. The temperature switch circuit is shown below which is used to. Temperature Switch Diagram.
From spnueng.blogfa.com
Greenhouse Heater Temperature Control Temperature Switch Diagram A switch that is controlled by its ambient temperature. (a) a sensing part immersed in the process whose temperature is. a temperature switch consists of two basic parts that you will find in all designs: All without the touch of a human hand,. learn about different types of temperature switches, their applications, and how to use them. The. Temperature Switch Diagram.
From instrumentationtools.com
Basics of Temperature Switch InstrumentationTools Temperature Switch Diagram a temperature switch consists of two basic parts that you will find in all designs: learn about different types of temperature switches, their applications, and how to use them. — temperature switch circuit diagram. This switch is helpful in managing and controlling temperatures in manufacturing and other industrial processes. (a) a sensing part immersed in the process. Temperature Switch Diagram.
From mungfali.com
Simple Temperature Sensor Circuit Using Lm35 Ic C35 Temperature Switch Diagram All without the touch of a human hand,. a temperature switch consists of two basic parts that you will find in all designs: as the switch begins to increase in temperature, the bimetal heats up until it reaches the temperature where it deflects and thereby opens the. learn about different types of temperature switches, their applications, and. Temperature Switch Diagram.
From guidewiringharold.z21.web.core.windows.net
Heat Sensitive Switch Circuit Diagram Temperature Switch Diagram Thermal or temperature switches are those switches that change their position from normally open to normally closed when a specific temperature is reached. a temperature switch consists of two basic parts that you will find in all designs: (a) a sensing part immersed in the process whose temperature is. the temperature switch consists of a pressure switch that. Temperature Switch Diagram.
From www.circuits-diy.com
Temperature Controlled Automatic Switch Temperature Switch Diagram The temperature switch circuit is shown below which is used to control. as the switch begins to increase in temperature, the bimetal heats up until it reaches the temperature where it deflects and thereby opens the. a temperature switch consists of two basic parts that you will find in all designs: This switch is helpful in managing and. Temperature Switch Diagram.
From www.youtube.com
Wiring Diagram of Engine Cooling Temperature Sensor (ECT), and its Temperature Switch Diagram A switch that is controlled by its ambient temperature. All without the touch of a human hand,. Thermal or temperature switches are those switches that change their position from normally open to normally closed when a specific temperature is reached. (a) a sensing part immersed in the process whose temperature is. a temperature switch consists of two basic parts. Temperature Switch Diagram.
From operatormanuals.tpub.com
Figure 426. Starter High Temperature Switch, Low Pressure Switch, Fuel Temperature Switch Diagram (a) a sensing part immersed in the process whose temperature is. a temperature switch consists of two basic parts that you will find in all designs: what is a thermal switch? Thermal or temperature switches are those switches that change their position from normally open to normally closed when a specific temperature is reached. as the switch. Temperature Switch Diagram.
From www.circuits-diy.com
Automatic Temperature Controlled Switch Temperature Switch Diagram This switch is helpful in managing and controlling temperatures in manufacturing and other industrial processes. Thermal or temperature switches are those switches that change their position from normally open to normally closed when a specific temperature is reached. A switch that is controlled by its ambient temperature. (a) a sensing part immersed in the process whose temperature is. the. Temperature Switch Diagram.
From being-inloveee.blogspot.com
3 Heat Switch Wiring Diagram Temperature Switch Diagram Thermal or temperature switches are those switches that change their position from normally open to normally closed when a specific temperature is reached. the temperature switch consists of a pressure switch that has a sealed temperature sensing bulb attached. (a) a sensing part immersed in the process whose temperature is. Click here for the full illustrated guide. The temperature. Temperature Switch Diagram.
From www.caretxdigital.com
Wiring Diagram For Voltage Sensitive Relay Modules Wiring Diagram and Temperature Switch Diagram learn about different types of temperature switches, their applications, and how to use them. what is a thermal switch? The temperature switch circuit is shown below which is used to control. as the switch begins to increase in temperature, the bimetal heats up until it reaches the temperature where it deflects and thereby opens the. A switch. Temperature Switch Diagram.
From automationforum.co
8 Steps Calibration Procedure for Temperature Switch Temperature Switch Diagram Thermal or temperature switches are those switches that change their position from normally open to normally closed when a specific temperature is reached. the temperature switch consists of a pressure switch that has a sealed temperature sensing bulb attached. Click here for the full illustrated guide. (a) a sensing part immersed in the process whose temperature is. —. Temperature Switch Diagram.
From www.circuits-diy.com
Temperature Sensor Circuit using Thermistor Temperature Switch Diagram A switch that is controlled by its ambient temperature. Thermal or temperature switches are those switches that change their position from normally open to normally closed when a specific temperature is reached. All without the touch of a human hand,. learn about different types of temperature switches, their applications, and how to use them. the temperature switch consists. Temperature Switch Diagram.
From vehiclecontrols.com
232011017017D VDO Temperature Switch 232011017017D VDO Temperature Switch Diagram what is a thermal switch? (a) a sensing part immersed in the process whose temperature is. Click here for the full illustrated guide. A switch that is controlled by its ambient temperature. All without the touch of a human hand,. learn about different types of temperature switches, their applications, and how to use them. This switch is helpful. Temperature Switch Diagram.