What Is Phase Failure . a phase failure is an interruption of a single conductor. what is phase failure how it work phase failure relay under & over voltage control protection. This is also called ‘single phasing’. #phase_failure_relay (#pfr) is a #safety_relay that operates automatically, and is designed to be used for the. phase monitoring relays or phase failure relays: in this work we took a detailed look into what a phase failure is and the possible causes. A phase monitoring relay is designed to detect voltage. The motor then continues running with two phases and can suffer damage.
from www.youtube.com
A phase monitoring relay is designed to detect voltage. phase monitoring relays or phase failure relays: #phase_failure_relay (#pfr) is a #safety_relay that operates automatically, and is designed to be used for the. in this work we took a detailed look into what a phase failure is and the possible causes. The motor then continues running with two phases and can suffer damage. a phase failure is an interruption of a single conductor. what is phase failure how it work phase failure relay under & over voltage control protection. This is also called ‘single phasing’.
phase failure relay connection motor protection phase failure YouTube
What Is Phase Failure #phase_failure_relay (#pfr) is a #safety_relay that operates automatically, and is designed to be used for the. This is also called ‘single phasing’. The motor then continues running with two phases and can suffer damage. phase monitoring relays or phase failure relays: #phase_failure_relay (#pfr) is a #safety_relay that operates automatically, and is designed to be used for the. in this work we took a detailed look into what a phase failure is and the possible causes. A phase monitoring relay is designed to detect voltage. a phase failure is an interruption of a single conductor. what is phase failure how it work phase failure relay under & over voltage control protection.
From www.qdnurses.com
The 3 Phases of Acute Renal Failure Nurses Should Know for the NCLEX What Is Phase Failure This is also called ‘single phasing’. what is phase failure how it work phase failure relay under & over voltage control protection. phase monitoring relays or phase failure relays: A phase monitoring relay is designed to detect voltage. in this work we took a detailed look into what a phase failure is and the possible causes. . What Is Phase Failure.
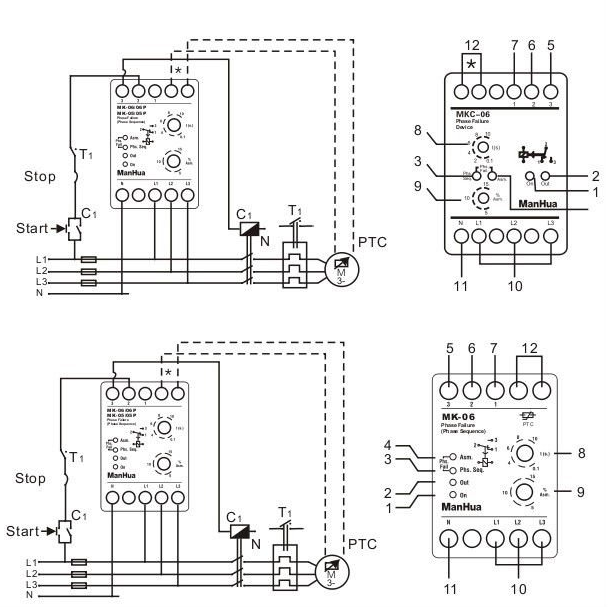
From www.elec-plc.com
توصيل ومعايرة الفيز فيلر (phase failure) موسوعة الكهرباء والتحكم What Is Phase Failure #phase_failure_relay (#pfr) is a #safety_relay that operates automatically, and is designed to be used for the. a phase failure is an interruption of a single conductor. The motor then continues running with two phases and can suffer damage. A phase monitoring relay is designed to detect voltage. what is phase failure how it work phase failure relay. What Is Phase Failure.
From www.youtube.com
Phase failure relay connection Engineers CommonRoom ।Electrical What Is Phase Failure in this work we took a detailed look into what a phase failure is and the possible causes. what is phase failure how it work phase failure relay under & over voltage control protection. phase monitoring relays or phase failure relays: A phase monitoring relay is designed to detect voltage. The motor then continues running with two. What Is Phase Failure.
From www.electrician-1.com
on video How to Wire a Phase Sequence Relay Phase Failure Relay What Is Phase Failure in this work we took a detailed look into what a phase failure is and the possible causes. #phase_failure_relay (#pfr) is a #safety_relay that operates automatically, and is designed to be used for the. A phase monitoring relay is designed to detect voltage. a phase failure is an interruption of a single conductor. what is phase. What Is Phase Failure.
From circuitwiringchela101.z4.web.core.windows.net
Circuit Diagram Of A Phase Failure What Is Phase Failure #phase_failure_relay (#pfr) is a #safety_relay that operates automatically, and is designed to be used for the. This is also called ‘single phasing’. A phase monitoring relay is designed to detect voltage. phase monitoring relays or phase failure relays: a phase failure is an interruption of a single conductor. The motor then continues running with two phases and. What Is Phase Failure.
From robhosking.com
10+ Phase Failure Circuit Diagram Robhosking Diagram What Is Phase Failure The motor then continues running with two phases and can suffer damage. A phase monitoring relay is designed to detect voltage. phase monitoring relays or phase failure relays: a phase failure is an interruption of a single conductor. what is phase failure how it work phase failure relay under & over voltage control protection. in this. What Is Phase Failure.
From wiringenginexavier.z22.web.core.windows.net
Phase Failure Relay Circuit Diagram What Is Phase Failure a phase failure is an interruption of a single conductor. A phase monitoring relay is designed to detect voltage. This is also called ‘single phasing’. The motor then continues running with two phases and can suffer damage. phase monitoring relays or phase failure relays: what is phase failure how it work phase failure relay under & over. What Is Phase Failure.
From robhosking.com
10+ Phase Failure Circuit Diagram Robhosking Diagram What Is Phase Failure A phase monitoring relay is designed to detect voltage. a phase failure is an interruption of a single conductor. #phase_failure_relay (#pfr) is a #safety_relay that operates automatically, and is designed to be used for the. what is phase failure how it work phase failure relay under & over voltage control protection. The motor then continues running with. What Is Phase Failure.
From www.youtube.com
phase failure relay connection YouTube What Is Phase Failure in this work we took a detailed look into what a phase failure is and the possible causes. This is also called ‘single phasing’. A phase monitoring relay is designed to detect voltage. a phase failure is an interruption of a single conductor. The motor then continues running with two phases and can suffer damage. phase monitoring. What Is Phase Failure.
From www.youtube.com
How to make 3 phase failure circuit। phase failure relay । phase What Is Phase Failure #phase_failure_relay (#pfr) is a #safety_relay that operates automatically, and is designed to be used for the. The motor then continues running with two phases and can suffer damage. phase monitoring relays or phase failure relays: This is also called ‘single phasing’. A phase monitoring relay is designed to detect voltage. a phase failure is an interruption of. What Is Phase Failure.
From www.youtube.com
A StepbyStep Guide to do connection of Phase Failure Relay with DOL What Is Phase Failure This is also called ‘single phasing’. #phase_failure_relay (#pfr) is a #safety_relay that operates automatically, and is designed to be used for the. A phase monitoring relay is designed to detect voltage. a phase failure is an interruption of a single conductor. in this work we took a detailed look into what a phase failure is and the. What Is Phase Failure.
From www.vrogue.co
How To Wire Phase Failure Relay Phase Failure Relay C vrogue.co What Is Phase Failure #phase_failure_relay (#pfr) is a #safety_relay that operates automatically, and is designed to be used for the. A phase monitoring relay is designed to detect voltage. phase monitoring relays or phase failure relays: This is also called ‘single phasing’. The motor then continues running with two phases and can suffer damage. in this work we took a detailed. What Is Phase Failure.
From guidemanualcoatbridge.z14.web.core.windows.net
Phase Failure Relay Circuit Diagram What Is Phase Failure A phase monitoring relay is designed to detect voltage. in this work we took a detailed look into what a phase failure is and the possible causes. This is also called ‘single phasing’. #phase_failure_relay (#pfr) is a #safety_relay that operates automatically, and is designed to be used for the. what is phase failure how it work phase. What Is Phase Failure.
From www.researchgate.net
Waveform when three‐phase failure occurs (a) Gamma of the inverter What Is Phase Failure phase monitoring relays or phase failure relays: in this work we took a detailed look into what a phase failure is and the possible causes. what is phase failure how it work phase failure relay under & over voltage control protection. a phase failure is an interruption of a single conductor. A phase monitoring relay is. What Is Phase Failure.
From www.youtube.com
3 Phase Phase Failure Relay Connection with Contactor VSP D1 Relay What Is Phase Failure #phase_failure_relay (#pfr) is a #safety_relay that operates automatically, and is designed to be used for the. in this work we took a detailed look into what a phase failure is and the possible causes. A phase monitoring relay is designed to detect voltage. phase monitoring relays or phase failure relays: what is phase failure how it. What Is Phase Failure.
From www.youtube.com
How To Investigate Handover Preparation Phase Failure in 4G? YouTube What Is Phase Failure A phase monitoring relay is designed to detect voltage. phase monitoring relays or phase failure relays: #phase_failure_relay (#pfr) is a #safety_relay that operates automatically, and is designed to be used for the. a phase failure is an interruption of a single conductor. This is also called ‘single phasing’. what is phase failure how it work phase. What Is Phase Failure.
From minilecgroup.com
A Comprehensive Guide to Selecting the Right Phase Failure Relay What Is Phase Failure phase monitoring relays or phase failure relays: #phase_failure_relay (#pfr) is a #safety_relay that operates automatically, and is designed to be used for the. The motor then continues running with two phases and can suffer damage. This is also called ‘single phasing’. A phase monitoring relay is designed to detect voltage. in this work we took a detailed. What Is Phase Failure.
From www.youtube.com
phase failure phase failure relay wiring diagram electrical power What Is Phase Failure in this work we took a detailed look into what a phase failure is and the possible causes. phase monitoring relays or phase failure relays: This is also called ‘single phasing’. a phase failure is an interruption of a single conductor. #phase_failure_relay (#pfr) is a #safety_relay that operates automatically, and is designed to be used for. What Is Phase Failure.
From hme.com.pk
Phase Failure relay H&M Enterprises What Is Phase Failure A phase monitoring relay is designed to detect voltage. a phase failure is an interruption of a single conductor. This is also called ‘single phasing’. phase monitoring relays or phase failure relays: in this work we took a detailed look into what a phase failure is and the possible causes. what is phase failure how it. What Is Phase Failure.
From robhosking.com
10+ Phase Failure Circuit Diagram Robhosking Diagram What Is Phase Failure a phase failure is an interruption of a single conductor. phase monitoring relays or phase failure relays: The motor then continues running with two phases and can suffer damage. This is also called ‘single phasing’. what is phase failure how it work phase failure relay under & over voltage control protection. #phase_failure_relay (#pfr) is a #safety_relay. What Is Phase Failure.
From www.youtube.com
Phase Failure Relay Connection LearningEngineering YouTube What Is Phase Failure phase monitoring relays or phase failure relays: a phase failure is an interruption of a single conductor. #phase_failure_relay (#pfr) is a #safety_relay that operates automatically, and is designed to be used for the. The motor then continues running with two phases and can suffer damage. This is also called ‘single phasing’. A phase monitoring relay is designed. What Is Phase Failure.
From fixdiagrampermethrin.z13.web.core.windows.net
Phase Failure Relay Wiring Diagram What Is Phase Failure in this work we took a detailed look into what a phase failure is and the possible causes. The motor then continues running with two phases and can suffer damage. #phase_failure_relay (#pfr) is a #safety_relay that operates automatically, and is designed to be used for the. A phase monitoring relay is designed to detect voltage. This is also. What Is Phase Failure.
From fixpartwannemaker.z19.web.core.windows.net
Phase Failure Circuit Diagram What Is Phase Failure what is phase failure how it work phase failure relay under & over voltage control protection. The motor then continues running with two phases and can suffer damage. This is also called ‘single phasing’. a phase failure is an interruption of a single conductor. A phase monitoring relay is designed to detect voltage. phase monitoring relays or. What Is Phase Failure.
From fixpartwinkel.z6.web.core.windows.net
Phase Failure Relay Circuit Diagram Pdf What Is Phase Failure The motor then continues running with two phases and can suffer damage. #phase_failure_relay (#pfr) is a #safety_relay that operates automatically, and is designed to be used for the. what is phase failure how it work phase failure relay under & over voltage control protection. in this work we took a detailed look into what a phase failure. What Is Phase Failure.
From www.youtube.com
3 Phase Phase Failure Relay Connection with NO/NC Button VSP D1 What Is Phase Failure phase monitoring relays or phase failure relays: The motor then continues running with two phases and can suffer damage. A phase monitoring relay is designed to detect voltage. a phase failure is an interruption of a single conductor. what is phase failure how it work phase failure relay under & over voltage control protection. in this. What Is Phase Failure.
From www.vrogue.co
How To Wire Phase Failure Relay Phase Failure Relay C vrogue.co What Is Phase Failure what is phase failure how it work phase failure relay under & over voltage control protection. #phase_failure_relay (#pfr) is a #safety_relay that operates automatically, and is designed to be used for the. a phase failure is an interruption of a single conductor. This is also called ‘single phasing’. in this work we took a detailed look. What Is Phase Failure.
From www.youtube.com
phase failure relay connection motor protection phase failure YouTube What Is Phase Failure A phase monitoring relay is designed to detect voltage. The motor then continues running with two phases and can suffer damage. This is also called ‘single phasing’. what is phase failure how it work phase failure relay under & over voltage control protection. #phase_failure_relay (#pfr) is a #safety_relay that operates automatically, and is designed to be used for. What Is Phase Failure.
From www.youtube.com
Phase Failure RelayPhase Sequence Relay YouTube What Is Phase Failure This is also called ‘single phasing’. in this work we took a detailed look into what a phase failure is and the possible causes. #phase_failure_relay (#pfr) is a #safety_relay that operates automatically, and is designed to be used for the. A phase monitoring relay is designed to detect voltage. a phase failure is an interruption of a. What Is Phase Failure.
From circuitdbcameroons.z5.web.core.windows.net
Phase Failure Relay Circuit Diagram Pdf What Is Phase Failure a phase failure is an interruption of a single conductor. This is also called ‘single phasing’. phase monitoring relays or phase failure relays: in this work we took a detailed look into what a phase failure is and the possible causes. A phase monitoring relay is designed to detect voltage. #phase_failure_relay (#pfr) is a #safety_relay that. What Is Phase Failure.
From www.vrogue.co
How To Wire Phase Failure Relay Phase Failure Relay C vrogue.co What Is Phase Failure a phase failure is an interruption of a single conductor. A phase monitoring relay is designed to detect voltage. phase monitoring relays or phase failure relays: The motor then continues running with two phases and can suffer damage. what is phase failure how it work phase failure relay under & over voltage control protection. #phase_failure_relay (#pfr). What Is Phase Failure.
From www.electrician-1.com
How to Wire a Phase Sequence Relay Phase Failure Relay Phase What Is Phase Failure A phase monitoring relay is designed to detect voltage. what is phase failure how it work phase failure relay under & over voltage control protection. a phase failure is an interruption of a single conductor. The motor then continues running with two phases and can suffer damage. #phase_failure_relay (#pfr) is a #safety_relay that operates automatically, and is. What Is Phase Failure.
From www.youtube.com
Wiring Phase Failure Relay in DOL STARTER , Power and Control WIRING by What Is Phase Failure what is phase failure how it work phase failure relay under & over voltage control protection. #phase_failure_relay (#pfr) is a #safety_relay that operates automatically, and is designed to be used for the. in this work we took a detailed look into what a phase failure is and the possible causes. The motor then continues running with two. What Is Phase Failure.
From www.grainger.com
Phase Failure Relay Grainger What Is Phase Failure The motor then continues running with two phases and can suffer damage. a phase failure is an interruption of a single conductor. phase monitoring relays or phase failure relays: what is phase failure how it work phase failure relay under & over voltage control protection. This is also called ‘single phasing’. in this work we took. What Is Phase Failure.
From exopormbg.blob.core.windows.net
What Does A Phase Failure Relay Do at Millie Ballinger blog What Is Phase Failure A phase monitoring relay is designed to detect voltage. phase monitoring relays or phase failure relays: #phase_failure_relay (#pfr) is a #safety_relay that operates automatically, and is designed to be used for the. The motor then continues running with two phases and can suffer damage. This is also called ‘single phasing’. in this work we took a detailed. What Is Phase Failure.
From www.youtube.com
Phase Failure Relay (PFR) / How relays work / Phase Protection relay What Is Phase Failure The motor then continues running with two phases and can suffer damage. phase monitoring relays or phase failure relays: a phase failure is an interruption of a single conductor. A phase monitoring relay is designed to detect voltage. what is phase failure how it work phase failure relay under & over voltage control protection. #phase_failure_relay (#pfr). What Is Phase Failure.