Where Is The Starter Located On A 2008 Saturn Vue . The saturn vue (2008) is a compact suv that offers versatile performance and practicality. It features a spacious cabin with seating for up to five passengers. The battery is in the on_star module. 2008 vue automobile pdf manual download. View and download saturn 2008 vue owner's manual online. To locate the starter wiring diagram for a 2008 saturn vue, you can start by referring to the vehicle’s owner’s manual. Answered by dan in 2 mins 5 years ago. Saturn 2008 vue automobile owner's manual. Posted on nov 30, 2010. Saturn vue starter location 6 cylinder 3.5 liter removal remove replace. The manual typically contains a section that provides a. How to locate and remove starter in a 2008 saturn vue, 2.4l, 2wd.
from www.youtube.com
How to locate and remove starter in a 2008 saturn vue, 2.4l, 2wd. The saturn vue (2008) is a compact suv that offers versatile performance and practicality. Posted on nov 30, 2010. To locate the starter wiring diagram for a 2008 saturn vue, you can start by referring to the vehicle’s owner’s manual. It features a spacious cabin with seating for up to five passengers. 2008 vue automobile pdf manual download. View and download saturn 2008 vue owner's manual online. The manual typically contains a section that provides a. Answered by dan in 2 mins 5 years ago. Saturn 2008 vue automobile owner's manual.
2008 saturn outlook purge solenoid location YouTube
Where Is The Starter Located On A 2008 Saturn Vue Posted on nov 30, 2010. It features a spacious cabin with seating for up to five passengers. View and download saturn 2008 vue owner's manual online. How to locate and remove starter in a 2008 saturn vue, 2.4l, 2wd. The battery is in the on_star module. 2008 vue automobile pdf manual download. Saturn vue starter location 6 cylinder 3.5 liter removal remove replace. The saturn vue (2008) is a compact suv that offers versatile performance and practicality. To locate the starter wiring diagram for a 2008 saturn vue, you can start by referring to the vehicle’s owner’s manual. The manual typically contains a section that provides a. Answered by dan in 2 mins 5 years ago. Posted on nov 30, 2010. Saturn 2008 vue automobile owner's manual.
From en.bidhistory.org
Report 3GSCL33P88S537657 SATURN VUE 2008 BLUE GAS price and damage Where Is The Starter Located On A 2008 Saturn Vue The battery is in the on_star module. View and download saturn 2008 vue owner's manual online. It features a spacious cabin with seating for up to five passengers. The saturn vue (2008) is a compact suv that offers versatile performance and practicality. To locate the starter wiring diagram for a 2008 saturn vue, you can start by referring to the. Where Is The Starter Located On A 2008 Saturn Vue.
From www.saturnforum.com
starter removal 2003 vye V6 AWD=??? Saturn Forum Saturn Enthusiasts Where Is The Starter Located On A 2008 Saturn Vue 2008 vue automobile pdf manual download. Posted on nov 30, 2010. View and download saturn 2008 vue owner's manual online. Answered by dan in 2 mins 5 years ago. The saturn vue (2008) is a compact suv that offers versatile performance and practicality. Saturn vue starter location 6 cylinder 3.5 liter removal remove replace. The manual typically contains a section. Where Is The Starter Located On A 2008 Saturn Vue.
From gtcarlot.com
Gray Interior Controls for the 2008 Saturn VUE XR AWD 56392849 Where Is The Starter Located On A 2008 Saturn Vue Saturn vue starter location 6 cylinder 3.5 liter removal remove replace. To locate the starter wiring diagram for a 2008 saturn vue, you can start by referring to the vehicle’s owner’s manual. Saturn 2008 vue automobile owner's manual. View and download saturn 2008 vue owner's manual online. The battery is in the on_star module. How to locate and remove starter. Where Is The Starter Located On A 2008 Saturn Vue.
From www.youtube.com
2009 Saturn Vue Starter Relay & Starter Fuse YouTube Where Is The Starter Located On A 2008 Saturn Vue Saturn 2008 vue automobile owner's manual. The battery is in the on_star module. It features a spacious cabin with seating for up to five passengers. How to locate and remove starter in a 2008 saturn vue, 2.4l, 2wd. The saturn vue (2008) is a compact suv that offers versatile performance and practicality. Saturn vue starter location 6 cylinder 3.5 liter. Where Is The Starter Located On A 2008 Saturn Vue.
From www.justanswer.com
2008 saturn vue no crank no start no power to ecm Where Is The Starter Located On A 2008 Saturn Vue It features a spacious cabin with seating for up to five passengers. 2008 vue automobile pdf manual download. The saturn vue (2008) is a compact suv that offers versatile performance and practicality. Saturn 2008 vue automobile owner's manual. To locate the starter wiring diagram for a 2008 saturn vue, you can start by referring to the vehicle’s owner’s manual. Answered. Where Is The Starter Located On A 2008 Saturn Vue.
From www.buyautoparts.com
Saturn Vue Starter Where Is The Starter Located On A 2008 Saturn Vue Posted on nov 30, 2010. Saturn vue starter location 6 cylinder 3.5 liter removal remove replace. The battery is in the on_star module. 2008 vue automobile pdf manual download. It features a spacious cabin with seating for up to five passengers. The saturn vue (2008) is a compact suv that offers versatile performance and practicality. View and download saturn 2008. Where Is The Starter Located On A 2008 Saturn Vue.
From wiringdatabaseinfo.blogspot.com
2008 Saturn Vue Parts Diagram Wiring Site Resource Where Is The Starter Located On A 2008 Saturn Vue Posted on nov 30, 2010. The battery is in the on_star module. The manual typically contains a section that provides a. 2008 vue automobile pdf manual download. To locate the starter wiring diagram for a 2008 saturn vue, you can start by referring to the vehicle’s owner’s manual. Saturn 2008 vue automobile owner's manual. Saturn vue starter location 6 cylinder. Where Is The Starter Located On A 2008 Saturn Vue.
From www.scribd.com
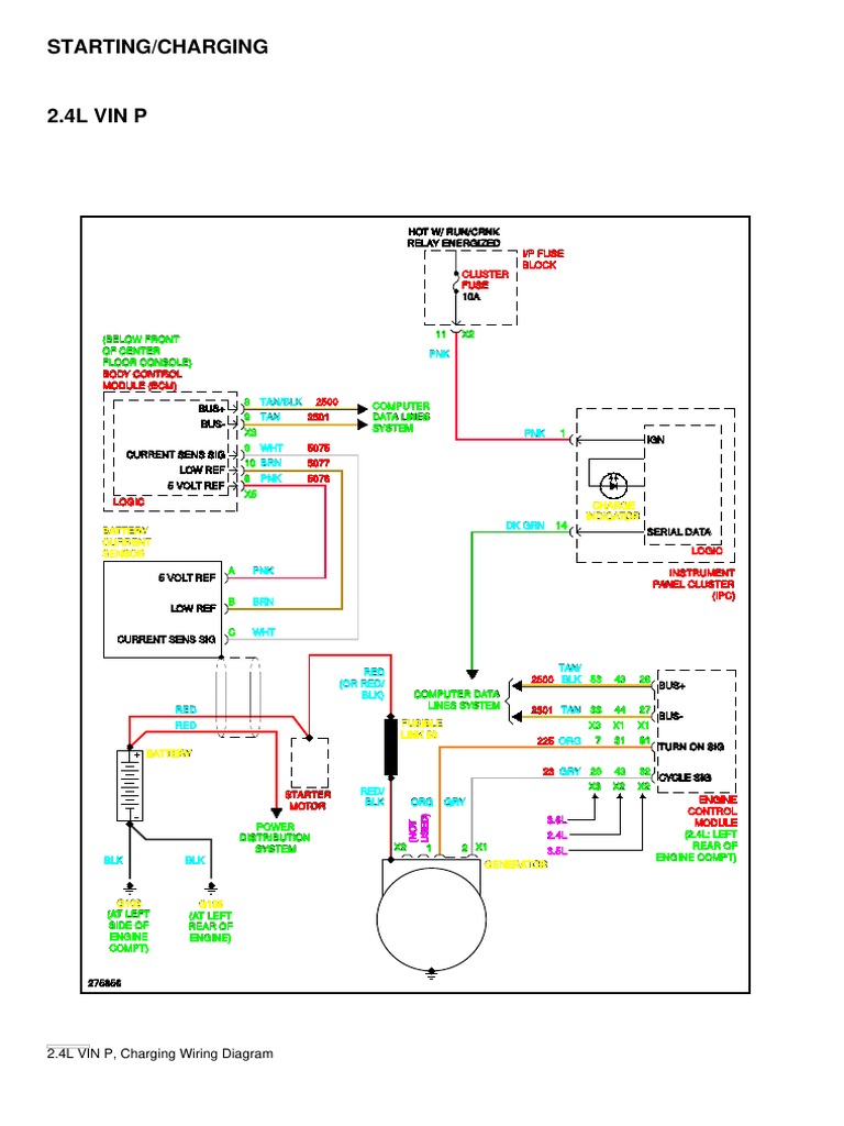
STARTING CHARGING Saturn Vue Green Line 2008 SYSTEM WIRING Where Is The Starter Located On A 2008 Saturn Vue Posted on nov 30, 2010. The manual typically contains a section that provides a. Saturn 2008 vue automobile owner's manual. It features a spacious cabin with seating for up to five passengers. The battery is in the on_star module. The saturn vue (2008) is a compact suv that offers versatile performance and practicality. To locate the starter wiring diagram for. Where Is The Starter Located On A 2008 Saturn Vue.
From enginewiringburger.z19.web.core.windows.net
2006 Saturn Vue Engine Diagram Where Is The Starter Located On A 2008 Saturn Vue How to locate and remove starter in a 2008 saturn vue, 2.4l, 2wd. Saturn vue starter location 6 cylinder 3.5 liter removal remove replace. Answered by dan in 2 mins 5 years ago. It features a spacious cabin with seating for up to five passengers. To locate the starter wiring diagram for a 2008 saturn vue, you can start by. Where Is The Starter Located On A 2008 Saturn Vue.
From www.justanswer.com
2008 saturn vue no crank no start no power to ecm Where Is The Starter Located On A 2008 Saturn Vue The manual typically contains a section that provides a. How to locate and remove starter in a 2008 saturn vue, 2.4l, 2wd. Saturn vue starter location 6 cylinder 3.5 liter removal remove replace. To locate the starter wiring diagram for a 2008 saturn vue, you can start by referring to the vehicle’s owner’s manual. 2008 vue automobile pdf manual download.. Where Is The Starter Located On A 2008 Saturn Vue.
From www.justanswer.com
I have a 2004 saturnvue 2.2, i'm having some trouble with the Where Is The Starter Located On A 2008 Saturn Vue The manual typically contains a section that provides a. View and download saturn 2008 vue owner's manual online. The saturn vue (2008) is a compact suv that offers versatile performance and practicality. Saturn 2008 vue automobile owner's manual. How to locate and remove starter in a 2008 saturn vue, 2.4l, 2wd. It features a spacious cabin with seating for up. Where Is The Starter Located On A 2008 Saturn Vue.
From www.discountstarterandalternator.com
New Starter 2009 SATURN VUE 3.5L V6 Where Is The Starter Located On A 2008 Saturn Vue Answered by dan in 2 mins 5 years ago. Posted on nov 30, 2010. 2008 vue automobile pdf manual download. The manual typically contains a section that provides a. It features a spacious cabin with seating for up to five passengers. The battery is in the on_star module. View and download saturn 2008 vue owner's manual online. The saturn vue. Where Is The Starter Located On A 2008 Saturn Vue.
From www.youtube.com
2009 Saturn Vue AC Relay & AC Fuse, Blower Motor Fuse YouTube Where Is The Starter Located On A 2008 Saturn Vue To locate the starter wiring diagram for a 2008 saturn vue, you can start by referring to the vehicle’s owner’s manual. Answered by dan in 2 mins 5 years ago. The battery is in the on_star module. The manual typically contains a section that provides a. View and download saturn 2008 vue owner's manual online. Saturn 2008 vue automobile owner's. Where Is The Starter Located On A 2008 Saturn Vue.
From maintenance-items.blogspot.com
2008 Saturn Vue Camshaft Position Sensor Maintenance Items Where Is The Starter Located On A 2008 Saturn Vue It features a spacious cabin with seating for up to five passengers. Posted on nov 30, 2010. Saturn vue starter location 6 cylinder 3.5 liter removal remove replace. Answered by dan in 2 mins 5 years ago. 2008 vue automobile pdf manual download. The saturn vue (2008) is a compact suv that offers versatile performance and practicality. How to locate. Where Is The Starter Located On A 2008 Saturn Vue.
From www.justanswer.com
I have a 2008 saturn outlook xe with an electrical problem that started Where Is The Starter Located On A 2008 Saturn Vue 2008 vue automobile pdf manual download. To locate the starter wiring diagram for a 2008 saturn vue, you can start by referring to the vehicle’s owner’s manual. The manual typically contains a section that provides a. Posted on nov 30, 2010. How to locate and remove starter in a 2008 saturn vue, 2.4l, 2wd. The saturn vue (2008) is a. Where Is The Starter Located On A 2008 Saturn Vue.
From www.youtube.com
SATURN VUE NO CRANK NO COMMUNICATION CASE STUDY YouTube Where Is The Starter Located On A 2008 Saturn Vue 2008 vue automobile pdf manual download. View and download saturn 2008 vue owner's manual online. Saturn 2008 vue automobile owner's manual. It features a spacious cabin with seating for up to five passengers. The manual typically contains a section that provides a. To locate the starter wiring diagram for a 2008 saturn vue, you can start by referring to the. Where Is The Starter Located On A 2008 Saturn Vue.
From www.justanswer.com
2008 Saturn Outlook Starter Location, Wiring Diagram, Troubleshooting Where Is The Starter Located On A 2008 Saturn Vue The saturn vue (2008) is a compact suv that offers versatile performance and practicality. It features a spacious cabin with seating for up to five passengers. Saturn 2008 vue automobile owner's manual. 2008 vue automobile pdf manual download. View and download saturn 2008 vue owner's manual online. The battery is in the on_star module. Posted on nov 30, 2010. How. Where Is The Starter Located On A 2008 Saturn Vue.
From www.justanswer.com
I have a 2008 Saturn Vue XE 3.5L v6. Had a battery drain so I unplugged Where Is The Starter Located On A 2008 Saturn Vue View and download saturn 2008 vue owner's manual online. Saturn 2008 vue automobile owner's manual. To locate the starter wiring diagram for a 2008 saturn vue, you can start by referring to the vehicle’s owner’s manual. The saturn vue (2008) is a compact suv that offers versatile performance and practicality. The battery is in the on_star module. Posted on nov. Where Is The Starter Located On A 2008 Saturn Vue.
From www.maycoauctions.com
2008 SATURN Vue Mayco Auctions Where Is The Starter Located On A 2008 Saturn Vue The battery is in the on_star module. How to locate and remove starter in a 2008 saturn vue, 2.4l, 2wd. It features a spacious cabin with seating for up to five passengers. 2008 vue automobile pdf manual download. The saturn vue (2008) is a compact suv that offers versatile performance and practicality. Answered by dan in 2 mins 5 years. Where Is The Starter Located On A 2008 Saturn Vue.
From www.youtube.com
Changing starter to a 07 saturn vue YouTube Where Is The Starter Located On A 2008 Saturn Vue The manual typically contains a section that provides a. It features a spacious cabin with seating for up to five passengers. The battery is in the on_star module. Saturn vue starter location 6 cylinder 3.5 liter removal remove replace. The saturn vue (2008) is a compact suv that offers versatile performance and practicality. 2008 vue automobile pdf manual download. To. Where Is The Starter Located On A 2008 Saturn Vue.
From www.walmart.com
New 12V Starter Fits Saturn Vue 3.5L 3471Cc 2006 2007 Sr8636X Where Is The Starter Located On A 2008 Saturn Vue The battery is in the on_star module. Saturn vue starter location 6 cylinder 3.5 liter removal remove replace. It features a spacious cabin with seating for up to five passengers. Posted on nov 30, 2010. The manual typically contains a section that provides a. Saturn 2008 vue automobile owner's manual. The saturn vue (2008) is a compact suv that offers. Where Is The Starter Located On A 2008 Saturn Vue.
From www.autogenius.info
Saturn VUE (2008 2010) fuse box diagram Auto Genius Where Is The Starter Located On A 2008 Saturn Vue 2008 vue automobile pdf manual download. Saturn vue starter location 6 cylinder 3.5 liter removal remove replace. It features a spacious cabin with seating for up to five passengers. To locate the starter wiring diagram for a 2008 saturn vue, you can start by referring to the vehicle’s owner’s manual. The saturn vue (2008) is a compact suv that offers. Where Is The Starter Located On A 2008 Saturn Vue.
From www.justanswer.com
Q&A 2008 Saturn Vue Ignition Switch Problems & Starter Location Where Is The Starter Located On A 2008 Saturn Vue The battery is in the on_star module. The saturn vue (2008) is a compact suv that offers versatile performance and practicality. Posted on nov 30, 2010. How to locate and remove starter in a 2008 saturn vue, 2.4l, 2wd. Saturn 2008 vue automobile owner's manual. View and download saturn 2008 vue owner's manual online. The manual typically contains a section. Where Is The Starter Located On A 2008 Saturn Vue.
From www.youtube.com
20082010 2.6L Saturn Vue Alternator replacement. YouTube Where Is The Starter Located On A 2008 Saturn Vue To locate the starter wiring diagram for a 2008 saturn vue, you can start by referring to the vehicle’s owner’s manual. Saturn vue starter location 6 cylinder 3.5 liter removal remove replace. How to locate and remove starter in a 2008 saturn vue, 2.4l, 2wd. Saturn 2008 vue automobile owner's manual. The manual typically contains a section that provides a.. Where Is The Starter Located On A 2008 Saturn Vue.
From wiringdiagram.2bitboer.com
2001 Saturn Sl1 Starter Wiring Diagram Wiring Diagram Where Is The Starter Located On A 2008 Saturn Vue Answered by dan in 2 mins 5 years ago. 2008 vue automobile pdf manual download. View and download saturn 2008 vue owner's manual online. Posted on nov 30, 2010. To locate the starter wiring diagram for a 2008 saturn vue, you can start by referring to the vehicle’s owner’s manual. The battery is in the on_star module. It features a. Where Is The Starter Located On A 2008 Saturn Vue.
From www.youtube.com
Starter Replacement For Saturn Vue & Chevy Equinox 2004 2007 YouTube Where Is The Starter Located On A 2008 Saturn Vue Saturn 2008 vue automobile owner's manual. How to locate and remove starter in a 2008 saturn vue, 2.4l, 2wd. The battery is in the on_star module. 2008 vue automobile pdf manual download. To locate the starter wiring diagram for a 2008 saturn vue, you can start by referring to the vehicle’s owner’s manual. Answered by dan in 2 mins 5. Where Is The Starter Located On A 2008 Saturn Vue.
From www.justanswer.com
Where is the output sensor located on a Saturn vue. Output Speed sensor Where Is The Starter Located On A 2008 Saturn Vue Posted on nov 30, 2010. To locate the starter wiring diagram for a 2008 saturn vue, you can start by referring to the vehicle’s owner’s manual. How to locate and remove starter in a 2008 saturn vue, 2.4l, 2wd. The battery is in the on_star module. Saturn 2008 vue automobile owner's manual. 2008 vue automobile pdf manual download. The saturn. Where Is The Starter Located On A 2008 Saturn Vue.
From www.youtube.com
2008 Saturn Aura V6 Starter Replacement ( How to diagnose a failed Where Is The Starter Located On A 2008 Saturn Vue Saturn 2008 vue automobile owner's manual. 2008 vue automobile pdf manual download. How to locate and remove starter in a 2008 saturn vue, 2.4l, 2wd. It features a spacious cabin with seating for up to five passengers. To locate the starter wiring diagram for a 2008 saturn vue, you can start by referring to the vehicle’s owner’s manual. The battery. Where Is The Starter Located On A 2008 Saturn Vue.
From www.youtube.com
2008 saturn outlook purge solenoid location YouTube Where Is The Starter Located On A 2008 Saturn Vue The saturn vue (2008) is a compact suv that offers versatile performance and practicality. The battery is in the on_star module. The manual typically contains a section that provides a. Saturn vue starter location 6 cylinder 3.5 liter removal remove replace. Saturn 2008 vue automobile owner's manual. Posted on nov 30, 2010. How to locate and remove starter in a. Where Is The Starter Located On A 2008 Saturn Vue.
From en.bidhistory.org
Report 3GSCL53778S577482 SATURN VUE 2008 BLUE GAS price and damage Where Is The Starter Located On A 2008 Saturn Vue The saturn vue (2008) is a compact suv that offers versatile performance and practicality. It features a spacious cabin with seating for up to five passengers. Posted on nov 30, 2010. To locate the starter wiring diagram for a 2008 saturn vue, you can start by referring to the vehicle’s owner’s manual. The battery is in the on_star module. Saturn. Where Is The Starter Located On A 2008 Saturn Vue.
From galvinconanstuart.blogspot.com
2008 Saturn Vue Parts Diagram General Wiring Diagram Where Is The Starter Located On A 2008 Saturn Vue Saturn 2008 vue automobile owner's manual. Answered by dan in 2 mins 5 years ago. To locate the starter wiring diagram for a 2008 saturn vue, you can start by referring to the vehicle’s owner’s manual. The saturn vue (2008) is a compact suv that offers versatile performance and practicality. The manual typically contains a section that provides a. 2008. Where Is The Starter Located On A 2008 Saturn Vue.
From maintenance-items.blogspot.com
2008 Saturn Vue Camshaft Position Sensor Maintenance Items Where Is The Starter Located On A 2008 Saturn Vue 2008 vue automobile pdf manual download. The saturn vue (2008) is a compact suv that offers versatile performance and practicality. It features a spacious cabin with seating for up to five passengers. Saturn vue starter location 6 cylinder 3.5 liter removal remove replace. To locate the starter wiring diagram for a 2008 saturn vue, you can start by referring to. Where Is The Starter Located On A 2008 Saturn Vue.
From en.bidhistory.org
Report 3GSCL33P88S537657 SATURN VUE 2008 BLUE GAS price and damage Where Is The Starter Located On A 2008 Saturn Vue Posted on nov 30, 2010. Answered by dan in 2 mins 5 years ago. Saturn 2008 vue automobile owner's manual. 2008 vue automobile pdf manual download. It features a spacious cabin with seating for up to five passengers. To locate the starter wiring diagram for a 2008 saturn vue, you can start by referring to the vehicle’s owner’s manual. View. Where Is The Starter Located On A 2008 Saturn Vue.
From www.youtube.com
Replacing the starter on a 09 Saturn Aura. YouTube Where Is The Starter Located On A 2008 Saturn Vue It features a spacious cabin with seating for up to five passengers. The battery is in the on_star module. View and download saturn 2008 vue owner's manual online. Posted on nov 30, 2010. Saturn 2008 vue automobile owner's manual. The saturn vue (2008) is a compact suv that offers versatile performance and practicality. How to locate and remove starter in. Where Is The Starter Located On A 2008 Saturn Vue.
From www.justanswer.com
I need help with my 2008 Saturn Vue. The key is stuck in the ignition Where Is The Starter Located On A 2008 Saturn Vue 2008 vue automobile pdf manual download. It features a spacious cabin with seating for up to five passengers. The manual typically contains a section that provides a. Posted on nov 30, 2010. To locate the starter wiring diagram for a 2008 saturn vue, you can start by referring to the vehicle’s owner’s manual. View and download saturn 2008 vue owner's. Where Is The Starter Located On A 2008 Saturn Vue.