Are Both Radiator Fans Supposed To Run . naturally i looked to see if the fans were working. fans are controlled by sensors and ecu so that the engine temperature is kept within a specific range. the double fans help concentrate airflow through the radiator fins; One of them is, and one of them is not. Obviously if the car is designed. A significant amount of static pressure is needed to push through the narrow fins, so. Static pressure fans are designed to pull or push air. running the radiator fan constantly can have both positive and negative effects on engine performance and overall efficiency. Find out how to tell if your. learn about the function and types of radiator fans, which are powered fans that remove heat from coolant in your vehicle's engine. in most cars, both radiator fans do not operate simultaneously and continuously. The operation of the radiator. when the coolant temperature sensor in the bottom tank of the radiator hits around 212°f, both radiator fans should turn on.
from ar.inspiredpencil.com
The operation of the radiator. learn about the function and types of radiator fans, which are powered fans that remove heat from coolant in your vehicle's engine. in most cars, both radiator fans do not operate simultaneously and continuously. naturally i looked to see if the fans were working. Find out how to tell if your. the double fans help concentrate airflow through the radiator fins; fans are controlled by sensors and ecu so that the engine temperature is kept within a specific range. Obviously if the car is designed. running the radiator fan constantly can have both positive and negative effects on engine performance and overall efficiency. A significant amount of static pressure is needed to push through the narrow fins, so.
Car Radiator Diagram
Are Both Radiator Fans Supposed To Run running the radiator fan constantly can have both positive and negative effects on engine performance and overall efficiency. The operation of the radiator. running the radiator fan constantly can have both positive and negative effects on engine performance and overall efficiency. A significant amount of static pressure is needed to push through the narrow fins, so. fans are controlled by sensors and ecu so that the engine temperature is kept within a specific range. Static pressure fans are designed to pull or push air. naturally i looked to see if the fans were working. when the coolant temperature sensor in the bottom tank of the radiator hits around 212°f, both radiator fans should turn on. learn about the function and types of radiator fans, which are powered fans that remove heat from coolant in your vehicle's engine. Find out how to tell if your. Obviously if the car is designed. One of them is, and one of them is not. the double fans help concentrate airflow through the radiator fins; in most cars, both radiator fans do not operate simultaneously and continuously.
From mechanicbase.com
Radiator Fan Not Working? 7 Common Causes & How To Fix It Are Both Radiator Fans Supposed To Run naturally i looked to see if the fans were working. learn about the function and types of radiator fans, which are powered fans that remove heat from coolant in your vehicle's engine. One of them is, and one of them is not. in most cars, both radiator fans do not operate simultaneously and continuously. running the. Are Both Radiator Fans Supposed To Run.
From www.reddit.com
Installing fans on radiator (first time need help) watercooling Are Both Radiator Fans Supposed To Run The operation of the radiator. learn about the function and types of radiator fans, which are powered fans that remove heat from coolant in your vehicle's engine. the double fans help concentrate airflow through the radiator fins; Find out how to tell if your. Obviously if the car is designed. A significant amount of static pressure is needed. Are Both Radiator Fans Supposed To Run.
From www.wiringwork.com
how to turn radiator fan on Wiring Work Are Both Radiator Fans Supposed To Run learn about the function and types of radiator fans, which are powered fans that remove heat from coolant in your vehicle's engine. the double fans help concentrate airflow through the radiator fins; Static pressure fans are designed to pull or push air. A significant amount of static pressure is needed to push through the narrow fins, so. . Are Both Radiator Fans Supposed To Run.
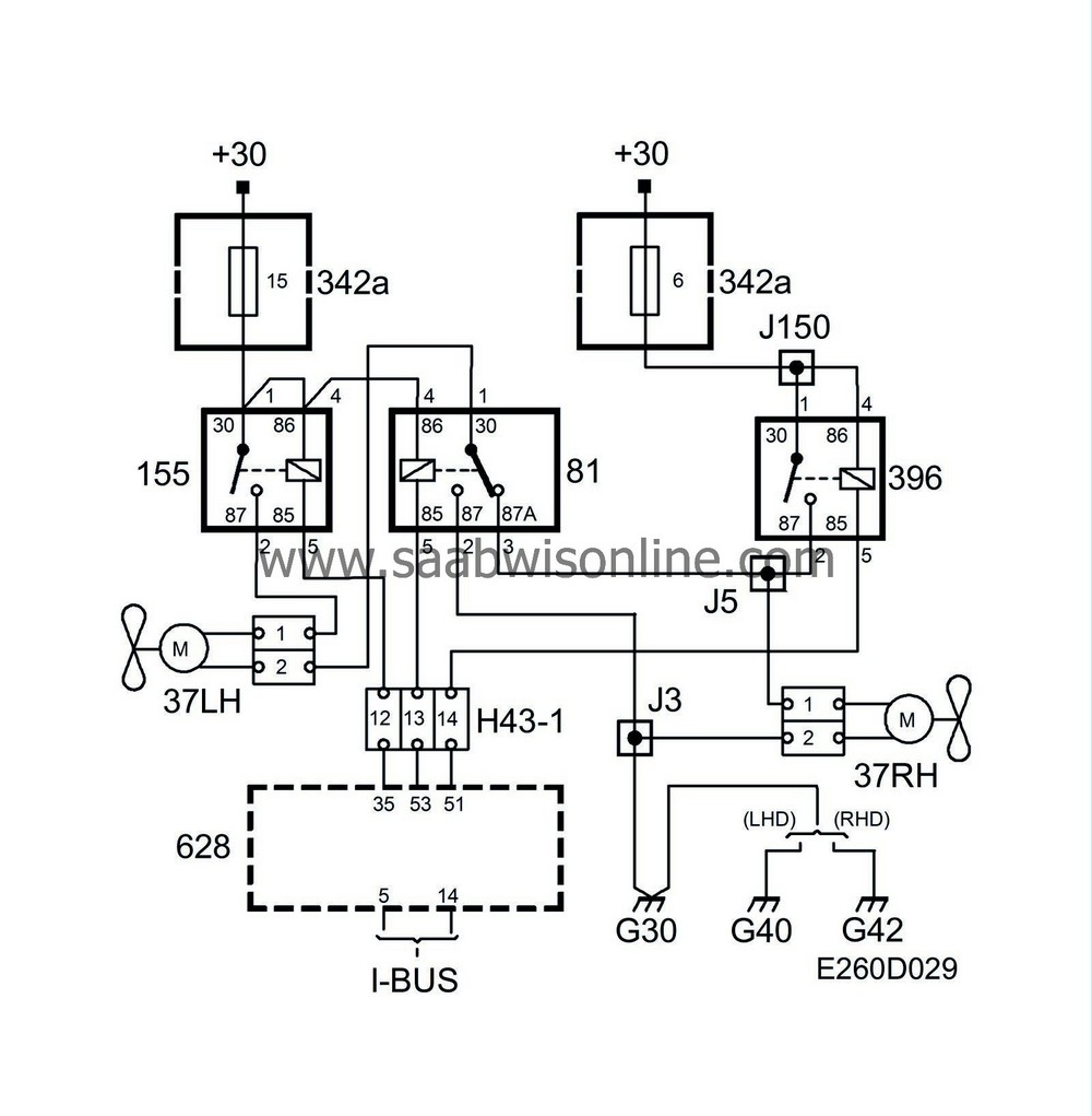
From saabwisonline.com
Operation, two radiator fans (cars with A/C) 95 2004 SAAB Are Both Radiator Fans Supposed To Run learn about the function and types of radiator fans, which are powered fans that remove heat from coolant in your vehicle's engine. the double fans help concentrate airflow through the radiator fins; Find out how to tell if your. A significant amount of static pressure is needed to push through the narrow fins, so. naturally i looked. Are Both Radiator Fans Supposed To Run.
From www.youtube.com
Upgrading Radiator and new Electric fans YouTube Are Both Radiator Fans Supposed To Run in most cars, both radiator fans do not operate simultaneously and continuously. fans are controlled by sensors and ecu so that the engine temperature is kept within a specific range. The operation of the radiator. Static pressure fans are designed to pull or push air. naturally i looked to see if the fans were working. the. Are Both Radiator Fans Supposed To Run.
From vehiclechef.com
5 Reasons Radiator Fan Not Working When AC Is On VehicleChef Are Both Radiator Fans Supposed To Run the double fans help concentrate airflow through the radiator fins; running the radiator fan constantly can have both positive and negative effects on engine performance and overall efficiency. learn about the function and types of radiator fans, which are powered fans that remove heat from coolant in your vehicle's engine. fans are controlled by sensors and. Are Both Radiator Fans Supposed To Run.
From www.youtube.com
Radiator Fan Not Working? Here's How To Fix It YouTube Are Both Radiator Fans Supposed To Run when the coolant temperature sensor in the bottom tank of the radiator hits around 212°f, both radiator fans should turn on. Find out how to tell if your. One of them is, and one of them is not. fans are controlled by sensors and ecu so that the engine temperature is kept within a specific range. the. Are Both Radiator Fans Supposed To Run.
From carmechan.com
Does Radiator Fan Always Run Car Mechan Are Both Radiator Fans Supposed To Run in most cars, both radiator fans do not operate simultaneously and continuously. when the coolant temperature sensor in the bottom tank of the radiator hits around 212°f, both radiator fans should turn on. learn about the function and types of radiator fans, which are powered fans that remove heat from coolant in your vehicle's engine. Find out. Are Both Radiator Fans Supposed To Run.
From suvpedia.com
Radiator Fan Keeps Running When Car is Off (Should I Worry?) Are Both Radiator Fans Supposed To Run Find out how to tell if your. A significant amount of static pressure is needed to push through the narrow fins, so. naturally i looked to see if the fans were working. running the radiator fan constantly can have both positive and negative effects on engine performance and overall efficiency. in most cars, both radiator fans do. Are Both Radiator Fans Supposed To Run.
From www.lsxmag.com
How To Choose A Radiator And Fan Module For Your LS Are Both Radiator Fans Supposed To Run Static pressure fans are designed to pull or push air. Find out how to tell if your. fans are controlled by sensors and ecu so that the engine temperature is kept within a specific range. A significant amount of static pressure is needed to push through the narrow fins, so. when the coolant temperature sensor in the bottom. Are Both Radiator Fans Supposed To Run.
From saabwisonline.com
Operation, two radiator fans (cars with A/C) 95 2004 SAAB Are Both Radiator Fans Supposed To Run The operation of the radiator. A significant amount of static pressure is needed to push through the narrow fins, so. running the radiator fan constantly can have both positive and negative effects on engine performance and overall efficiency. learn about the function and types of radiator fans, which are powered fans that remove heat from coolant in your. Are Both Radiator Fans Supposed To Run.
From www.cashcarsbuyer.com
Radiator Fan ️ What is it, how does it work, and what are the signs Are Both Radiator Fans Supposed To Run Static pressure fans are designed to pull or push air. in most cars, both radiator fans do not operate simultaneously and continuously. The operation of the radiator. running the radiator fan constantly can have both positive and negative effects on engine performance and overall efficiency. fans are controlled by sensors and ecu so that the engine temperature. Are Both Radiator Fans Supposed To Run.
From www.pproreviews.com
Top 10 Best Radiator Fans in 2024 Reviews Buying Guide Are Both Radiator Fans Supposed To Run Obviously if the car is designed. when the coolant temperature sensor in the bottom tank of the radiator hits around 212°f, both radiator fans should turn on. fans are controlled by sensors and ecu so that the engine temperature is kept within a specific range. The operation of the radiator. in most cars, both radiator fans do. Are Both Radiator Fans Supposed To Run.
From carfromjapan.com
What Causes A Radiator Fan To Run Constantly? Are Both Radiator Fans Supposed To Run Static pressure fans are designed to pull or push air. Find out how to tell if your. fans are controlled by sensors and ecu so that the engine temperature is kept within a specific range. naturally i looked to see if the fans were working. A significant amount of static pressure is needed to push through the narrow. Are Both Radiator Fans Supposed To Run.
From motorvehiclehq.com
Radiator Fan Not Working? 8 Reasons Why and How to Fix Motor Vehicle HQ Are Both Radiator Fans Supposed To Run Obviously if the car is designed. Find out how to tell if your. fans are controlled by sensors and ecu so that the engine temperature is kept within a specific range. Static pressure fans are designed to pull or push air. the double fans help concentrate airflow through the radiator fins; The operation of the radiator. One of. Are Both Radiator Fans Supposed To Run.
From toolsli.com
How to Test Mercedes Radiator Fan Explained In 9 Steps Are Both Radiator Fans Supposed To Run running the radiator fan constantly can have both positive and negative effects on engine performance and overall efficiency. learn about the function and types of radiator fans, which are powered fans that remove heat from coolant in your vehicle's engine. Find out how to tell if your. Obviously if the car is designed. Static pressure fans are designed. Are Both Radiator Fans Supposed To Run.
From globaltorial.blogspot.com
How To Turn On Radiator Fan Are Both Radiator Fans Supposed To Run naturally i looked to see if the fans were working. Obviously if the car is designed. when the coolant temperature sensor in the bottom tank of the radiator hits around 212°f, both radiator fans should turn on. running the radiator fan constantly can have both positive and negative effects on engine performance and overall efficiency. One of. Are Both Radiator Fans Supposed To Run.
From www.pproreviews.com
Top 10 Best Radiator Fans in 2024 Reviews Buying Guide Are Both Radiator Fans Supposed To Run learn about the function and types of radiator fans, which are powered fans that remove heat from coolant in your vehicle's engine. in most cars, both radiator fans do not operate simultaneously and continuously. Find out how to tell if your. Obviously if the car is designed. A significant amount of static pressure is needed to push through. Are Both Radiator Fans Supposed To Run.
From mzwmotor.com
Radiator Fan Ultimate Guide in 2023 MZW Motor Are Both Radiator Fans Supposed To Run naturally i looked to see if the fans were working. in most cars, both radiator fans do not operate simultaneously and continuously. Static pressure fans are designed to pull or push air. when the coolant temperature sensor in the bottom tank of the radiator hits around 212°f, both radiator fans should turn on. Obviously if the car. Are Both Radiator Fans Supposed To Run.
From schematicloareevapbf.z21.web.core.windows.net
How To Wire Electric Fans On Radiator Are Both Radiator Fans Supposed To Run A significant amount of static pressure is needed to push through the narrow fins, so. the double fans help concentrate airflow through the radiator fins; The operation of the radiator. One of them is, and one of them is not. Obviously if the car is designed. Static pressure fans are designed to pull or push air. running the. Are Both Radiator Fans Supposed To Run.
From ar.inspiredpencil.com
Car Radiator Diagram Are Both Radiator Fans Supposed To Run fans are controlled by sensors and ecu so that the engine temperature is kept within a specific range. Find out how to tell if your. The operation of the radiator. when the coolant temperature sensor in the bottom tank of the radiator hits around 212°f, both radiator fans should turn on. One of them is, and one of. Are Both Radiator Fans Supposed To Run.
From www.youtube.com
How to Install the Fans to the Radiator YouTube Are Both Radiator Fans Supposed To Run One of them is, and one of them is not. Static pressure fans are designed to pull or push air. A significant amount of static pressure is needed to push through the narrow fins, so. in most cars, both radiator fans do not operate simultaneously and continuously. The operation of the radiator. Find out how to tell if your.. Are Both Radiator Fans Supposed To Run.
From vehiclefreak.com
Radiator Fan Keeps Running When Car Is Off (Causes And Fixes) Are Both Radiator Fans Supposed To Run A significant amount of static pressure is needed to push through the narrow fins, so. One of them is, and one of them is not. The operation of the radiator. Obviously if the car is designed. naturally i looked to see if the fans were working. the double fans help concentrate airflow through the radiator fins; Find out. Are Both Radiator Fans Supposed To Run.
From enginefault.com
WHY RADIATOR FAN STAYS ON ALL THE TIME Are Both Radiator Fans Supposed To Run The operation of the radiator. One of them is, and one of them is not. fans are controlled by sensors and ecu so that the engine temperature is kept within a specific range. naturally i looked to see if the fans were working. Obviously if the car is designed. in most cars, both radiator fans do not. Are Both Radiator Fans Supposed To Run.
From autopassionate.com
Should a Radiator Fan Push Or Pull? Discover the Optimal Cooling Method Are Both Radiator Fans Supposed To Run the double fans help concentrate airflow through the radiator fins; when the coolant temperature sensor in the bottom tank of the radiator hits around 212°f, both radiator fans should turn on. running the radiator fan constantly can have both positive and negative effects on engine performance and overall efficiency. Static pressure fans are designed to pull or. Are Both Radiator Fans Supposed To Run.
From ceunswwy.blob.core.windows.net
Radiator Electric Fan How It Works at Karl Carter blog Are Both Radiator Fans Supposed To Run running the radiator fan constantly can have both positive and negative effects on engine performance and overall efficiency. Static pressure fans are designed to pull or push air. when the coolant temperature sensor in the bottom tank of the radiator hits around 212°f, both radiator fans should turn on. in most cars, both radiator fans do not. Are Both Radiator Fans Supposed To Run.
From www.youtube.com
Radiator Fan Relay How to bypass Radiator FAN YouTube Are Both Radiator Fans Supposed To Run The operation of the radiator. fans are controlled by sensors and ecu so that the engine temperature is kept within a specific range. the double fans help concentrate airflow through the radiator fins; Find out how to tell if your. learn about the function and types of radiator fans, which are powered fans that remove heat from. Are Both Radiator Fans Supposed To Run.
From www.youtube.com
Leaking Radiator or Broken Cooling Fan in Your Car or Truck? Why You Are Both Radiator Fans Supposed To Run when the coolant temperature sensor in the bottom tank of the radiator hits around 212°f, both radiator fans should turn on. The operation of the radiator. Find out how to tell if your. fans are controlled by sensors and ecu so that the engine temperature is kept within a specific range. One of them is, and one of. Are Both Radiator Fans Supposed To Run.
From diagramenginepropst.z19.web.core.windows.net
Car Radiator And Fan Diagram Are Both Radiator Fans Supposed To Run learn about the function and types of radiator fans, which are powered fans that remove heat from coolant in your vehicle's engine. fans are controlled by sensors and ecu so that the engine temperature is kept within a specific range. The operation of the radiator. naturally i looked to see if the fans were working. Obviously if. Are Both Radiator Fans Supposed To Run.
From www.carparts.com
How Much Does a Radiator Fan Replacement Cost? Here’s What You Need to Are Both Radiator Fans Supposed To Run in most cars, both radiator fans do not operate simultaneously and continuously. One of them is, and one of them is not. The operation of the radiator. Find out how to tell if your. Static pressure fans are designed to pull or push air. A significant amount of static pressure is needed to push through the narrow fins, so.. Are Both Radiator Fans Supposed To Run.
From saabwisonline.com
Operation, two radiator fans (cars with A/C) 95 2004 SAAB Are Both Radiator Fans Supposed To Run in most cars, both radiator fans do not operate simultaneously and continuously. naturally i looked to see if the fans were working. The operation of the radiator. Find out how to tell if your. running the radiator fan constantly can have both positive and negative effects on engine performance and overall efficiency. when the coolant temperature. Are Both Radiator Fans Supposed To Run.
From www.youtube.com
How to Replace Radiator Fan Assemebly 1014 Ford F 150 YouTube Are Both Radiator Fans Supposed To Run The operation of the radiator. the double fans help concentrate airflow through the radiator fins; Obviously if the car is designed. Static pressure fans are designed to pull or push air. Find out how to tell if your. in most cars, both radiator fans do not operate simultaneously and continuously. naturally i looked to see if the. Are Both Radiator Fans Supposed To Run.
From diagramenginepropst.z19.web.core.windows.net
Car Radiator And Fan Diagram Are Both Radiator Fans Supposed To Run when the coolant temperature sensor in the bottom tank of the radiator hits around 212°f, both radiator fans should turn on. fans are controlled by sensors and ecu so that the engine temperature is kept within a specific range. the double fans help concentrate airflow through the radiator fins; A significant amount of static pressure is needed. Are Both Radiator Fans Supposed To Run.
From www.hengxinauto.com
How to Choose a Radiator Fan? Are Both Radiator Fans Supposed To Run naturally i looked to see if the fans were working. A significant amount of static pressure is needed to push through the narrow fins, so. One of them is, and one of them is not. the double fans help concentrate airflow through the radiator fins; Obviously if the car is designed. running the radiator fan constantly can. Are Both Radiator Fans Supposed To Run.
From engineeringlearn.com
Radiator Types and Construction [Applications, Working Principle Are Both Radiator Fans Supposed To Run Find out how to tell if your. when the coolant temperature sensor in the bottom tank of the radiator hits around 212°f, both radiator fans should turn on. Static pressure fans are designed to pull or push air. Obviously if the car is designed. fans are controlled by sensors and ecu so that the engine temperature is kept. Are Both Radiator Fans Supposed To Run.