Grounding Rod Explained . A ground rod is an essential component in an electrical grounding system. Its purpose is to dissipate static electricity and external high voltages like. This rod is not used for ground faults. A ground rod, also known as an earthing rod, grounding rod or ground electrode, is a long, slender metal rod that is typically made of materials like copper or steel. A ground rod, also known as a grounding electrode, is a metal rod inserted into the earth to provide a direct physical. What is a ground rod? A ground rod (figure 2 labeled e) is a long metal rod driven into the ground to provide a path for electrical current to disperse into the. It is buried in the ground and electrically bonded to the main service panel. Learn about locations of resistance, what affects grounding resistance, ground design system, diameter of ground electrode. Ground rod is buried into the ground outside near the property. Guide to grounding basics including chart. It is a long metal rod, driven into the ground to.
from iaeimagazine.org
Its purpose is to dissipate static electricity and external high voltages like. It is a long metal rod, driven into the ground to. Ground rod is buried into the ground outside near the property. A ground rod is an essential component in an electrical grounding system. It is buried in the ground and electrically bonded to the main service panel. A ground rod, also known as an earthing rod, grounding rod or ground electrode, is a long, slender metal rod that is typically made of materials like copper or steel. This rod is not used for ground faults. Guide to grounding basics including chart. A ground rod (figure 2 labeled e) is a long metal rod driven into the ground to provide a path for electrical current to disperse into the. Learn about locations of resistance, what affects grounding resistance, ground design system, diameter of ground electrode.
The 5 ft. Ground Rod and its littleknown use in the NEC IAEI Magazine
Grounding Rod Explained Guide to grounding basics including chart. Ground rod is buried into the ground outside near the property. It is buried in the ground and electrically bonded to the main service panel. Learn about locations of resistance, what affects grounding resistance, ground design system, diameter of ground electrode. A ground rod, also known as a grounding electrode, is a metal rod inserted into the earth to provide a direct physical. This rod is not used for ground faults. What is a ground rod? It is a long metal rod, driven into the ground to. A ground rod (figure 2 labeled e) is a long metal rod driven into the ground to provide a path for electrical current to disperse into the. A ground rod is an essential component in an electrical grounding system. Guide to grounding basics including chart. Its purpose is to dissipate static electricity and external high voltages like. A ground rod, also known as an earthing rod, grounding rod or ground electrode, is a long, slender metal rod that is typically made of materials like copper or steel.
From circuitdiagrammiami.z14.web.core.windows.net
House Grounding Circuits Diagrams Grounding Rod Explained What is a ground rod? It is buried in the ground and electrically bonded to the main service panel. Guide to grounding basics including chart. A ground rod, also known as a grounding electrode, is a metal rod inserted into the earth to provide a direct physical. Its purpose is to dissipate static electricity and external high voltages like. A. Grounding Rod Explained.
From instrumentationtools.com
What is a Ground Rod? Grounding Rod Explained Guide to grounding basics including chart. A ground rod, also known as an earthing rod, grounding rod or ground electrode, is a long, slender metal rod that is typically made of materials like copper or steel. A ground rod (figure 2 labeled e) is a long metal rod driven into the ground to provide a path for electrical current to. Grounding Rod Explained.
From www.electrical-knowhow.com
Earthing System Components Part One Electrical Knowhow Grounding Rod Explained Learn about locations of resistance, what affects grounding resistance, ground design system, diameter of ground electrode. Ground rod is buried into the ground outside near the property. Guide to grounding basics including chart. What is a ground rod? Its purpose is to dissipate static electricity and external high voltages like. It is buried in the ground and electrically bonded to. Grounding Rod Explained.
From www.rallypoint.com
What is a "three king" or 3 grounding rods in a circle? How safe Grounding Rod Explained Guide to grounding basics including chart. A ground rod (figure 2 labeled e) is a long metal rod driven into the ground to provide a path for electrical current to disperse into the. Learn about locations of resistance, what affects grounding resistance, ground design system, diameter of ground electrode. What is a ground rod? It is a long metal rod,. Grounding Rod Explained.
From wiredatalovelady567t2.z22.web.core.windows.net
Grounding Electricity Explained Grounding Rod Explained A ground rod (figure 2 labeled e) is a long metal rod driven into the ground to provide a path for electrical current to disperse into the. What is a ground rod? A ground rod is an essential component in an electrical grounding system. Ground rod is buried into the ground outside near the property. A ground rod, also known. Grounding Rod Explained.
From chefrito.com
Ground Rods What Are They? And How Do They Protect Your Grounding Rod Explained Guide to grounding basics including chart. It is a long metal rod, driven into the ground to. A ground rod is an essential component in an electrical grounding system. A ground rod, also known as an earthing rod, grounding rod or ground electrode, is a long, slender metal rod that is typically made of materials like copper or steel. A. Grounding Rod Explained.
From morganinspectionservices.com
What is the Difference Between Grounding and Bonding? Grounding Rod Explained Guide to grounding basics including chart. A ground rod is an essential component in an electrical grounding system. This rod is not used for ground faults. Its purpose is to dissipate static electricity and external high voltages like. It is buried in the ground and electrically bonded to the main service panel. What is a ground rod? It is a. Grounding Rod Explained.
From www.nachi.org
InterNACHI Inspection Graphics Library Electrical » Service Grounding Rod Explained Ground rod is buried into the ground outside near the property. A ground rod is an essential component in an electrical grounding system. It is buried in the ground and electrically bonded to the main service panel. What is a ground rod? A ground rod, also known as a grounding electrode, is a metal rod inserted into the earth to. Grounding Rod Explained.
From www.youtube.com
The Easiest Way To Drive Grounding Rods YouTube Grounding Rod Explained Ground rod is buried into the ground outside near the property. A ground rod, also known as a grounding electrode, is a metal rod inserted into the earth to provide a direct physical. A ground rod (figure 2 labeled e) is a long metal rod driven into the ground to provide a path for electrical current to disperse into the.. Grounding Rod Explained.
From diagrammanualdunn.z13.web.core.windows.net
Electric Grounding Rod Diagram Grounding Rod Explained A ground rod, also known as an earthing rod, grounding rod or ground electrode, is a long, slender metal rod that is typically made of materials like copper or steel. This rod is not used for ground faults. It is buried in the ground and electrically bonded to the main service panel. A ground rod, also known as a grounding. Grounding Rod Explained.
From www.mikeholt.com
Grounding and Bonding Poster Grounding Rod Explained A ground rod is an essential component in an electrical grounding system. It is buried in the ground and electrically bonded to the main service panel. What is a ground rod? Guide to grounding basics including chart. Its purpose is to dissipate static electricity and external high voltages like. Ground rod is buried into the ground outside near the property.. Grounding Rod Explained.
From iaeimagazine.org
The 5 ft. Ground Rod and its littleknown use in the NEC IAEI Magazine Grounding Rod Explained A ground rod is an essential component in an electrical grounding system. What is a ground rod? This rod is not used for ground faults. It is a long metal rod, driven into the ground to. A ground rod, also known as an earthing rod, grounding rod or ground electrode, is a long, slender metal rod that is typically made. Grounding Rod Explained.
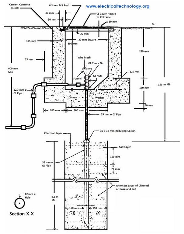
From www.electricaltechnology.org
Electrical Earthing and Grounding Methods, Types and Rules Grounding Rod Explained Its purpose is to dissipate static electricity and external high voltages like. What is a ground rod? This rod is not used for ground faults. It is buried in the ground and electrically bonded to the main service panel. Ground rod is buried into the ground outside near the property. A ground rod, also known as a grounding electrode, is. Grounding Rod Explained.
From www.mikeholt.com
Grounding and Bonding Poster Grounding Rod Explained It is buried in the ground and electrically bonded to the main service panel. A ground rod is an essential component in an electrical grounding system. A ground rod, also known as a grounding electrode, is a metal rod inserted into the earth to provide a direct physical. A ground rod (figure 2 labeled e) is a long metal rod. Grounding Rod Explained.
From empoweringmichigan.com
Ground Rods What are they? And how do they protect your electrical Grounding Rod Explained It is buried in the ground and electrically bonded to the main service panel. What is a ground rod? Its purpose is to dissipate static electricity and external high voltages like. A ground rod, also known as a grounding electrode, is a metal rod inserted into the earth to provide a direct physical. Ground rod is buried into the ground. Grounding Rod Explained.
From www.wikihow.com
How to Install Ground Rods 10 Steps (with Pictures) wikiHow Grounding Rod Explained Guide to grounding basics including chart. Its purpose is to dissipate static electricity and external high voltages like. What is a ground rod? Learn about locations of resistance, what affects grounding resistance, ground design system, diameter of ground electrode. A ground rod (figure 2 labeled e) is a long metal rod driven into the ground to provide a path for. Grounding Rod Explained.
From civilmint.com
What is Electrical Grounding? Grounding Rod Explained It is buried in the ground and electrically bonded to the main service panel. Guide to grounding basics including chart. A ground rod, also known as a grounding electrode, is a metal rod inserted into the earth to provide a direct physical. This rod is not used for ground faults. Learn about locations of resistance, what affects grounding resistance, ground. Grounding Rod Explained.
From www.pinterest.com
Why Grounding rod and Why is it important? Grounding rod, Rod Grounding Rod Explained Learn about locations of resistance, what affects grounding resistance, ground design system, diameter of ground electrode. Its purpose is to dissipate static electricity and external high voltages like. It is a long metal rod, driven into the ground to. What is a ground rod? This rod is not used for ground faults. A ground rod is an essential component in. Grounding Rod Explained.
From www.youtube.com
How to Install a Grounding Rod YouTube Grounding Rod Explained A ground rod, also known as a grounding electrode, is a metal rod inserted into the earth to provide a direct physical. Learn about locations of resistance, what affects grounding resistance, ground design system, diameter of ground electrode. Ground rod is buried into the ground outside near the property. What is a ground rod? A ground rod (figure 2 labeled. Grounding Rod Explained.
From www.happho.com
Earthing for Houses Types & Methods of Earthing Happho Grounding Rod Explained Its purpose is to dissipate static electricity and external high voltages like. Guide to grounding basics including chart. What is a ground rod? It is buried in the ground and electrically bonded to the main service panel. This rod is not used for ground faults. It is a long metal rod, driven into the ground to. Ground rod is buried. Grounding Rod Explained.
From www.youtube.com
Ground Rod Explained YouTube Grounding Rod Explained A ground rod, also known as a grounding electrode, is a metal rod inserted into the earth to provide a direct physical. Ground rod is buried into the ground outside near the property. Learn about locations of resistance, what affects grounding resistance, ground design system, diameter of ground electrode. It is buried in the ground and electrically bonded to the. Grounding Rod Explained.
From userdiagramforsyth.z21.web.core.windows.net
Electric Grounding Rod Diagram Grounding Rod Explained It is buried in the ground and electrically bonded to the main service panel. What is a ground rod? It is a long metal rod, driven into the ground to. Ground rod is buried into the ground outside near the property. Learn about locations of resistance, what affects grounding resistance, ground design system, diameter of ground electrode. Its purpose is. Grounding Rod Explained.
From empoweringmichigan.com
Ground Rods What are they? And how do they protect your electrical Grounding Rod Explained A ground rod, also known as a grounding electrode, is a metal rod inserted into the earth to provide a direct physical. A ground rod is an essential component in an electrical grounding system. This rod is not used for ground faults. What is a ground rod? Its purpose is to dissipate static electricity and external high voltages like. A. Grounding Rod Explained.
From www.youtube.com
Earth Rod Installation Step by Step Procedure Explained! YouTube Grounding Rod Explained A ground rod, also known as an earthing rod, grounding rod or ground electrode, is a long, slender metal rod that is typically made of materials like copper or steel. Its purpose is to dissipate static electricity and external high voltages like. A ground rod, also known as a grounding electrode, is a metal rod inserted into the earth to. Grounding Rod Explained.
From www.artofit.org
Grounding rod Artofit Grounding Rod Explained A ground rod, also known as a grounding electrode, is a metal rod inserted into the earth to provide a direct physical. What is a ground rod? Learn about locations of resistance, what affects grounding resistance, ground design system, diameter of ground electrode. Its purpose is to dissipate static electricity and external high voltages like. Ground rod is buried into. Grounding Rod Explained.
From uooz.com
How To Drive A Grounding Rod Into The Ground? Grounding Rod Explained It is a long metal rod, driven into the ground to. What is a ground rod? Learn about locations of resistance, what affects grounding resistance, ground design system, diameter of ground electrode. This rod is not used for ground faults. A ground rod, also known as an earthing rod, grounding rod or ground electrode, is a long, slender metal rod. Grounding Rod Explained.
From www.wikihow.com
How to Install Ground Rods 10 Steps (with Pictures) wikiHow Grounding Rod Explained It is a long metal rod, driven into the ground to. This rod is not used for ground faults. A ground rod, also known as an earthing rod, grounding rod or ground electrode, is a long, slender metal rod that is typically made of materials like copper or steel. Guide to grounding basics including chart. Learn about locations of resistance,. Grounding Rod Explained.
From in.pinterest.com
Neutral earth grounding Grounding Rod, Earthing Grounding, Live Wire Grounding Rod Explained Ground rod is buried into the ground outside near the property. Its purpose is to dissipate static electricity and external high voltages like. A ground rod, also known as an earthing rod, grounding rod or ground electrode, is a long, slender metal rod that is typically made of materials like copper or steel. It is buried in the ground and. Grounding Rod Explained.
From mavink.com
Lightning Rod Grounding System Grounding Rod Explained A ground rod, also known as a grounding electrode, is a metal rod inserted into the earth to provide a direct physical. Its purpose is to dissipate static electricity and external high voltages like. Learn about locations of resistance, what affects grounding resistance, ground design system, diameter of ground electrode. What is a ground rod? A ground rod is an. Grounding Rod Explained.
From contractconnections.co.nz
Contract Connections Grounding System Grounding Rod Explained Learn about locations of resistance, what affects grounding resistance, ground design system, diameter of ground electrode. A ground rod is an essential component in an electrical grounding system. A ground rod, also known as an earthing rod, grounding rod or ground electrode, is a long, slender metal rod that is typically made of materials like copper or steel. It is. Grounding Rod Explained.
From cadbull.com
Grounding Rod Installation Detail CAD File Cadbull Grounding Rod Explained Guide to grounding basics including chart. A ground rod, also known as a grounding electrode, is a metal rod inserted into the earth to provide a direct physical. This rod is not used for ground faults. A ground rod, also known as an earthing rod, grounding rod or ground electrode, is a long, slender metal rod that is typically made. Grounding Rod Explained.
From backyardvirtuoso.com
Grounding Rods for Electric Fences The Ultimate Guide Backyard Virtuoso Grounding Rod Explained A ground rod (figure 2 labeled e) is a long metal rod driven into the ground to provide a path for electrical current to disperse into the. This rod is not used for ground faults. It is a long metal rod, driven into the ground to. A ground rod, also known as a grounding electrode, is a metal rod inserted. Grounding Rod Explained.
From www.slideserve.com
PPT Get High Performing Ground With Our Grounding Rod PowerPoint Grounding Rod Explained Ground rod is buried into the ground outside near the property. Its purpose is to dissipate static electricity and external high voltages like. A ground rod (figure 2 labeled e) is a long metal rod driven into the ground to provide a path for electrical current to disperse into the. It is a long metal rod, driven into the ground. Grounding Rod Explained.
From nassaunationalcable.com
A Full Guide To Ground Rods Grounding Rod Explained A ground rod, also known as a grounding electrode, is a metal rod inserted into the earth to provide a direct physical. This rod is not used for ground faults. What is a ground rod? It is a long metal rod, driven into the ground to. Learn about locations of resistance, what affects grounding resistance, ground design system, diameter of. Grounding Rod Explained.
From www.nachi.org
Grounding Rod Inspection Gallery InterNACHI® Grounding Rod Explained Guide to grounding basics including chart. Its purpose is to dissipate static electricity and external high voltages like. Learn about locations of resistance, what affects grounding resistance, ground design system, diameter of ground electrode. A ground rod is an essential component in an electrical grounding system. What is a ground rod? Ground rod is buried into the ground outside near. Grounding Rod Explained.