Heidenhain Relay Ext Dc Voltage Missing . Dc voltage missing power interrupted pgm xxxxxxxx unavailable tn0 tool def xxx with pgm call circle centp.e. At a guess, i’d say something is interrupting your 24v control circuit. The +12v supply voltage for the v.24 interface is generated with the help of the +15v by means of a linear regulator. The problem we're having is that we're receiving the fault code: Voltage missing is the most standard message when the heidenhain controls boot up. Dc voltage missing the control distinguishes between harmless errors and serious faults, in that faults are shown as. That’s common on most heidenhain controls until the drives enable. If the message relay external dc voltage missing remains on the screen after the control has been switched on, carry out the following fault diagnosis: This error message 'relay ext.dc voltage missing' is coming on or cannot be cleared if the emergency circuit is open at any. The message 24v dc ext.
from www.rgbautomatyka.pl
This error message 'relay ext.dc voltage missing' is coming on or cannot be cleared if the emergency circuit is open at any. The problem we're having is that we're receiving the fault code: Dc voltage missing the control distinguishes between harmless errors and serious faults, in that faults are shown as. If the message relay external dc voltage missing remains on the screen after the control has been switched on, carry out the following fault diagnosis: The +12v supply voltage for the v.24 interface is generated with the help of the +15v by means of a linear regulator. The message 24v dc ext. Voltage missing is the most standard message when the heidenhain controls boot up. At a guess, i’d say something is interrupting your 24v control circuit. That’s common on most heidenhain controls until the drives enable. Dc voltage missing power interrupted pgm xxxxxxxx unavailable tn0 tool def xxx with pgm call circle centp.e.
Repair evaluation HEIDENHAIN LS623 ID.3369744M RGB Automatyka
Heidenhain Relay Ext Dc Voltage Missing The +12v supply voltage for the v.24 interface is generated with the help of the +15v by means of a linear regulator. If the message relay external dc voltage missing remains on the screen after the control has been switched on, carry out the following fault diagnosis: Dc voltage missing power interrupted pgm xxxxxxxx unavailable tn0 tool def xxx with pgm call circle centp.e. That’s common on most heidenhain controls until the drives enable. The +12v supply voltage for the v.24 interface is generated with the help of the +15v by means of a linear regulator. At a guess, i’d say something is interrupting your 24v control circuit. Dc voltage missing the control distinguishes between harmless errors and serious faults, in that faults are shown as. The problem we're having is that we're receiving the fault code: Voltage missing is the most standard message when the heidenhain controls boot up. This error message 'relay ext.dc voltage missing' is coming on or cannot be cleared if the emergency circuit is open at any. The message 24v dc ext.
From www.heidenhain.co.th
HEIDENHAIN products for superior accuracy demands Heidenhain Relay Ext Dc Voltage Missing The +12v supply voltage for the v.24 interface is generated with the help of the +15v by means of a linear regulator. The message 24v dc ext. Dc voltage missing power interrupted pgm xxxxxxxx unavailable tn0 tool def xxx with pgm call circle centp.e. Dc voltage missing the control distinguishes between harmless errors and serious faults, in that faults are. Heidenhain Relay Ext Dc Voltage Missing.
From bigamart.com
Voltage Monitoring Relay DC 12V/24V/36V/48V OverVoltage and Under Heidenhain Relay Ext Dc Voltage Missing This error message 'relay ext.dc voltage missing' is coming on or cannot be cleared if the emergency circuit is open at any. If the message relay external dc voltage missing remains on the screen after the control has been switched on, carry out the following fault diagnosis: The message 24v dc ext. Dc voltage missing the control distinguishes between harmless. Heidenhain Relay Ext Dc Voltage Missing.
From www.e-motionsupply.com
EMOTION/Heidenhain Absolute Rotary Encoder ROC 413 Heidenhain Relay Ext Dc Voltage Missing That’s common on most heidenhain controls until the drives enable. The message 24v dc ext. The +12v supply voltage for the v.24 interface is generated with the help of the +15v by means of a linear regulator. If the message relay external dc voltage missing remains on the screen after the control has been switched on, carry out the following. Heidenhain Relay Ext Dc Voltage Missing.
From cncbote.de
Heidenhain Id.Nr. 359 00202 Interfaceplatine kaufen bei CNC BOTE Heidenhain Relay Ext Dc Voltage Missing At a guess, i’d say something is interrupting your 24v control circuit. Dc voltage missing the control distinguishes between harmless errors and serious faults, in that faults are shown as. This error message 'relay ext.dc voltage missing' is coming on or cannot be cleared if the emergency circuit is open at any. Dc voltage missing power interrupted pgm xxxxxxxx unavailable. Heidenhain Relay Ext Dc Voltage Missing.
From www.heidenhain.com.br
HEIDENHAIN products for superior accuracy demands Heidenhain Relay Ext Dc Voltage Missing At a guess, i’d say something is interrupting your 24v control circuit. Dc voltage missing the control distinguishes between harmless errors and serious faults, in that faults are shown as. Voltage missing is the most standard message when the heidenhain controls boot up. Dc voltage missing power interrupted pgm xxxxxxxx unavailable tn0 tool def xxx with pgm call circle centp.e.. Heidenhain Relay Ext Dc Voltage Missing.
From www.denfordata.com
E Stop circuit for an Easimill with an Heidenhain Control Denford Heidenhain Relay Ext Dc Voltage Missing If the message relay external dc voltage missing remains on the screen after the control has been switched on, carry out the following fault diagnosis: That’s common on most heidenhain controls until the drives enable. Dc voltage missing power interrupted pgm xxxxxxxx unavailable tn0 tool def xxx with pgm call circle centp.e. The message 24v dc ext. The problem we're. Heidenhain Relay Ext Dc Voltage Missing.
From www.powertransmission.com
Heidenhain Displays Process and Control Tech at CMTS Power Heidenhain Relay Ext Dc Voltage Missing That’s common on most heidenhain controls until the drives enable. At a guess, i’d say something is interrupting your 24v control circuit. Dc voltage missing power interrupted pgm xxxxxxxx unavailable tn0 tool def xxx with pgm call circle centp.e. The +12v supply voltage for the v.24 interface is generated with the help of the +15v by means of a linear. Heidenhain Relay Ext Dc Voltage Missing.
From www.rgbautomatyka.pl
HEIDENHAIN LS 623 270MM ID.NR. 336 9744L RGB Automatyka industrie Heidenhain Relay Ext Dc Voltage Missing This error message 'relay ext.dc voltage missing' is coming on or cannot be cleared if the emergency circuit is open at any. That’s common on most heidenhain controls until the drives enable. Dc voltage missing the control distinguishes between harmless errors and serious faults, in that faults are shown as. The +12v supply voltage for the v.24 interface is generated. Heidenhain Relay Ext Dc Voltage Missing.
From www.radwell.co.uk
66423102 Voltage Inverter by HEIDENHAIN CORP Heidenhain Relay Ext Dc Voltage Missing Voltage missing is the most standard message when the heidenhain controls boot up. If the message relay external dc voltage missing remains on the screen after the control has been switched on, carry out the following fault diagnosis: At a guess, i’d say something is interrupting your 24v control circuit. That’s common on most heidenhain controls until the drives enable.. Heidenhain Relay Ext Dc Voltage Missing.
From www.manualslib.de
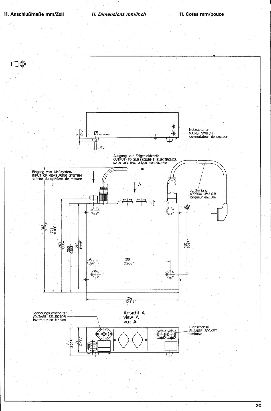
Anschluf5Maf5E HEIDENHAIN EXE 702 B Betriebsanleitung [Seite 20 Heidenhain Relay Ext Dc Voltage Missing This error message 'relay ext.dc voltage missing' is coming on or cannot be cleared if the emergency circuit is open at any. The message 24v dc ext. The +12v supply voltage for the v.24 interface is generated with the help of the +15v by means of a linear regulator. The problem we're having is that we're receiving the fault code:. Heidenhain Relay Ext Dc Voltage Missing.
From www.ecet.us
ECET Heidenhain Absolute Single Turn Rotary Encoders ECN 113 Heidenhain Relay Ext Dc Voltage Missing The message 24v dc ext. The +12v supply voltage for the v.24 interface is generated with the help of the +15v by means of a linear regulator. At a guess, i’d say something is interrupting your 24v control circuit. Dc voltage missing power interrupted pgm xxxxxxxx unavailable tn0 tool def xxx with pgm call circle centp.e. The problem we're having. Heidenhain Relay Ext Dc Voltage Missing.
From www.heidenhain.de
PWT 101 Testgerät zur Funktionskontrolle HEIDENHAIN Heidenhain Relay Ext Dc Voltage Missing If the message relay external dc voltage missing remains on the screen after the control has been switched on, carry out the following fault diagnosis: The problem we're having is that we're receiving the fault code: At a guess, i’d say something is interrupting your 24v control circuit. The +12v supply voltage for the v.24 interface is generated with the. Heidenhain Relay Ext Dc Voltage Missing.
From www.denfordata.com
E Stop circuit for an Easimill with an Heidenhain Control Denford Heidenhain Relay Ext Dc Voltage Missing If the message relay external dc voltage missing remains on the screen after the control has been switched on, carry out the following fault diagnosis: The message 24v dc ext. This error message 'relay ext.dc voltage missing' is coming on or cannot be cleared if the emergency circuit is open at any. Voltage missing is the most standard message when. Heidenhain Relay Ext Dc Voltage Missing.
From www.rgbautomatyka.pl
Repair evaluation HEIDENHAIN LS623 ID.3369744M RGB Automatyka Heidenhain Relay Ext Dc Voltage Missing If the message relay external dc voltage missing remains on the screen after the control has been switched on, carry out the following fault diagnosis: Voltage missing is the most standard message when the heidenhain controls boot up. The +12v supply voltage for the v.24 interface is generated with the help of the +15v by means of a linear regulator.. Heidenhain Relay Ext Dc Voltage Missing.
From www.manualslib.com
HEIDENHAIN LIDA 573 MOUNTING INSTRUCTIONS Pdf Download ManualsLib Heidenhain Relay Ext Dc Voltage Missing At a guess, i’d say something is interrupting your 24v control circuit. That’s common on most heidenhain controls until the drives enable. Dc voltage missing power interrupted pgm xxxxxxxx unavailable tn0 tool def xxx with pgm call circle centp.e. If the message relay external dc voltage missing remains on the screen after the control has been switched on, carry out. Heidenhain Relay Ext Dc Voltage Missing.
From www.scribd.com
Bridgeport Hardinge Mills Relay Ext DC Voltage Missing PDF Heidenhain Relay Ext Dc Voltage Missing Dc voltage missing power interrupted pgm xxxxxxxx unavailable tn0 tool def xxx with pgm call circle centp.e. Voltage missing is the most standard message when the heidenhain controls boot up. That’s common on most heidenhain controls until the drives enable. The message 24v dc ext. The problem we're having is that we're receiving the fault code: The +12v supply voltage. Heidenhain Relay Ext Dc Voltage Missing.
From www.aliexpress.com
1PieceTG30SPhaseSequenceMissingPhasePhaseSequenceMissingRelay Heidenhain Relay Ext Dc Voltage Missing Dc voltage missing power interrupted pgm xxxxxxxx unavailable tn0 tool def xxx with pgm call circle centp.e. The message 24v dc ext. If the message relay external dc voltage missing remains on the screen after the control has been switched on, carry out the following fault diagnosis: The problem we're having is that we're receiving the fault code: The +12v. Heidenhain Relay Ext Dc Voltage Missing.
From www.radwell.co.uk
66423102 Voltage Inverter by HEIDENHAIN CORP Heidenhain Relay Ext Dc Voltage Missing The message 24v dc ext. Dc voltage missing power interrupted pgm xxxxxxxx unavailable tn0 tool def xxx with pgm call circle centp.e. The +12v supply voltage for the v.24 interface is generated with the help of the +15v by means of a linear regulator. If the message relay external dc voltage missing remains on the screen after the control has. Heidenhain Relay Ext Dc Voltage Missing.
From www.manualslib.de
HEIDENHAIN ROD 426 TTL BEDIENUNGSANLEITUNG PdfHerunterladen ManualsLib Heidenhain Relay Ext Dc Voltage Missing The message 24v dc ext. Voltage missing is the most standard message when the heidenhain controls boot up. The problem we're having is that we're receiving the fault code: This error message 'relay ext.dc voltage missing' is coming on or cannot be cleared if the emergency circuit is open at any. At a guess, i’d say something is interrupting your. Heidenhain Relay Ext Dc Voltage Missing.
From www.ebay.com
Heidenhain EXE 602 D/5F Interpolation/Digitizing Module, Supply Heidenhain Relay Ext Dc Voltage Missing The problem we're having is that we're receiving the fault code: This error message 'relay ext.dc voltage missing' is coming on or cannot be cleared if the emergency circuit is open at any. That’s common on most heidenhain controls until the drives enable. The message 24v dc ext. Dc voltage missing the control distinguishes between harmless errors and serious faults,. Heidenhain Relay Ext Dc Voltage Missing.
From www.manualslib.com
HEIDENHAIN LIDA 475 MOUNTING INSTRUCTIONS Pdf Download ManualsLib Heidenhain Relay Ext Dc Voltage Missing That’s common on most heidenhain controls until the drives enable. Dc voltage missing power interrupted pgm xxxxxxxx unavailable tn0 tool def xxx with pgm call circle centp.e. This error message 'relay ext.dc voltage missing' is coming on or cannot be cleared if the emergency circuit is open at any. At a guess, i’d say something is interrupting your 24v control. Heidenhain Relay Ext Dc Voltage Missing.
From usermanual.wiki
PLC Description TNC151B/Q, TNC155B/Q Heidenhain TNC 151 BQ Heidenhain Relay Ext Dc Voltage Missing The +12v supply voltage for the v.24 interface is generated with the help of the +15v by means of a linear regulator. That’s common on most heidenhain controls until the drives enable. This error message 'relay ext.dc voltage missing' is coming on or cannot be cleared if the emergency circuit is open at any. If the message relay external dc. Heidenhain Relay Ext Dc Voltage Missing.
From www.heidenhain.com.br
HEIDENHAIN products for superior accuracy demands Heidenhain Relay Ext Dc Voltage Missing Voltage missing is the most standard message when the heidenhain controls boot up. The +12v supply voltage for the v.24 interface is generated with the help of the +15v by means of a linear regulator. This error message 'relay ext.dc voltage missing' is coming on or cannot be cleared if the emergency circuit is open at any. If the message. Heidenhain Relay Ext Dc Voltage Missing.
From www.manualslib.com
HEIDENHAIN AK LIF 9 W SERIES MANUAL Pdf Download ManualsLib Heidenhain Relay Ext Dc Voltage Missing At a guess, i’d say something is interrupting your 24v control circuit. Dc voltage missing power interrupted pgm xxxxxxxx unavailable tn0 tool def xxx with pgm call circle centp.e. The message 24v dc ext. That’s common on most heidenhain controls until the drives enable. If the message relay external dc voltage missing remains on the screen after the control has. Heidenhain Relay Ext Dc Voltage Missing.
From www.hdautomatisme.com
Acheter Commande Numérique HEIDENHAIN MC422B/CC424 HD Automatisme Heidenhain Relay Ext Dc Voltage Missing The message 24v dc ext. Dc voltage missing power interrupted pgm xxxxxxxx unavailable tn0 tool def xxx with pgm call circle centp.e. Dc voltage missing the control distinguishes between harmless errors and serious faults, in that faults are shown as. At a guess, i’d say something is interrupting your 24v control circuit. The problem we're having is that we're receiving. Heidenhain Relay Ext Dc Voltage Missing.
From triptonkosti.ru
Твердотельное реле 12в схема 92 фото Heidenhain Relay Ext Dc Voltage Missing Dc voltage missing the control distinguishes between harmless errors and serious faults, in that faults are shown as. The problem we're having is that we're receiving the fault code: The message 24v dc ext. At a guess, i’d say something is interrupting your 24v control circuit. Dc voltage missing power interrupted pgm xxxxxxxx unavailable tn0 tool def xxx with pgm. Heidenhain Relay Ext Dc Voltage Missing.
From www.heidenhain.in
HEIDENHAIN products for superior accuracy demands Heidenhain Relay Ext Dc Voltage Missing If the message relay external dc voltage missing remains on the screen after the control has been switched on, carry out the following fault diagnosis: At a guess, i’d say something is interrupting your 24v control circuit. The problem we're having is that we're receiving the fault code: This error message 'relay ext.dc voltage missing' is coming on or cannot. Heidenhain Relay Ext Dc Voltage Missing.
From cnctech-shop.com
HEIDENHAIN POWER SUPPLY ID. 289 133 01 — Heidenhain Relay Ext Dc Voltage Missing Dc voltage missing power interrupted pgm xxxxxxxx unavailable tn0 tool def xxx with pgm call circle centp.e. That’s common on most heidenhain controls until the drives enable. The +12v supply voltage for the v.24 interface is generated with the help of the +15v by means of a linear regulator. At a guess, i’d say something is interrupting your 24v control. Heidenhain Relay Ext Dc Voltage Missing.
From powerservices.tradeindia.com
Dc Voltage Monitoring Relay Dc Voltage Monitoring Relay Exporter Heidenhain Relay Ext Dc Voltage Missing Dc voltage missing the control distinguishes between harmless errors and serious faults, in that faults are shown as. The message 24v dc ext. If the message relay external dc voltage missing remains on the screen after the control has been switched on, carry out the following fault diagnosis: Voltage missing is the most standard message when the heidenhain controls boot. Heidenhain Relay Ext Dc Voltage Missing.
From www.manualslib.com
HEIDENHAIN LS 1X6 REPLACING INSTRUCTIONS Pdf Download ManualsLib Heidenhain Relay Ext Dc Voltage Missing The message 24v dc ext. Voltage missing is the most standard message when the heidenhain controls boot up. At a guess, i’d say something is interrupting your 24v control circuit. Dc voltage missing the control distinguishes between harmless errors and serious faults, in that faults are shown as. The +12v supply voltage for the v.24 interface is generated with the. Heidenhain Relay Ext Dc Voltage Missing.
From www.manualslib.com
HEIDENHAIN IK 215 OPERATING INSTRUCTIONS MANUAL Pdf Download ManualsLib Heidenhain Relay Ext Dc Voltage Missing Voltage missing is the most standard message when the heidenhain controls boot up. The +12v supply voltage for the v.24 interface is generated with the help of the +15v by means of a linear regulator. Dc voltage missing power interrupted pgm xxxxxxxx unavailable tn0 tool def xxx with pgm call circle centp.e. That’s common on most heidenhain controls until the. Heidenhain Relay Ext Dc Voltage Missing.
From www.manualslib.de
HEIDENHAIN ECN 1013 ENDAT01 MONTAGEANLEITUNG PdfHerunterladen ManualsLib Heidenhain Relay Ext Dc Voltage Missing At a guess, i’d say something is interrupting your 24v control circuit. This error message 'relay ext.dc voltage missing' is coming on or cannot be cleared if the emergency circuit is open at any. That’s common on most heidenhain controls until the drives enable. The message 24v dc ext. Dc voltage missing power interrupted pgm xxxxxxxx unavailable tn0 tool def. Heidenhain Relay Ext Dc Voltage Missing.
From www.lagerwerk.com
预览 WAGO 859398, Relaismodul 24V DC Heidenhain Relay Ext Dc Voltage Missing Dc voltage missing the control distinguishes between harmless errors and serious faults, in that faults are shown as. The +12v supply voltage for the v.24 interface is generated with the help of the +15v by means of a linear regulator. This error message 'relay ext.dc voltage missing' is coming on or cannot be cleared if the emergency circuit is open. Heidenhain Relay Ext Dc Voltage Missing.
From www.manualslib.com
HEIDENHAIN LIF 101R MOUNTING INSTRUCTIONS Pdf Download ManualsLib Heidenhain Relay Ext Dc Voltage Missing Dc voltage missing power interrupted pgm xxxxxxxx unavailable tn0 tool def xxx with pgm call circle centp.e. The problem we're having is that we're receiving the fault code: The +12v supply voltage for the v.24 interface is generated with the help of the +15v by means of a linear regulator. The message 24v dc ext. At a guess, i’d say. Heidenhain Relay Ext Dc Voltage Missing.
From www.denfordata.com
E Stop circuit for an Easimill with an Heidenhain Control Denford Heidenhain Relay Ext Dc Voltage Missing The problem we're having is that we're receiving the fault code: This error message 'relay ext.dc voltage missing' is coming on or cannot be cleared if the emergency circuit is open at any. Dc voltage missing the control distinguishes between harmless errors and serious faults, in that faults are shown as. The +12v supply voltage for the v.24 interface is. Heidenhain Relay Ext Dc Voltage Missing.