Why Does My Reverse Light Have 3 Wires . I'm moving a light switch to a different wall and have found that the cable from the switch to the light has 3 wires but i don't know why. Connect all the whites together as they are your neutrals. The latter switch wire should be the one with the brown. Reversing the wiring introduces several problems, including: You have in those three cables l+n+e in; People don’t get electrocuted when they install a bulb because the hot wire brings the current to a small pin deep within the socket. The 2 wire source feeds to an adjacent. Usually connects to a green screw or green wire on the new switch. Physically it runs down behind the heater and through a grommet in the exhaust tunnel/ green wire, therefore a fused supply. The hot wire will bring the current to the light, while the neutral wire takes the electricity back. Correct the switch orientation or replace the.
        
         
         
        from www.2carpros.com 
     
        
        Connect all the whites together as they are your neutrals. Physically it runs down behind the heater and through a grommet in the exhaust tunnel/ green wire, therefore a fused supply. Usually connects to a green screw or green wire on the new switch. Correct the switch orientation or replace the. The hot wire will bring the current to the light, while the neutral wire takes the electricity back. The latter switch wire should be the one with the brown. The 2 wire source feeds to an adjacent. Reversing the wiring introduces several problems, including: I'm moving a light switch to a different wall and have found that the cable from the switch to the light has 3 wires but i don't know why. People don’t get electrocuted when they install a bulb because the hot wire brings the current to a small pin deep within the socket.
    
    	
            
	
		 
	 
         
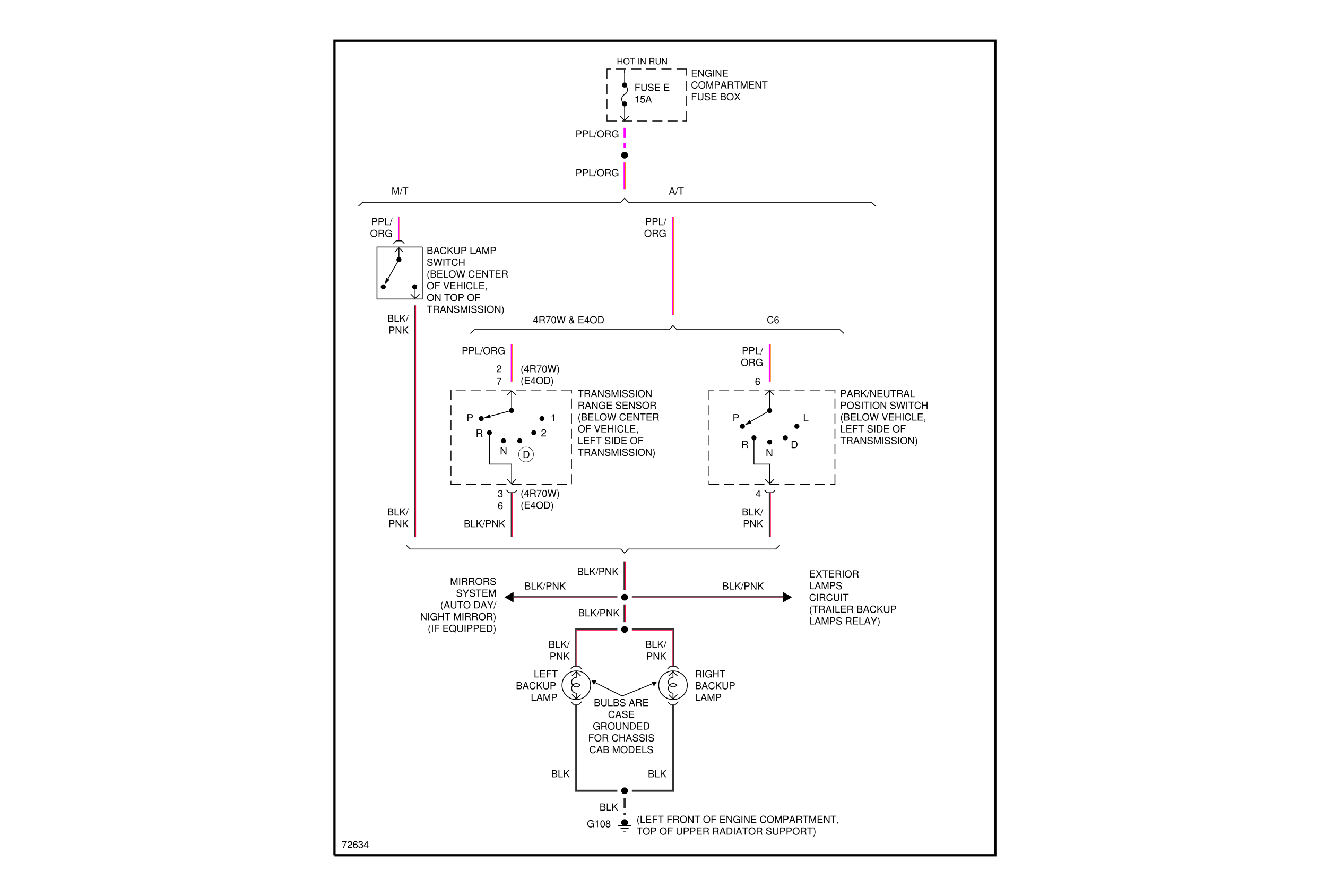
    Reverse Lights Not Working Properly? I Have a Problem with My 
    Why Does My Reverse Light Have 3 Wires  You have in those three cables l+n+e in; Usually connects to a green screw or green wire on the new switch. Physically it runs down behind the heater and through a grommet in the exhaust tunnel/ green wire, therefore a fused supply. I'm moving a light switch to a different wall and have found that the cable from the switch to the light has 3 wires but i don't know why. Reversing the wiring introduces several problems, including: The 2 wire source feeds to an adjacent. People don’t get electrocuted when they install a bulb because the hot wire brings the current to a small pin deep within the socket. Connect all the whites together as they are your neutrals. Correct the switch orientation or replace the. The hot wire will bring the current to the light, while the neutral wire takes the electricity back. You have in those three cables l+n+e in; The latter switch wire should be the one with the brown.
            
	
		 
	 
         
 
    
         
        From www.caretxdigital.com 
                    how to wire up a reverse light Wiring Diagram and Schematics Why Does My Reverse Light Have 3 Wires  I'm moving a light switch to a different wall and have found that the cable from the switch to the light has 3 wires but i don't know why. The latter switch wire should be the one with the brown. Reversing the wiring introduces several problems, including: Physically it runs down behind the heater and through a grommet in the. Why Does My Reverse Light Have 3 Wires.
     
    
         
        From naturalfer75.blogspot.com 
                    Auxiliary Reverse Lights Wiring Diagram Naturalfer Why Does My Reverse Light Have 3 Wires  Physically it runs down behind the heater and through a grommet in the exhaust tunnel/ green wire, therefore a fused supply. The latter switch wire should be the one with the brown. People don’t get electrocuted when they install a bulb because the hot wire brings the current to a small pin deep within the socket. I'm moving a light. Why Does My Reverse Light Have 3 Wires.
     
    
         
        From www.benzworld.org 
                    Reverse Light wire color? MercedesBenz Forum Why Does My Reverse Light Have 3 Wires  The 2 wire source feeds to an adjacent. The hot wire will bring the current to the light, while the neutral wire takes the electricity back. You have in those three cables l+n+e in; Correct the switch orientation or replace the. People don’t get electrocuted when they install a bulb because the hot wire brings the current to a small. Why Does My Reverse Light Have 3 Wires.
     
    
         
        From enginedatadeliria.z21.web.core.windows.net 
                    Reverse Light Wiring Diagram Color Code Why Does My Reverse Light Have 3 Wires  You have in those three cables l+n+e in; Correct the switch orientation or replace the. The 2 wire source feeds to an adjacent. Physically it runs down behind the heater and through a grommet in the exhaust tunnel/ green wire, therefore a fused supply. Connect all the whites together as they are your neutrals. The hot wire will bring the. Why Does My Reverse Light Have 3 Wires.
     
    
         
        From schematicivresse.z21.web.core.windows.net 
                    What Color Wire Is The Reverse Light Why Does My Reverse Light Have 3 Wires  I'm moving a light switch to a different wall and have found that the cable from the switch to the light has 3 wires but i don't know why. The latter switch wire should be the one with the brown. You have in those three cables l+n+e in; The 2 wire source feeds to an adjacent. Reversing the wiring introduces. Why Does My Reverse Light Have 3 Wires.
     
    
         
        From dodgeforum.com 
                    Dodge Ram Why Don't My Reverse Lights Work? Dodgeforum Why Does My Reverse Light Have 3 Wires  Connect all the whites together as they are your neutrals. I'm moving a light switch to a different wall and have found that the cable from the switch to the light has 3 wires but i don't know why. The 2 wire source feeds to an adjacent. You have in those three cables l+n+e in; The hot wire will bring. Why Does My Reverse Light Have 3 Wires.
     
    
         
        From www.youtube.com 
                    CHEAP LED REVERSE LIGHTS Installation + Review Car DIY YouTube Why Does My Reverse Light Have 3 Wires  Connect all the whites together as they are your neutrals. Usually connects to a green screw or green wire on the new switch. The hot wire will bring the current to the light, while the neutral wire takes the electricity back. You have in those three cables l+n+e in; Physically it runs down behind the heater and through a grommet. Why Does My Reverse Light Have 3 Wires.
     
    
         
        From 2020cadillac.com 
                    Reverse Light Wiring Diagram Wiring Diagrams Thumbs Reverse Light Why Does My Reverse Light Have 3 Wires  The 2 wire source feeds to an adjacent. People don’t get electrocuted when they install a bulb because the hot wire brings the current to a small pin deep within the socket. Reversing the wiring introduces several problems, including: You have in those three cables l+n+e in; The hot wire will bring the current to the light, while the neutral. Why Does My Reverse Light Have 3 Wires.
     
    
         
        From www.thegalantcenter.org 
                    How to Install HID Backup (Reverse Lights) The Right Way Why Does My Reverse Light Have 3 Wires  People don’t get electrocuted when they install a bulb because the hot wire brings the current to a small pin deep within the socket. You have in those three cables l+n+e in; Correct the switch orientation or replace the. Usually connects to a green screw or green wire on the new switch. Reversing the wiring introduces several problems, including: I'm. Why Does My Reverse Light Have 3 Wires.
     
    
         
        From 2020cadillac.com 
                    Reverse Light Wiring Diagram Cadician's Blog Why Does My Reverse Light Have 3 Wires  People don’t get electrocuted when they install a bulb because the hot wire brings the current to a small pin deep within the socket. Correct the switch orientation or replace the. The 2 wire source feeds to an adjacent. The hot wire will bring the current to the light, while the neutral wire takes the electricity back. The latter switch. Why Does My Reverse Light Have 3 Wires.
     
    
         
        From www.clooms.com 
                    Reverse Light Wiring How to Wire A Reverse Light Why Does My Reverse Light Have 3 Wires  Correct the switch orientation or replace the. Connect all the whites together as they are your neutrals. The hot wire will bring the current to the light, while the neutral wire takes the electricity back. People don’t get electrocuted when they install a bulb because the hot wire brings the current to a small pin deep within the socket. Usually. Why Does My Reverse Light Have 3 Wires.
     
    
         
        From circuitlibdunnies.z21.web.core.windows.net 
                    How To Fix Reverse Light Switch Why Does My Reverse Light Have 3 Wires  I'm moving a light switch to a different wall and have found that the cable from the switch to the light has 3 wires but i don't know why. People don’t get electrocuted when they install a bulb because the hot wire brings the current to a small pin deep within the socket. The latter switch wire should be the. Why Does My Reverse Light Have 3 Wires.
     
    
         
        From www.wiringdigital.com 
                    Reverse Lights Wiring Diagram Car Wiring Digital and Schematic Why Does My Reverse Light Have 3 Wires  I'm moving a light switch to a different wall and have found that the cable from the switch to the light has 3 wires but i don't know why. The latter switch wire should be the one with the brown. The 2 wire source feeds to an adjacent. Correct the switch orientation or replace the. The hot wire will bring. Why Does My Reverse Light Have 3 Wires.
     
    
         
        From www.mini2.com 
                    Need help with reversing light wire color!!! MINI Cooper Forum Why Does My Reverse Light Have 3 Wires  I'm moving a light switch to a different wall and have found that the cable from the switch to the light has 3 wires but i don't know why. Reversing the wiring introduces several problems, including: Physically it runs down behind the heater and through a grommet in the exhaust tunnel/ green wire, therefore a fused supply. Usually connects to. Why Does My Reverse Light Have 3 Wires.
     
    
         
        From www.youtube.com 
                    How to Connect BACKUP CAMERA to Reverse Light (How to use Wire Tap Why Does My Reverse Light Have 3 Wires  Correct the switch orientation or replace the. The latter switch wire should be the one with the brown. Usually connects to a green screw or green wire on the new switch. The hot wire will bring the current to the light, while the neutral wire takes the electricity back. Physically it runs down behind the heater and through a grommet. Why Does My Reverse Light Have 3 Wires.
     
    
         
        From exoygfmdm.blob.core.windows.net 
                    How To Wire Led Reverse Lights at Vincent Watson blog Why Does My Reverse Light Have 3 Wires  I'm moving a light switch to a different wall and have found that the cable from the switch to the light has 3 wires but i don't know why. Usually connects to a green screw or green wire on the new switch. Connect all the whites together as they are your neutrals. People don’t get electrocuted when they install a. Why Does My Reverse Light Have 3 Wires.
     
    
         
        From www.thedieselstop.com 
                    Rear light wiring diagram The Diesel Stop Why Does My Reverse Light Have 3 Wires  Reversing the wiring introduces several problems, including: Connect all the whites together as they are your neutrals. The 2 wire source feeds to an adjacent. Physically it runs down behind the heater and through a grommet in the exhaust tunnel/ green wire, therefore a fused supply. I'm moving a light switch to a different wall and have found that the. Why Does My Reverse Light Have 3 Wires.
     
    
         
        From manualdataflawless.z21.web.core.windows.net 
                    How To Wire Extra Reverse Lights Why Does My Reverse Light Have 3 Wires  Reversing the wiring introduces several problems, including: The 2 wire source feeds to an adjacent. The hot wire will bring the current to the light, while the neutral wire takes the electricity back. Correct the switch orientation or replace the. Physically it runs down behind the heater and through a grommet in the exhaust tunnel/ green wire, therefore a fused. Why Does My Reverse Light Have 3 Wires.
     
    
         
        From exoygfmdm.blob.core.windows.net 
                    How To Wire Led Reverse Lights at Vincent Watson blog Why Does My Reverse Light Have 3 Wires  The hot wire will bring the current to the light, while the neutral wire takes the electricity back. The 2 wire source feeds to an adjacent. The latter switch wire should be the one with the brown. Reversing the wiring introduces several problems, including: Usually connects to a green screw or green wire on the new switch. Connect all the. Why Does My Reverse Light Have 3 Wires.
     
    
         
        From www.briskoda.net 
                    Reverse light wires Skoda Octavia Mk II (2004 2013) BRISKODA Why Does My Reverse Light Have 3 Wires  Connect all the whites together as they are your neutrals. Physically it runs down behind the heater and through a grommet in the exhaust tunnel/ green wire, therefore a fused supply. The hot wire will bring the current to the light, while the neutral wire takes the electricity back. I'm moving a light switch to a different wall and have. Why Does My Reverse Light Have 3 Wires.
     
    
         
        From www.176iot.com 
                    wiring diagram reverse lights IOT Wiring Diagram Why Does My Reverse Light Have 3 Wires  The latter switch wire should be the one with the brown. I'm moving a light switch to a different wall and have found that the cable from the switch to the light has 3 wires but i don't know why. Connect all the whites together as they are your neutrals. The 2 wire source feeds to an adjacent. You have. Why Does My Reverse Light Have 3 Wires.
     
    
         
        From wiringdiagramall.blogspot.com 
                    Wiring Diagram For Reverse Light Switch Why Does My Reverse Light Have 3 Wires  The latter switch wire should be the one with the brown. Connect all the whites together as they are your neutrals. Physically it runs down behind the heater and through a grommet in the exhaust tunnel/ green wire, therefore a fused supply. Reversing the wiring introduces several problems, including: The 2 wire source feeds to an adjacent. You have in. Why Does My Reverse Light Have 3 Wires.
     
    
         
        From stangnet.com 
                    T5 Reverse Light Switch Installation Mustang Forums at Why Does My Reverse Light Have 3 Wires  Reversing the wiring introduces several problems, including: Connect all the whites together as they are your neutrals. Physically it runs down behind the heater and through a grommet in the exhaust tunnel/ green wire, therefore a fused supply. The 2 wire source feeds to an adjacent. I'm moving a light switch to a different wall and have found that the. Why Does My Reverse Light Have 3 Wires.
     
    
         
        From schematicivresse.z21.web.core.windows.net 
                    What Color Wire Is The Reverse Light Why Does My Reverse Light Have 3 Wires  I'm moving a light switch to a different wall and have found that the cable from the switch to the light has 3 wires but i don't know why. You have in those three cables l+n+e in; Physically it runs down behind the heater and through a grommet in the exhaust tunnel/ green wire, therefore a fused supply. People don’t. Why Does My Reverse Light Have 3 Wires.
     
    
         
        From www.clublexus.com 
                    How to Tap Into Reverse Lamp Wire in the Cabin? ClubLexus Lexus Why Does My Reverse Light Have 3 Wires  I'm moving a light switch to a different wall and have found that the cable from the switch to the light has 3 wires but i don't know why. The hot wire will bring the current to the light, while the neutral wire takes the electricity back. The 2 wire source feeds to an adjacent. Connect all the whites together. Why Does My Reverse Light Have 3 Wires.
     
    
         
        From www.caretxdigital.com 
                    Bmw E90 Reverse Light Wiring Diagram Wiring Diagram and Schematics Why Does My Reverse Light Have 3 Wires  Reversing the wiring introduces several problems, including: The latter switch wire should be the one with the brown. Correct the switch orientation or replace the. Physically it runs down behind the heater and through a grommet in the exhaust tunnel/ green wire, therefore a fused supply. Connect all the whites together as they are your neutrals. You have in those. Why Does My Reverse Light Have 3 Wires.
     
    
         
        From www.youtube.com 
                    REVERSE LIGHT WIRING DIAGRAM YouTube Why Does My Reverse Light Have 3 Wires  You have in those three cables l+n+e in; Physically it runs down behind the heater and through a grommet in the exhaust tunnel/ green wire, therefore a fused supply. The latter switch wire should be the one with the brown. The hot wire will bring the current to the light, while the neutral wire takes the electricity back. People don’t. Why Does My Reverse Light Have 3 Wires.
     
    
         
        From circuitlibfriedman.z19.web.core.windows.net 
                    How To Wire Led Reverse Lights Why Does My Reverse Light Have 3 Wires  I'm moving a light switch to a different wall and have found that the cable from the switch to the light has 3 wires but i don't know why. The 2 wire source feeds to an adjacent. Reversing the wiring introduces several problems, including: The latter switch wire should be the one with the brown. The hot wire will bring. Why Does My Reverse Light Have 3 Wires.
     
    
         
        From www.wiringtrust.com 
                    Reverse Lights Wiring Diagram Car Wiring Diagram Why Does My Reverse Light Have 3 Wires  Correct the switch orientation or replace the. People don’t get electrocuted when they install a bulb because the hot wire brings the current to a small pin deep within the socket. You have in those three cables l+n+e in; Usually connects to a green screw or green wire on the new switch. The hot wire will bring the current to. Why Does My Reverse Light Have 3 Wires.
     
    
         
        From www.wiringdiagramid.com 
                    wiring diagram for reverse lights Reverse light wiring help Wiring Why Does My Reverse Light Have 3 Wires  The 2 wire source feeds to an adjacent. Physically it runs down behind the heater and through a grommet in the exhaust tunnel/ green wire, therefore a fused supply. Correct the switch orientation or replace the. People don’t get electrocuted when they install a bulb because the hot wire brings the current to a small pin deep within the socket.. Why Does My Reverse Light Have 3 Wires.
     
    
         
        From www.jkowners.com 
                    Switched reverse light wiring HELP JKOwners Forum Why Does My Reverse Light Have 3 Wires  Physically it runs down behind the heater and through a grommet in the exhaust tunnel/ green wire, therefore a fused supply. The hot wire will bring the current to the light, while the neutral wire takes the electricity back. Usually connects to a green screw or green wire on the new switch. You have in those three cables l+n+e in;. Why Does My Reverse Light Have 3 Wires.
     
    
         
        From www.2carpros.com 
                    Reverse Lights Not Working Properly? I Have a Problem with My Why Does My Reverse Light Have 3 Wires  The 2 wire source feeds to an adjacent. I'm moving a light switch to a different wall and have found that the cable from the switch to the light has 3 wires but i don't know why. Reversing the wiring introduces several problems, including: People don’t get electrocuted when they install a bulb because the hot wire brings the current. Why Does My Reverse Light Have 3 Wires.
     
    
         
        From www.toyotanation.com 
                    Reverse lights wire color at JB Toyota Nation Forum Why Does My Reverse Light Have 3 Wires  I'm moving a light switch to a different wall and have found that the cable from the switch to the light has 3 wires but i don't know why. People don’t get electrocuted when they install a bulb because the hot wire brings the current to a small pin deep within the socket. The 2 wire source feeds to an. Why Does My Reverse Light Have 3 Wires.
     
    
         
        From autopickles.com 
                    What Color Wire is the Reverse Light? A Comprehensive Guide Autopickles Why Does My Reverse Light Have 3 Wires  Physically it runs down behind the heater and through a grommet in the exhaust tunnel/ green wire, therefore a fused supply. Reversing the wiring introduces several problems, including: You have in those three cables l+n+e in; The 2 wire source feeds to an adjacent. People don’t get electrocuted when they install a bulb because the hot wire brings the current. Why Does My Reverse Light Have 3 Wires.
     
    
         
        From www.2carpros.com 
                    Reverse Light Wire Cut I Just Discovered That My Reverse Lights Why Does My Reverse Light Have 3 Wires  The latter switch wire should be the one with the brown. Connect all the whites together as they are your neutrals. The 2 wire source feeds to an adjacent. I'm moving a light switch to a different wall and have found that the cable from the switch to the light has 3 wires but i don't know why. Reversing the. Why Does My Reverse Light Have 3 Wires.