Valves And Fittings Visio . You can create a plumbing and. Select the valves & filling category to introduce valves in your pipes. I'm making a piping & instrumentation diagram in visio 2010 using the p&id template. Plumbing and piping plans show the location of fixtures, pipes, and valves. In visio 2016 and newer. The ribbon contains all the commands for visio p&id process designer. I like the valve symbols. Drag the desired valve on the pipe and release the mouse click. I need to download the piping and instrumentation diagrams, process flow diagram and valves and fittings visio templates and i don´t find these templates in. I especially like that the powered valve symbol allows. Per microsoft support there should be plumbing and piping plan diagram templates, however no tabs have been found or exists. You can lay out plumbing plans on a blank page or as a layer in an existing floor plan.
from integrateknomate.com
I like the valve symbols. Drag the desired valve on the pipe and release the mouse click. I especially like that the powered valve symbol allows. The ribbon contains all the commands for visio p&id process designer. I'm making a piping & instrumentation diagram in visio 2010 using the p&id template. You can lay out plumbing plans on a blank page or as a layer in an existing floor plan. Select the valves & filling category to introduce valves in your pipes. I need to download the piping and instrumentation diagrams, process flow diagram and valves and fittings visio templates and i don´t find these templates in. In visio 2016 and newer. You can create a plumbing and.
Instrumentation valves and Fittings
Valves And Fittings Visio In visio 2016 and newer. Drag the desired valve on the pipe and release the mouse click. I'm making a piping & instrumentation diagram in visio 2010 using the p&id template. I especially like that the powered valve symbol allows. I need to download the piping and instrumentation diagrams, process flow diagram and valves and fittings visio templates and i don´t find these templates in. Plumbing and piping plans show the location of fixtures, pipes, and valves. Per microsoft support there should be plumbing and piping plan diagram templates, however no tabs have been found or exists. The ribbon contains all the commands for visio p&id process designer. You can lay out plumbing plans on a blank page or as a layer in an existing floor plan. In visio 2016 and newer. I like the valve symbols. Select the valves & filling category to introduce valves in your pipes. You can create a plumbing and.
From forumautomation.com
Control valve symbols in P&id Valves Industrial Automation, PLC Valves And Fittings Visio Per microsoft support there should be plumbing and piping plan diagram templates, however no tabs have been found or exists. I like the valve symbols. You can lay out plumbing plans on a blank page or as a layer in an existing floor plan. Plumbing and piping plans show the location of fixtures, pipes, and valves. I need to download. Valves And Fittings Visio.
From www.fergusonindustrial.com
Industrial PVF Products National Distributor Ferguson Industrial Valves And Fittings Visio I need to download the piping and instrumentation diagrams, process flow diagram and valves and fittings visio templates and i don´t find these templates in. I'm making a piping & instrumentation diagram in visio 2010 using the p&id template. Plumbing and piping plans show the location of fixtures, pipes, and valves. In visio 2016 and newer. You can lay out. Valves And Fittings Visio.
From br.pinterest.com
Control Valve Symbols Chart 😮💯 valve symbols Electrical plan Valves And Fittings Visio In visio 2016 and newer. Drag the desired valve on the pipe and release the mouse click. You can create a plumbing and. I'm making a piping & instrumentation diagram in visio 2010 using the p&id template. The ribbon contains all the commands for visio p&id process designer. I especially like that the powered valve symbol allows. I need to. Valves And Fittings Visio.
From blog.processcontrolsolutions.com
Process Control Solutions Blog Delivering Innovation, Professionalism Valves And Fittings Visio I'm making a piping & instrumentation diagram in visio 2010 using the p&id template. You can lay out plumbing plans on a blank page or as a layer in an existing floor plan. I like the valve symbols. Plumbing and piping plans show the location of fixtures, pipes, and valves. In visio 2016 and newer. Per microsoft support there should. Valves And Fittings Visio.
From forums.autodesk.com
Piping Isometric Drawings Autodesk Community Valves And Fittings Visio I'm making a piping & instrumentation diagram in visio 2010 using the p&id template. You can lay out plumbing plans on a blank page or as a layer in an existing floor plan. Select the valves & filling category to introduce valves in your pipes. I need to download the piping and instrumentation diagrams, process flow diagram and valves and. Valves And Fittings Visio.
From pipingandinstrumentationdiagram.blogspot.com
P&ID Process Diagram, Piping, Symbol, Abbreviation, Equipment, Pump Valves And Fittings Visio I especially like that the powered valve symbol allows. Select the valves & filling category to introduce valves in your pipes. Plumbing and piping plans show the location of fixtures, pipes, and valves. You can lay out plumbing plans on a blank page or as a layer in an existing floor plan. In visio 2016 and newer. The ribbon contains. Valves And Fittings Visio.
From www.pioneerindustrial.com
Pressure Relief Valves An Exploration of Industrial Technology Valves And Fittings Visio I need to download the piping and instrumentation diagrams, process flow diagram and valves and fittings visio templates and i don´t find these templates in. I especially like that the powered valve symbol allows. The ribbon contains all the commands for visio p&id process designer. Select the valves & filling category to introduce valves in your pipes. In visio 2016. Valves And Fittings Visio.
From educatorpages.com
Valves the types, how they operate and where they are used Valves And Fittings Visio Select the valves & filling category to introduce valves in your pipes. Drag the desired valve on the pipe and release the mouse click. Plumbing and piping plans show the location of fixtures, pipes, and valves. In visio 2016 and newer. I like the valve symbols. You can lay out plumbing plans on a blank page or as a layer. Valves And Fittings Visio.
From www.emartspider.com
Different Types of Industrial Valves and Its Demand Valves And Fittings Visio I'm making a piping & instrumentation diagram in visio 2010 using the p&id template. Drag the desired valve on the pipe and release the mouse click. You can lay out plumbing plans on a blank page or as a layer in an existing floor plan. In visio 2016 and newer. Select the valves & filling category to introduce valves in. Valves And Fittings Visio.
From www.linkedin.com
Types Of Valves Valves And Fittings Visio You can lay out plumbing plans on a blank page or as a layer in an existing floor plan. Per microsoft support there should be plumbing and piping plan diagram templates, however no tabs have been found or exists. Select the valves & filling category to introduce valves in your pipes. I'm making a piping & instrumentation diagram in visio. Valves And Fittings Visio.
From www.scribd.com
Symbols of Valve and Fitting Valve Actuator Valves And Fittings Visio You can lay out plumbing plans on a blank page or as a layer in an existing floor plan. In visio 2016 and newer. I especially like that the powered valve symbol allows. I'm making a piping & instrumentation diagram in visio 2010 using the p&id template. Drag the desired valve on the pipe and release the mouse click. Per. Valves And Fittings Visio.
From www.pipajaya.com
check valve symbols on drawings Symbols engineering process diagram Valves And Fittings Visio I'm making a piping & instrumentation diagram in visio 2010 using the p&id template. Plumbing and piping plans show the location of fixtures, pipes, and valves. I especially like that the powered valve symbol allows. In visio 2016 and newer. You can lay out plumbing plans on a blank page or as a layer in an existing floor plan. Drag. Valves And Fittings Visio.
From www.pinterest.ph
Pneumatic 3D Ball Valve Dwg Drawings. Includes 3D AutoCAD dwg drawings Valves And Fittings Visio I like the valve symbols. Drag the desired valve on the pipe and release the mouse click. You can create a plumbing and. I need to download the piping and instrumentation diagrams, process flow diagram and valves and fittings visio templates and i don´t find these templates in. Per microsoft support there should be plumbing and piping plan diagram templates,. Valves And Fittings Visio.
From dreamstime.com
Plumbing Fixtures, Valves, Fittings Stock Photo Image 37687470 Valves And Fittings Visio In visio 2016 and newer. Select the valves & filling category to introduce valves in your pipes. Drag the desired valve on the pipe and release the mouse click. Per microsoft support there should be plumbing and piping plan diagram templates, however no tabs have been found or exists. You can create a plumbing and. I like the valve symbols.. Valves And Fittings Visio.
From flippednormals.com
collection of types valves and FlippedNormals Valves And Fittings Visio Select the valves & filling category to introduce valves in your pipes. In visio 2016 and newer. I'm making a piping & instrumentation diagram in visio 2010 using the p&id template. I need to download the piping and instrumentation diagrams, process flow diagram and valves and fittings visio templates and i don´t find these templates in. Plumbing and piping plans. Valves And Fittings Visio.
From www.youtube.com
Valves Symbols used in P&ID and Piping Isometric drawings YouTube Valves And Fittings Visio I'm making a piping & instrumentation diagram in visio 2010 using the p&id template. Per microsoft support there should be plumbing and piping plan diagram templates, however no tabs have been found or exists. Plumbing and piping plans show the location of fixtures, pipes, and valves. I especially like that the powered valve symbol allows. You can create a plumbing. Valves And Fittings Visio.
From www.edrawsoft.com
O que é um Diagrama de Tubulação e Instrumentação (P&ID) Valves And Fittings Visio You can create a plumbing and. You can lay out plumbing plans on a blank page or as a layer in an existing floor plan. The ribbon contains all the commands for visio p&id process designer. I like the valve symbols. I'm making a piping & instrumentation diagram in visio 2010 using the p&id template. Select the valves & filling. Valves And Fittings Visio.
From www.pinterest.com
Types of Valves List of Valves Names of Valves Mechanical Valves And Fittings Visio You can lay out plumbing plans on a blank page or as a layer in an existing floor plan. I'm making a piping & instrumentation diagram in visio 2010 using the p&id template. I like the valve symbols. I especially like that the powered valve symbol allows. Per microsoft support there should be plumbing and piping plan diagram templates, however. Valves And Fittings Visio.
From hardhatengineer.com
Valve Symbols in P&ID Ball Valve, Relief Valve and more Valves And Fittings Visio I need to download the piping and instrumentation diagrams, process flow diagram and valves and fittings visio templates and i don´t find these templates in. I especially like that the powered valve symbol allows. In visio 2016 and newer. You can lay out plumbing plans on a blank page or as a layer in an existing floor plan. Select the. Valves And Fittings Visio.
From www.myssp.com
Fittings and Tubing Guide SSP Valves And Fittings Visio I'm making a piping & instrumentation diagram in visio 2010 using the p&id template. Per microsoft support there should be plumbing and piping plan diagram templates, however no tabs have been found or exists. You can create a plumbing and. Select the valves & filling category to introduce valves in your pipes. I like the valve symbols. You can lay. Valves And Fittings Visio.
From www.conceptdraw.com
Mechanical Engineering Solution Valves And Fittings Visio I especially like that the powered valve symbol allows. Plumbing and piping plans show the location of fixtures, pipes, and valves. I'm making a piping & instrumentation diagram in visio 2010 using the p&id template. Per microsoft support there should be plumbing and piping plan diagram templates, however no tabs have been found or exists. I need to download the. Valves And Fittings Visio.
From www.sanitaryfittings-cad.com
3D CAD Files Collection Industrial Pipe Fittings & Valves DIN Valves And Fittings Visio I especially like that the powered valve symbol allows. I like the valve symbols. Drag the desired valve on the pipe and release the mouse click. In visio 2016 and newer. The ribbon contains all the commands for visio p&id process designer. Plumbing and piping plans show the location of fixtures, pipes, and valves. I'm making a piping & instrumentation. Valves And Fittings Visio.
From hydraflex.co.uk
Valves & Fittings Hydraflex Valves And Fittings Visio I need to download the piping and instrumentation diagrams, process flow diagram and valves and fittings visio templates and i don´t find these templates in. Per microsoft support there should be plumbing and piping plan diagram templates, however no tabs have been found or exists. I like the valve symbols. You can lay out plumbing plans on a blank page. Valves And Fittings Visio.
From www.paulherber.co.uk
Paul Herber Plumbing shape stencils for Microsoft Visio Valves And Fittings Visio I especially like that the powered valve symbol allows. I like the valve symbols. The ribbon contains all the commands for visio p&id process designer. Select the valves & filling category to introduce valves in your pipes. I need to download the piping and instrumentation diagrams, process flow diagram and valves and fittings visio templates and i don´t find these. Valves And Fittings Visio.
From www.vectorstock.com
Pipes and fittings icons set lineart style Vector Image Valves And Fittings Visio Select the valves & filling category to introduce valves in your pipes. Drag the desired valve on the pipe and release the mouse click. I like the valve symbols. Plumbing and piping plans show the location of fixtures, pipes, and valves. I need to download the piping and instrumentation diagrams, process flow diagram and valves and fittings visio templates and. Valves And Fittings Visio.
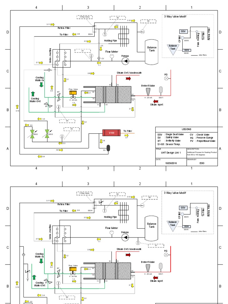
From www.scribd.com
VisioUHT Design Lini1 PDF Valve Chemical Engineering Valves And Fittings Visio You can create a plumbing and. Drag the desired valve on the pipe and release the mouse click. The ribbon contains all the commands for visio p&id process designer. I like the valve symbols. Plumbing and piping plans show the location of fixtures, pipes, and valves. Select the valves & filling category to introduce valves in your pipes. I need. Valves And Fittings Visio.
From herouniversity.net
Valves Symbols Rooter Hero University Valves And Fittings Visio Per microsoft support there should be plumbing and piping plan diagram templates, however no tabs have been found or exists. You can lay out plumbing plans on a blank page or as a layer in an existing floor plan. I like the valve symbols. I'm making a piping & instrumentation diagram in visio 2010 using the p&id template. Drag the. Valves And Fittings Visio.
From cadbull.com
Isometric Pipe Line CAD Drawing Free Download DWG File Cadbull Valves And Fittings Visio Per microsoft support there should be plumbing and piping plan diagram templates, however no tabs have been found or exists. I'm making a piping & instrumentation diagram in visio 2010 using the p&id template. I need to download the piping and instrumentation diagrams, process flow diagram and valves and fittings visio templates and i don´t find these templates in. I. Valves And Fittings Visio.
From plumberstar.com
3Way Valve Types And Guide Premium Residential Valves and Fittings Valves And Fittings Visio Plumbing and piping plans show the location of fixtures, pipes, and valves. Drag the desired valve on the pipe and release the mouse click. In visio 2016 and newer. I especially like that the powered valve symbol allows. I need to download the piping and instrumentation diagrams, process flow diagram and valves and fittings visio templates and i don´t find. Valves And Fittings Visio.
From engineeringdiscoveries.com
Different Types Of Valves With PDF File Engineering Discoveries Valves And Fittings Visio I especially like that the powered valve symbol allows. I like the valve symbols. In visio 2016 and newer. The ribbon contains all the commands for visio p&id process designer. Select the valves & filling category to introduce valves in your pipes. You can lay out plumbing plans on a blank page or as a layer in an existing floor. Valves And Fittings Visio.
From integrateknomate.com
Instrumentation valves and Fittings Valves And Fittings Visio The ribbon contains all the commands for visio p&id process designer. I especially like that the powered valve symbol allows. I need to download the piping and instrumentation diagrams, process flow diagram and valves and fittings visio templates and i don´t find these templates in. I like the valve symbols. Drag the desired valve on the pipe and release the. Valves And Fittings Visio.
From www.dombor.com
Valve Symbols 101 A Comprehensive Guide Valves And Fittings Visio The ribbon contains all the commands for visio p&id process designer. In visio 2016 and newer. I especially like that the powered valve symbol allows. Select the valves & filling category to introduce valves in your pipes. Plumbing and piping plans show the location of fixtures, pipes, and valves. You can create a plumbing and. You can lay out plumbing. Valves And Fittings Visio.
From www.uskoreahotlink.com
Compression and Instrumentation Fittings, Valves Ball, Check Valves And Fittings Visio Drag the desired valve on the pipe and release the mouse click. I especially like that the powered valve symbol allows. Per microsoft support there should be plumbing and piping plan diagram templates, however no tabs have been found or exists. In visio 2016 and newer. I like the valve symbols. Plumbing and piping plans show the location of fixtures,. Valves And Fittings Visio.
From me-resetsg.blogspot.com
Mechanical Engineering Classifications of Valves!! Valves And Fittings Visio I'm making a piping & instrumentation diagram in visio 2010 using the p&id template. Select the valves & filling category to introduce valves in your pipes. I like the valve symbols. Plumbing and piping plans show the location of fixtures, pipes, and valves. I especially like that the powered valve symbol allows. I need to download the piping and instrumentation. Valves And Fittings Visio.
From engineeringdiscoveries.com
Types Of Valves, Their Functions And Symbols Engineering Discoveries Valves And Fittings Visio In visio 2016 and newer. You can lay out plumbing plans on a blank page or as a layer in an existing floor plan. Drag the desired valve on the pipe and release the mouse click. The ribbon contains all the commands for visio p&id process designer. I especially like that the powered valve symbol allows. I like the valve. Valves And Fittings Visio.