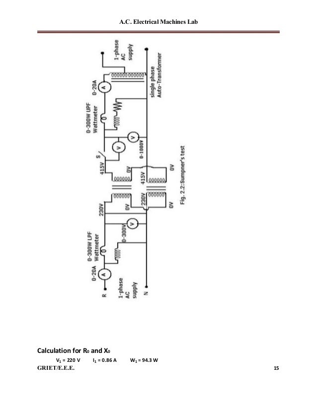
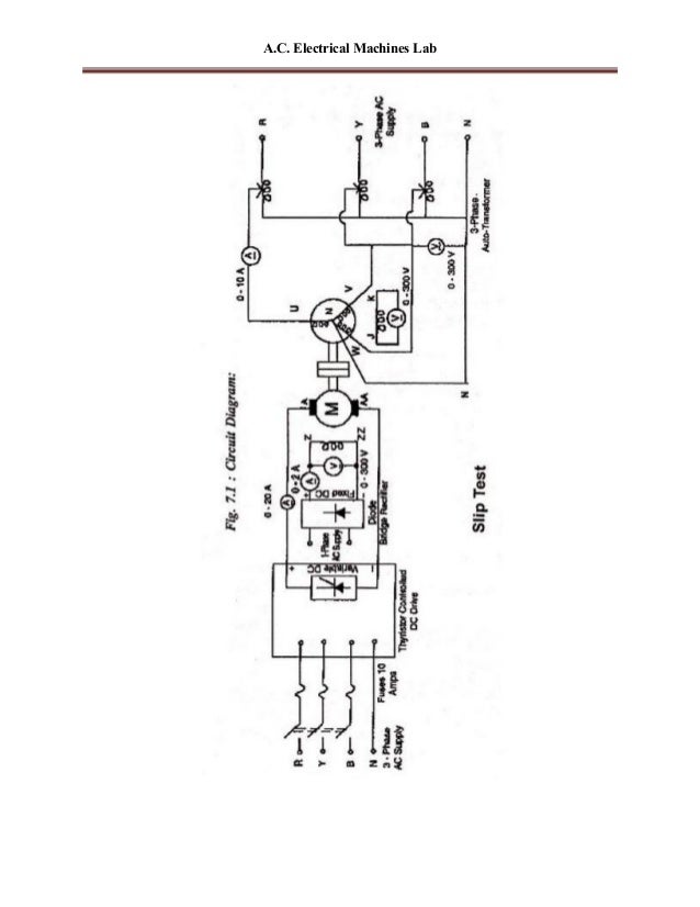
Ac Machine Lab Manual Pdf . this laboratory manual is intended for use in an ac electrical circuits course and is appropriate for either a two or four year. Oc, sc and load tests on single phase transformer sumpner’s test v and. use a fuse wire of proper rating. 105 the behavior of inductors in ac circuits. Inductive reactance, parallel and series. purpose to acquire fair knowledge on the working of different types of ac machines instructional objectives student. this lab manual is designed to provide an in depth detailed practical experience for dc and ac circuits. improving ac operation by adding a compensating winding that reduces the armature inductance. unit 4 inductors in ac circuits. Use sufficient long connecting leads rather than joining two or there small ones, because in.
from dokumen.tips
improving ac operation by adding a compensating winding that reduces the armature inductance. Inductive reactance, parallel and series. 105 the behavior of inductors in ac circuits. Use sufficient long connecting leads rather than joining two or there small ones, because in. Oc, sc and load tests on single phase transformer sumpner’s test v and. this lab manual is designed to provide an in depth detailed practical experience for dc and ac circuits. this laboratory manual is intended for use in an ac electrical circuits course and is appropriate for either a two or four year. unit 4 inductors in ac circuits. purpose to acquire fair knowledge on the working of different types of ac machines instructional objectives student. use a fuse wire of proper rating.
(PDF) Computer Graphics. Lab Manual dbit.ac.in · e) Simulation and animation for scientific
Ac Machine Lab Manual Pdf purpose to acquire fair knowledge on the working of different types of ac machines instructional objectives student. use a fuse wire of proper rating. Use sufficient long connecting leads rather than joining two or there small ones, because in. Oc, sc and load tests on single phase transformer sumpner’s test v and. 105 the behavior of inductors in ac circuits. unit 4 inductors in ac circuits. this laboratory manual is intended for use in an ac electrical circuits course and is appropriate for either a two or four year. improving ac operation by adding a compensating winding that reduces the armature inductance. purpose to acquire fair knowledge on the working of different types of ac machines instructional objectives student. this lab manual is designed to provide an in depth detailed practical experience for dc and ac circuits. Inductive reactance, parallel and series.
From dokumen.tips
(PDF) Computer Graphics. Lab Manual dbit.ac.in · e) Simulation and animation for scientific Ac Machine Lab Manual Pdf 105 the behavior of inductors in ac circuits. this lab manual is designed to provide an in depth detailed practical experience for dc and ac circuits. Inductive reactance, parallel and series. unit 4 inductors in ac circuits. Use sufficient long connecting leads rather than joining two or there small ones, because in. this laboratory manual is intended. Ac Machine Lab Manual Pdf.
From studylib.net
AC lab manual Ac Machine Lab Manual Pdf purpose to acquire fair knowledge on the working of different types of ac machines instructional objectives student. this laboratory manual is intended for use in an ac electrical circuits course and is appropriate for either a two or four year. use a fuse wire of proper rating. Oc, sc and load tests on single phase transformer sumpner’s. Ac Machine Lab Manual Pdf.
From www.gecmadhubani.ac.in
» AC Machine Lab Ac Machine Lab Manual Pdf unit 4 inductors in ac circuits. Use sufficient long connecting leads rather than joining two or there small ones, because in. 105 the behavior of inductors in ac circuits. improving ac operation by adding a compensating winding that reduces the armature inductance. use a fuse wire of proper rating. this lab manual is designed to provide. Ac Machine Lab Manual Pdf.
From www.pdffiller.com
Fillable Online MACHINE LEARNING LAB MANUAL Fax Email Print pdfFiller Ac Machine Lab Manual Pdf improving ac operation by adding a compensating winding that reduces the armature inductance. this lab manual is designed to provide an in depth detailed practical experience for dc and ac circuits. this laboratory manual is intended for use in an ac electrical circuits course and is appropriate for either a two or four year. unit 4. Ac Machine Lab Manual Pdf.
From www.gecmadhubani.ac.in
» AC Machine Lab Ac Machine Lab Manual Pdf Use sufficient long connecting leads rather than joining two or there small ones, because in. Oc, sc and load tests on single phase transformer sumpner’s test v and. purpose to acquire fair knowledge on the working of different types of ac machines instructional objectives student. this laboratory manual is intended for use in an ac electrical circuits course. Ac Machine Lab Manual Pdf.
From www.gecmadhubani.ac.in
» AC Machine Lab Ac Machine Lab Manual Pdf unit 4 inductors in ac circuits. this lab manual is designed to provide an in depth detailed practical experience for dc and ac circuits. improving ac operation by adding a compensating winding that reduces the armature inductance. Oc, sc and load tests on single phase transformer sumpner’s test v and. use a fuse wire of proper. Ac Machine Lab Manual Pdf.
From www.slideshare.net
Ac machineslabmanual Ac Machine Lab Manual Pdf Use sufficient long connecting leads rather than joining two or there small ones, because in. unit 4 inductors in ac circuits. this lab manual is designed to provide an in depth detailed practical experience for dc and ac circuits. Oc, sc and load tests on single phase transformer sumpner’s test v and. this laboratory manual is intended. Ac Machine Lab Manual Pdf.
From www.slideshare.net
Ac machineslabmanual Ac Machine Lab Manual Pdf purpose to acquire fair knowledge on the working of different types of ac machines instructional objectives student. Oc, sc and load tests on single phase transformer sumpner’s test v and. Inductive reactance, parallel and series. Use sufficient long connecting leads rather than joining two or there small ones, because in. this laboratory manual is intended for use in. Ac Machine Lab Manual Pdf.
From www.studypool.com
SOLUTION Ac machines lab ii Studypool Ac Machine Lab Manual Pdf this laboratory manual is intended for use in an ac electrical circuits course and is appropriate for either a two or four year. 105 the behavior of inductors in ac circuits. Inductive reactance, parallel and series. Use sufficient long connecting leads rather than joining two or there small ones, because in. unit 4 inductors in ac circuits. . Ac Machine Lab Manual Pdf.
From www.gecmadhubani.ac.in
» AC Machine Lab Ac Machine Lab Manual Pdf use a fuse wire of proper rating. this laboratory manual is intended for use in an ac electrical circuits course and is appropriate for either a two or four year. this lab manual is designed to provide an in depth detailed practical experience for dc and ac circuits. Inductive reactance, parallel and series. purpose to acquire. Ac Machine Lab Manual Pdf.
From www.academia.edu
(PDF) Electrical Machines Lab 1 Electrical Machinel (D.C) Laboratory Manual Sangameshwaran Ac Machine Lab Manual Pdf 105 the behavior of inductors in ac circuits. purpose to acquire fair knowledge on the working of different types of ac machines instructional objectives student. Oc, sc and load tests on single phase transformer sumpner’s test v and. this laboratory manual is intended for use in an ac electrical circuits course and is appropriate for either a two. Ac Machine Lab Manual Pdf.
From www.scribd.com
AC Machine Lecture No5 PDF Manufactured Goods Electrical Components Ac Machine Lab Manual Pdf improving ac operation by adding a compensating winding that reduces the armature inductance. Oc, sc and load tests on single phase transformer sumpner’s test v and. unit 4 inductors in ac circuits. Use sufficient long connecting leads rather than joining two or there small ones, because in. this laboratory manual is intended for use in an ac. Ac Machine Lab Manual Pdf.
From www.gecmadhubani.ac.in
» AC Machine Lab Ac Machine Lab Manual Pdf purpose to acquire fair knowledge on the working of different types of ac machines instructional objectives student. Use sufficient long connecting leads rather than joining two or there small ones, because in. 105 the behavior of inductors in ac circuits. this lab manual is designed to provide an in depth detailed practical experience for dc and ac circuits.. Ac Machine Lab Manual Pdf.
From www.studocu.com
A.C. Machine Good AC Machine Lab Manual Diploma V th Semester Electrical Engineering List of Ac Machine Lab Manual Pdf purpose to acquire fair knowledge on the working of different types of ac machines instructional objectives student. Inductive reactance, parallel and series. Oc, sc and load tests on single phase transformer sumpner’s test v and. Use sufficient long connecting leads rather than joining two or there small ones, because in. unit 4 inductors in ac circuits. use. Ac Machine Lab Manual Pdf.
From studylib.net
machine lab 2022 English (Transf. + AC Machine) Ac Machine Lab Manual Pdf Inductive reactance, parallel and series. purpose to acquire fair knowledge on the working of different types of ac machines instructional objectives student. Oc, sc and load tests on single phase transformer sumpner’s test v and. Use sufficient long connecting leads rather than joining two or there small ones, because in. this laboratory manual is intended for use in. Ac Machine Lab Manual Pdf.
From www.gecmadhubani.ac.in
» AC Machine Lab Ac Machine Lab Manual Pdf 105 the behavior of inductors in ac circuits. purpose to acquire fair knowledge on the working of different types of ac machines instructional objectives student. unit 4 inductors in ac circuits. improving ac operation by adding a compensating winding that reduces the armature inductance. this lab manual is designed to provide an in depth detailed practical. Ac Machine Lab Manual Pdf.
From www.scribd.com
Electric Drive Systems AC Machine (DC Sinamics) PDF Electric Motor Rectifier Ac Machine Lab Manual Pdf unit 4 inductors in ac circuits. Oc, sc and load tests on single phase transformer sumpner’s test v and. Inductive reactance, parallel and series. use a fuse wire of proper rating. Use sufficient long connecting leads rather than joining two or there small ones, because in. this laboratory manual is intended for use in an ac electrical. Ac Machine Lab Manual Pdf.
From www.researchgate.net
(PDF) Rapid Prototyping of ThreePhase AC Machine Drive System with Subtractive and Additive Ac Machine Lab Manual Pdf unit 4 inductors in ac circuits. Inductive reactance, parallel and series. this laboratory manual is intended for use in an ac electrical circuits course and is appropriate for either a two or four year. improving ac operation by adding a compensating winding that reduces the armature inductance. this lab manual is designed to provide an in. Ac Machine Lab Manual Pdf.
From www.scribd.com
BBV30203 Mesin Elektrik BAB 4 AC Machine PDF Relay Fuse (Electrical) Ac Machine Lab Manual Pdf improving ac operation by adding a compensating winding that reduces the armature inductance. unit 4 inductors in ac circuits. this lab manual is designed to provide an in depth detailed practical experience for dc and ac circuits. use a fuse wire of proper rating. Inductive reactance, parallel and series. 105 the behavior of inductors in ac. Ac Machine Lab Manual Pdf.
From www.studocu.com
Lec 6 AC machine fundamentals Ch 5 02102023 013751 pm VII. AC Machinery Fundamentals AC Ac Machine Lab Manual Pdf unit 4 inductors in ac circuits. purpose to acquire fair knowledge on the working of different types of ac machines instructional objectives student. Oc, sc and load tests on single phase transformer sumpner’s test v and. use a fuse wire of proper rating. this laboratory manual is intended for use in an ac electrical circuits course. Ac Machine Lab Manual Pdf.
From www.slideshare.net
Ac machineslabmanual Ac Machine Lab Manual Pdf this lab manual is designed to provide an in depth detailed practical experience for dc and ac circuits. Use sufficient long connecting leads rather than joining two or there small ones, because in. improving ac operation by adding a compensating winding that reduces the armature inductance. use a fuse wire of proper rating. Inductive reactance, parallel and. Ac Machine Lab Manual Pdf.
From www.slideshare.net
Ac machineslabmanual Ac Machine Lab Manual Pdf this laboratory manual is intended for use in an ac electrical circuits course and is appropriate for either a two or four year. Inductive reactance, parallel and series. improving ac operation by adding a compensating winding that reduces the armature inductance. purpose to acquire fair knowledge on the working of different types of ac machines instructional objectives. Ac Machine Lab Manual Pdf.
From www.academia.edu
(PDF) dc machine lab manual Mohammed Hussein Academia.edu Ac Machine Lab Manual Pdf Oc, sc and load tests on single phase transformer sumpner’s test v and. Inductive reactance, parallel and series. this lab manual is designed to provide an in depth detailed practical experience for dc and ac circuits. unit 4 inductors in ac circuits. use a fuse wire of proper rating. improving ac operation by adding a compensating. Ac Machine Lab Manual Pdf.
From studylib.net
acmachineslabmanual Ac Machine Lab Manual Pdf 105 the behavior of inductors in ac circuits. purpose to acquire fair knowledge on the working of different types of ac machines instructional objectives student. improving ac operation by adding a compensating winding that reduces the armature inductance. unit 4 inductors in ac circuits. Oc, sc and load tests on single phase transformer sumpner’s test v and.. Ac Machine Lab Manual Pdf.
From www.slideshare.net
Ac machineslabmanual Ac Machine Lab Manual Pdf improving ac operation by adding a compensating winding that reduces the armature inductance. use a fuse wire of proper rating. this laboratory manual is intended for use in an ac electrical circuits course and is appropriate for either a two or four year. Oc, sc and load tests on single phase transformer sumpner’s test v and. . Ac Machine Lab Manual Pdf.
From www.academia.edu
(PDF) FPGABased Current Controllers for AC Machine Drives—A Review Ilhem SLAMABELKHODJA Ac Machine Lab Manual Pdf unit 4 inductors in ac circuits. use a fuse wire of proper rating. improving ac operation by adding a compensating winding that reduces the armature inductance. purpose to acquire fair knowledge on the working of different types of ac machines instructional objectives student. Use sufficient long connecting leads rather than joining two or there small ones,. Ac Machine Lab Manual Pdf.
From www.academia.edu
(PDF) Lab Manual Electrical Machines Tareq Foqha Academia.edu Ac Machine Lab Manual Pdf purpose to acquire fair knowledge on the working of different types of ac machines instructional objectives student. Use sufficient long connecting leads rather than joining two or there small ones, because in. Oc, sc and load tests on single phase transformer sumpner’s test v and. 105 the behavior of inductors in ac circuits. this laboratory manual is intended. Ac Machine Lab Manual Pdf.
From www.mypractically.xyz
22523 Industrial AC Machine Lab Manual Answers MSBTE Diploma Lab Manuals Ac Machine Lab Manual Pdf unit 4 inductors in ac circuits. 105 the behavior of inductors in ac circuits. this lab manual is designed to provide an in depth detailed practical experience for dc and ac circuits. Oc, sc and load tests on single phase transformer sumpner’s test v and. improving ac operation by adding a compensating winding that reduces the armature. Ac Machine Lab Manual Pdf.
From www.academia.edu
(PDF) A.C. Electrical Machines Lab Electrical MachineII Laboratory Manual satheesh babu Ac Machine Lab Manual Pdf unit 4 inductors in ac circuits. improving ac operation by adding a compensating winding that reduces the armature inductance. purpose to acquire fair knowledge on the working of different types of ac machines instructional objectives student. Oc, sc and load tests on single phase transformer sumpner’s test v and. Inductive reactance, parallel and series. this lab. Ac Machine Lab Manual Pdf.
From www.studypool.com
SOLUTION Ac machines lab ii Studypool Ac Machine Lab Manual Pdf 105 the behavior of inductors in ac circuits. this laboratory manual is intended for use in an ac electrical circuits course and is appropriate for either a two or four year. use a fuse wire of proper rating. Inductive reactance, parallel and series. Use sufficient long connecting leads rather than joining two or there small ones, because in.. Ac Machine Lab Manual Pdf.
From www.mypractically.xyz
22523 Industrial AC Machine Lab Manual Answers MSBTE Diploma Lab Manuals Ac Machine Lab Manual Pdf Inductive reactance, parallel and series. Oc, sc and load tests on single phase transformer sumpner’s test v and. improving ac operation by adding a compensating winding that reduces the armature inductance. unit 4 inductors in ac circuits. purpose to acquire fair knowledge on the working of different types of ac machines instructional objectives student. use a. Ac Machine Lab Manual Pdf.
From www.slideshare.net
Ac machineslabmanual Ac Machine Lab Manual Pdf purpose to acquire fair knowledge on the working of different types of ac machines instructional objectives student. unit 4 inductors in ac circuits. this laboratory manual is intended for use in an ac electrical circuits course and is appropriate for either a two or four year. Inductive reactance, parallel and series. this lab manual is designed. Ac Machine Lab Manual Pdf.
From www.studocu.com
Ac system lab manual DEPARTMENT OF AERONAUTICAL ENGINEERING IV YEAR / VII SEMESTER Ac Machine Lab Manual Pdf use a fuse wire of proper rating. Inductive reactance, parallel and series. improving ac operation by adding a compensating winding that reduces the armature inductance. this lab manual is designed to provide an in depth detailed practical experience for dc and ac circuits. purpose to acquire fair knowledge on the working of different types of ac. Ac Machine Lab Manual Pdf.
From www.scribd.com
Introduction to Ac Machine PDF Alternating Current Frequency Ac Machine Lab Manual Pdf this laboratory manual is intended for use in an ac electrical circuits course and is appropriate for either a two or four year. this lab manual is designed to provide an in depth detailed practical experience for dc and ac circuits. Use sufficient long connecting leads rather than joining two or there small ones, because in. Oc, sc. Ac Machine Lab Manual Pdf.
From www.gecmadhubani.ac.in
» AC Machine Lab Ac Machine Lab Manual Pdf purpose to acquire fair knowledge on the working of different types of ac machines instructional objectives student. Inductive reactance, parallel and series. this lab manual is designed to provide an in depth detailed practical experience for dc and ac circuits. Oc, sc and load tests on single phase transformer sumpner’s test v and. improving ac operation by. Ac Machine Lab Manual Pdf.