Lost Communication With Engine Control Module . U0100 is a fault code that indicates a communication issue between the ecm or pcm and other control modules in the vehicle. Learn what the u0100 error code means and how to diagnose and fix it. The u0100 code is a diagnostic trouble code (dtc) that indicates a communication error between the engine control module (ecm) and the powertrain control module (pcm). The u0100 diagnostic trouble code (dtc) indicates that the vehicle's engine control module (ecm) or powertrain control module (pcm) has. The code indicates a communication failure between the pcm and another module in the vehicle, which can cause various symptoms such as check engine light, no crank, or no starter solenoid click. U1016 is a fault code that indicates a communication problem between the powertrain/engine control module (pcm/ecm). Learn what causes the u0100 code, a network communication failure between your pcm and a module, and how to diagnose and fix it. The code may trigger a check engine light or prevent your vehicle from starting. U0100 is a diagnostic trouble code that indicates a problem with the controller area network (can) communication between the. Learn the symptoms, causes, and steps to solve this issue, as well as the repair cost and complexity.
from fixrepairhelen88.z21.web.core.windows.net
Learn the symptoms, causes, and steps to solve this issue, as well as the repair cost and complexity. U1016 is a fault code that indicates a communication problem between the powertrain/engine control module (pcm/ecm). Learn what causes the u0100 code, a network communication failure between your pcm and a module, and how to diagnose and fix it. The code may trigger a check engine light or prevent your vehicle from starting. The code indicates a communication failure between the pcm and another module in the vehicle, which can cause various symptoms such as check engine light, no crank, or no starter solenoid click. The u0100 diagnostic trouble code (dtc) indicates that the vehicle's engine control module (ecm) or powertrain control module (pcm) has. U0100 is a diagnostic trouble code that indicates a problem with the controller area network (can) communication between the. Learn what the u0100 error code means and how to diagnose and fix it. U0100 is a fault code that indicates a communication issue between the ecm or pcm and other control modules in the vehicle. The u0100 code is a diagnostic trouble code (dtc) that indicates a communication error between the engine control module (ecm) and the powertrain control module (pcm).
U0100 Lost Communication With Ecm/pcm A Toyota Prius
Lost Communication With Engine Control Module Learn what causes the u0100 code, a network communication failure between your pcm and a module, and how to diagnose and fix it. U0100 is a fault code that indicates a communication issue between the ecm or pcm and other control modules in the vehicle. The u0100 diagnostic trouble code (dtc) indicates that the vehicle's engine control module (ecm) or powertrain control module (pcm) has. U1016 is a fault code that indicates a communication problem between the powertrain/engine control module (pcm/ecm). Learn what the u0100 error code means and how to diagnose and fix it. The u0100 code is a diagnostic trouble code (dtc) that indicates a communication error between the engine control module (ecm) and the powertrain control module (pcm). Learn what causes the u0100 code, a network communication failure between your pcm and a module, and how to diagnose and fix it. The code indicates a communication failure between the pcm and another module in the vehicle, which can cause various symptoms such as check engine light, no crank, or no starter solenoid click. The code may trigger a check engine light or prevent your vehicle from starting. Learn the symptoms, causes, and steps to solve this issue, as well as the repair cost and complexity. U0100 is a diagnostic trouble code that indicates a problem with the controller area network (can) communication between the.
From www.carparts.com
U0140 Code Lost Communication With Body Control Module In The Garage Lost Communication With Engine Control Module The code may trigger a check engine light or prevent your vehicle from starting. U1016 is a fault code that indicates a communication problem between the powertrain/engine control module (pcm/ecm). U0100 is a fault code that indicates a communication issue between the ecm or pcm and other control modules in the vehicle. The u0100 code is a diagnostic trouble code. Lost Communication With Engine Control Module.
From www.tacomaworld.com
Intermittent lost communication with instrument panel cluster codes Lost Communication With Engine Control Module The code indicates a communication failure between the pcm and another module in the vehicle, which can cause various symptoms such as check engine light, no crank, or no starter solenoid click. U1016 is a fault code that indicates a communication problem between the powertrain/engine control module (pcm/ecm). U0100 is a fault code that indicates a communication issue between the. Lost Communication With Engine Control Module.
From avtotachki.com
U0129 Lost Communication with Brake Control Module (BSCM) AvtoTachki Lost Communication With Engine Control Module The code indicates a communication failure between the pcm and another module in the vehicle, which can cause various symptoms such as check engine light, no crank, or no starter solenoid click. Learn what causes the u0100 code, a network communication failure between your pcm and a module, and how to diagnose and fix it. U0100 is a fault code. Lost Communication With Engine Control Module.
From www.autocodes.com
Code U0140 Lost Communication with Body Control Module Lost Communication With Engine Control Module Learn the symptoms, causes, and steps to solve this issue, as well as the repair cost and complexity. U0100 is a fault code that indicates a communication issue between the ecm or pcm and other control modules in the vehicle. The u0100 code is a diagnostic trouble code (dtc) that indicates a communication error between the engine control module (ecm). Lost Communication With Engine Control Module.
From www.youtube.com
U0107 code P1516 lost communication with throttle body reduced power Lost Communication With Engine Control Module U0100 is a diagnostic trouble code that indicates a problem with the controller area network (can) communication between the. Learn what causes the u0100 code, a network communication failure between your pcm and a module, and how to diagnose and fix it. The u0100 diagnostic trouble code (dtc) indicates that the vehicle's engine control module (ecm) or powertrain control module. Lost Communication With Engine Control Module.
From www.carparts.com
U0107 Code Lost Communication with Throttle Actuator Control Module Lost Communication With Engine Control Module U0100 is a diagnostic trouble code that indicates a problem with the controller area network (can) communication between the. U1016 is a fault code that indicates a communication problem between the powertrain/engine control module (pcm/ecm). U0100 is a fault code that indicates a communication issue between the ecm or pcm and other control modules in the vehicle. Learn what the. Lost Communication With Engine Control Module.
From www.youtube.com
Ford 2006 U0155 lost communication with instrument panel cluster IPC Lost Communication With Engine Control Module Learn the symptoms, causes, and steps to solve this issue, as well as the repair cost and complexity. Learn what the u0100 error code means and how to diagnose and fix it. U0100 is a fault code that indicates a communication issue between the ecm or pcm and other control modules in the vehicle. U0100 is a diagnostic trouble code. Lost Communication With Engine Control Module.
From coolqload608.weebly.com
U0138 Lost Communication With All Terrain Control Module coolqload Lost Communication With Engine Control Module Learn what the u0100 error code means and how to diagnose and fix it. Learn what causes the u0100 code, a network communication failure between your pcm and a module, and how to diagnose and fix it. U1016 is a fault code that indicates a communication problem between the powertrain/engine control module (pcm/ecm). Learn the symptoms, causes, and steps to. Lost Communication With Engine Control Module.
From olivarriafixenginegout.z21.web.core.windows.net
Lost Communication With Engine Control Module Lost Communication With Engine Control Module The code may trigger a check engine light or prevent your vehicle from starting. Learn what the u0100 error code means and how to diagnose and fix it. Learn the symptoms, causes, and steps to solve this issue, as well as the repair cost and complexity. The u0100 code is a diagnostic trouble code (dtc) that indicates a communication error. Lost Communication With Engine Control Module.
From www.engine-codes.com
Code U2105 Cadillac Lost Communications with Engine Control Module Lost Communication With Engine Control Module The u0100 code is a diagnostic trouble code (dtc) that indicates a communication error between the engine control module (ecm) and the powertrain control module (pcm). The code indicates a communication failure between the pcm and another module in the vehicle, which can cause various symptoms such as check engine light, no crank, or no starter solenoid click. Learn what. Lost Communication With Engine Control Module.
From olivarriafixenginegout.z21.web.core.windows.net
Lost Communication With Engine Control Module Lost Communication With Engine Control Module The code indicates a communication failure between the pcm and another module in the vehicle, which can cause various symptoms such as check engine light, no crank, or no starter solenoid click. Learn what the u0100 error code means and how to diagnose and fix it. Learn what causes the u0100 code, a network communication failure between your pcm and. Lost Communication With Engine Control Module.
From mechanicarreronugrl5.z14.web.core.windows.net
Lost Communication With Pcm Lost Communication With Engine Control Module Learn the symptoms, causes, and steps to solve this issue, as well as the repair cost and complexity. The u0100 diagnostic trouble code (dtc) indicates that the vehicle's engine control module (ecm) or powertrain control module (pcm) has. U0100 is a diagnostic trouble code that indicates a problem with the controller area network (can) communication between the. U0100 is a. Lost Communication With Engine Control Module.
From www.youtube.com
Volvo U010000 Lost Comunication With Engine Control Module (Elementārs Lost Communication With Engine Control Module U1016 is a fault code that indicates a communication problem between the powertrain/engine control module (pcm/ecm). The code indicates a communication failure between the pcm and another module in the vehicle, which can cause various symptoms such as check engine light, no crank, or no starter solenoid click. The u0100 code is a diagnostic trouble code (dtc) that indicates a. Lost Communication With Engine Control Module.
From www.youtube.com
Chevy Cobalt Lost Communication With TCM Fix u0101 YouTube Lost Communication With Engine Control Module U0100 is a diagnostic trouble code that indicates a problem with the controller area network (can) communication between the. U0100 is a fault code that indicates a communication issue between the ecm or pcm and other control modules in the vehicle. The code may trigger a check engine light or prevent your vehicle from starting. U1016 is a fault code. Lost Communication With Engine Control Module.
From fixrepairhelen88.z21.web.core.windows.net
U0100 Lost Communication With Ecm/pcm A Toyota Prius Lost Communication With Engine Control Module The u0100 diagnostic trouble code (dtc) indicates that the vehicle's engine control module (ecm) or powertrain control module (pcm) has. Learn what causes the u0100 code, a network communication failure between your pcm and a module, and how to diagnose and fix it. U1016 is a fault code that indicates a communication problem between the powertrain/engine control module (pcm/ecm). The. Lost Communication With Engine Control Module.
From olivarriafixenginegout.z21.web.core.windows.net
Lost Communication With Engine Control Module Lost Communication With Engine Control Module U0100 is a diagnostic trouble code that indicates a problem with the controller area network (can) communication between the. Learn what causes the u0100 code, a network communication failure between your pcm and a module, and how to diagnose and fix it. Learn the symptoms, causes, and steps to solve this issue, as well as the repair cost and complexity.. Lost Communication With Engine Control Module.
From www.youtube.com
Lexus GS300 Diagnosis. No crank, no start, no CEL, no communication Lost Communication With Engine Control Module The code indicates a communication failure between the pcm and another module in the vehicle, which can cause various symptoms such as check engine light, no crank, or no starter solenoid click. U0100 is a diagnostic trouble code that indicates a problem with the controller area network (can) communication between the. Learn what causes the u0100 code, a network communication. Lost Communication With Engine Control Module.
From olivarriafixenginegout.z21.web.core.windows.net
Lost Communication With Engine Control Module Lost Communication With Engine Control Module The code may trigger a check engine light or prevent your vehicle from starting. U0100 is a fault code that indicates a communication issue between the ecm or pcm and other control modules in the vehicle. Learn the symptoms, causes, and steps to solve this issue, as well as the repair cost and complexity. Learn what causes the u0100 code,. Lost Communication With Engine Control Module.
From www.challengertalk.com
U0109 Lost Communications to Fuel Pump Control Module Dodge Lost Communication With Engine Control Module The u0100 diagnostic trouble code (dtc) indicates that the vehicle's engine control module (ecm) or powertrain control module (pcm) has. The u0100 code is a diagnostic trouble code (dtc) that indicates a communication error between the engine control module (ecm) and the powertrain control module (pcm). The code may trigger a check engine light or prevent your vehicle from starting.. Lost Communication With Engine Control Module.
From fixengineaddicting.z19.web.core.windows.net
U0100 Lost Communication With Ecm/pcm A Toyota Prius Lost Communication With Engine Control Module The code may trigger a check engine light or prevent your vehicle from starting. U1016 is a fault code that indicates a communication problem between the powertrain/engine control module (pcm/ecm). Learn what the u0100 error code means and how to diagnose and fix it. The u0100 diagnostic trouble code (dtc) indicates that the vehicle's engine control module (ecm) or powertrain. Lost Communication With Engine Control Module.
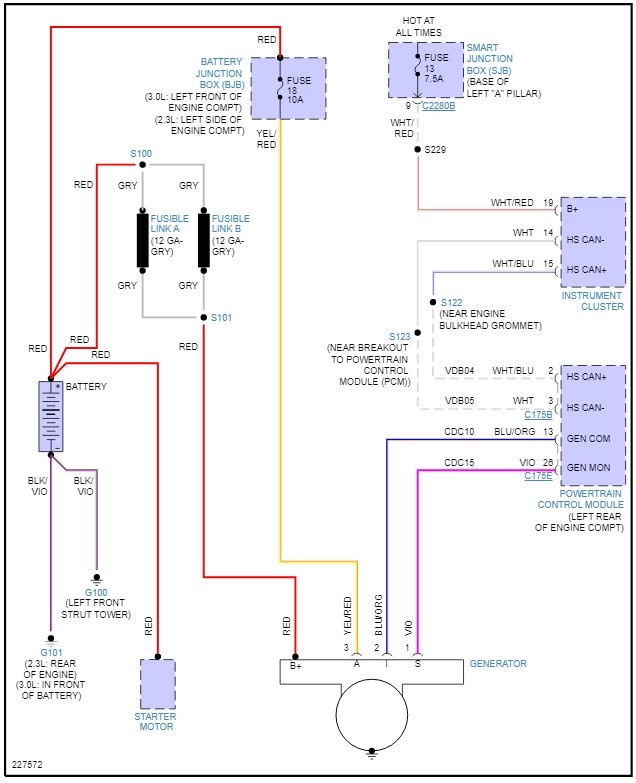
From s3.amazonaws.com
For a complete wiring diagram Refer to Section 8W Lost Communication With Engine Control Module The u0100 code is a diagnostic trouble code (dtc) that indicates a communication error between the engine control module (ecm) and the powertrain control module (pcm). Learn the symptoms, causes, and steps to solve this issue, as well as the repair cost and complexity. The u0100 diagnostic trouble code (dtc) indicates that the vehicle's engine control module (ecm) or powertrain. Lost Communication With Engine Control Module.
From www.youtube.com
U0100 GMC Lost communication with engine control unit easy solution Lost Communication With Engine Control Module The code indicates a communication failure between the pcm and another module in the vehicle, which can cause various symptoms such as check engine light, no crank, or no starter solenoid click. Learn what the u0100 error code means and how to diagnose and fix it. The u0100 diagnostic trouble code (dtc) indicates that the vehicle's engine control module (ecm). Lost Communication With Engine Control Module.
From www.toyotanation.com
U0129 lost communication with brake system control module Toyota Lost Communication With Engine Control Module U1016 is a fault code that indicates a communication problem between the powertrain/engine control module (pcm/ecm). Learn the symptoms, causes, and steps to solve this issue, as well as the repair cost and complexity. Learn what the u0100 error code means and how to diagnose and fix it. Learn what causes the u0100 code, a network communication failure between your. Lost Communication With Engine Control Module.
From www.youtube.com
U0100 U0100 Error Code Solved! U0100 lost communication with Ecm Lost Communication With Engine Control Module Learn what the u0100 error code means and how to diagnose and fix it. Learn the symptoms, causes, and steps to solve this issue, as well as the repair cost and complexity. The code indicates a communication failure between the pcm and another module in the vehicle, which can cause various symptoms such as check engine light, no crank, or. Lost Communication With Engine Control Module.
From en.avtotachki.com
U0114 Lost Communication with XNUMXWD Clutch Control Module AvtoTachki Lost Communication With Engine Control Module The u0100 diagnostic trouble code (dtc) indicates that the vehicle's engine control module (ecm) or powertrain control module (pcm) has. The code indicates a communication failure between the pcm and another module in the vehicle, which can cause various symptoms such as check engine light, no crank, or no starter solenoid click. U0100 is a diagnostic trouble code that indicates. Lost Communication With Engine Control Module.
From www.youtube.com
What is an Engine Control Module (ECM) and how does it work? YouTube Lost Communication With Engine Control Module The code indicates a communication failure between the pcm and another module in the vehicle, which can cause various symptoms such as check engine light, no crank, or no starter solenoid click. Learn the symptoms, causes, and steps to solve this issue, as well as the repair cost and complexity. Learn what the u0100 error code means and how to. Lost Communication With Engine Control Module.
From fixenginenalacceft0y.z4.web.core.windows.net
Lost Communication With Engine Control Module Lost Communication With Engine Control Module The u0100 code is a diagnostic trouble code (dtc) that indicates a communication error between the engine control module (ecm) and the powertrain control module (pcm). Learn what causes the u0100 code, a network communication failure between your pcm and a module, and how to diagnose and fix it. U0100 is a diagnostic trouble code that indicates a problem with. Lost Communication With Engine Control Module.
From carmodnerd.com
[SOLVED] U2105 Code How To Fix Lost Communication With Engine Control Lost Communication With Engine Control Module Learn what causes the u0100 code, a network communication failure between your pcm and a module, and how to diagnose and fix it. Learn the symptoms, causes, and steps to solve this issue, as well as the repair cost and complexity. The u0100 diagnostic trouble code (dtc) indicates that the vehicle's engine control module (ecm) or powertrain control module (pcm). Lost Communication With Engine Control Module.
From www.youtube.com
u0129 lost communication with brake system control module YouTube Lost Communication With Engine Control Module The code may trigger a check engine light or prevent your vehicle from starting. U1016 is a fault code that indicates a communication problem between the powertrain/engine control module (pcm/ecm). U0100 is a fault code that indicates a communication issue between the ecm or pcm and other control modules in the vehicle. The u0100 code is a diagnostic trouble code. Lost Communication With Engine Control Module.
From mayena1ay9fixmachine.z13.web.core.windows.net
U0100 Lost Communication With Ecm/pcm A Toyota Prius Lost Communication With Engine Control Module The code indicates a communication failure between the pcm and another module in the vehicle, which can cause various symptoms such as check engine light, no crank, or no starter solenoid click. Learn what causes the u0100 code, a network communication failure between your pcm and a module, and how to diagnose and fix it. The code may trigger a. Lost Communication With Engine Control Module.
From www.autocodes.com
Code U0100 Lost Communication with Engine Control Module/Powertrain Lost Communication With Engine Control Module The code indicates a communication failure between the pcm and another module in the vehicle, which can cause various symptoms such as check engine light, no crank, or no starter solenoid click. Learn what causes the u0100 code, a network communication failure between your pcm and a module, and how to diagnose and fix it. Learn what the u0100 error. Lost Communication With Engine Control Module.
From www.youtube.com
2020 Ford F150 Intermittent Loss of Communication OCS module, Body To Lost Communication With Engine Control Module U0100 is a diagnostic trouble code that indicates a problem with the controller area network (can) communication between the. U1016 is a fault code that indicates a communication problem between the powertrain/engine control module (pcm/ecm). The code indicates a communication failure between the pcm and another module in the vehicle, which can cause various symptoms such as check engine light,. Lost Communication With Engine Control Module.
From www.carparts.com
U0140 Code Lost Communication With Body Control Module In The Garage Lost Communication With Engine Control Module U0100 is a diagnostic trouble code that indicates a problem with the controller area network (can) communication between the. Learn the symptoms, causes, and steps to solve this issue, as well as the repair cost and complexity. U1016 is a fault code that indicates a communication problem between the powertrain/engine control module (pcm/ecm). Learn what the u0100 error code means. Lost Communication With Engine Control Module.
From www.carparts.com
U010C Code Lost Communication With Turbocharger / Supercharger Control Lost Communication With Engine Control Module U0100 is a diagnostic trouble code that indicates a problem with the controller area network (can) communication between the. The code indicates a communication failure between the pcm and another module in the vehicle, which can cause various symptoms such as check engine light, no crank, or no starter solenoid click. U0100 is a fault code that indicates a communication. Lost Communication With Engine Control Module.
From www.youtube.com
HOW TO CHECK FAULT CODE & DIAGNOSE LOST COMMUNICATION/ECM/TCM AND OTHER Lost Communication With Engine Control Module U0100 is a diagnostic trouble code that indicates a problem with the controller area network (can) communication between the. U0100 is a fault code that indicates a communication issue between the ecm or pcm and other control modules in the vehicle. Learn what the u0100 error code means and how to diagnose and fix it. The code indicates a communication. Lost Communication With Engine Control Module.