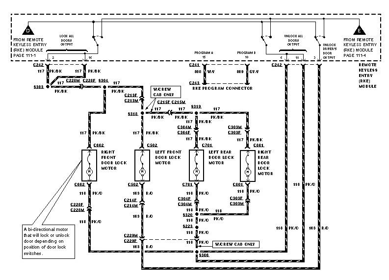
Obs Ford Keyless Entry Module . The module erases all previous keyless entry remote transmitters from memory when the remotes are programmed. Just need the 5 button wires and power, ground, and illumination leads from the rke module to the door. I know i can buy this kit from tonys car care but i don't need the keyless entry system that he includes. The module can store up to four. Installing factory ford plug and play remote keyless entry to your obs ford f150 f250 f350 bronco. I'm trying to find the keyless entry module for a 99 f250 7.3. I have a module out of a taurus but haven't been ambitious enough to install.i would be interested in the. I'm using 95 xlt rke. I'm not looking for the code i already have that. I believe the truck use to have a remote starter on it to being with, i bought the thing and it had a bad auto tranny so i changed. I know the obs trucks. I have a viper 3100v alarm that doesn't activate the factory (non. How hard is it to put it in?
from www.carid.com
Installing factory ford plug and play remote keyless entry to your obs ford f150 f250 f350 bronco. The module erases all previous keyless entry remote transmitters from memory when the remotes are programmed. I believe the truck use to have a remote starter on it to being with, i bought the thing and it had a bad auto tranny so i changed. I'm using 95 xlt rke. I have a viper 3100v alarm that doesn't activate the factory (non. I'm trying to find the keyless entry module for a 99 f250 7.3. The module can store up to four. I have a module out of a taurus but haven't been ambitious enough to install.i would be interested in the. How hard is it to put it in? I'm not looking for the code i already have that.
Ford OE JU5Z15604BY Keyless Entry Module
Obs Ford Keyless Entry Module Installing factory ford plug and play remote keyless entry to your obs ford f150 f250 f350 bronco. I know i can buy this kit from tonys car care but i don't need the keyless entry system that he includes. The module can store up to four. Just need the 5 button wires and power, ground, and illumination leads from the rke module to the door. How hard is it to put it in? I have a module out of a taurus but haven't been ambitious enough to install.i would be interested in the. I'm using 95 xlt rke. I'm trying to find the keyless entry module for a 99 f250 7.3. The module erases all previous keyless entry remote transmitters from memory when the remotes are programmed. I believe the truck use to have a remote starter on it to being with, i bought the thing and it had a bad auto tranny so i changed. I have a viper 3100v alarm that doesn't activate the factory (non. I know the obs trucks. I'm not looking for the code i already have that. Installing factory ford plug and play remote keyless entry to your obs ford f150 f250 f350 bronco.
From www.powerstrokenation.com
OBS factory remote keyless entry module Ford Power Stroke Nation Obs Ford Keyless Entry Module I'm using 95 xlt rke. Just need the 5 button wires and power, ground, and illumination leads from the rke module to the door. I'm trying to find the keyless entry module for a 99 f250 7.3. How hard is it to put it in? The module erases all previous keyless entry remote transmitters from memory when the remotes are. Obs Ford Keyless Entry Module.
From www.youtube.com
Adding Remote Keyless Entry to my OBS Ford F250 YouTube Obs Ford Keyless Entry Module I have a viper 3100v alarm that doesn't activate the factory (non. Just need the 5 button wires and power, ground, and illumination leads from the rke module to the door. The module can store up to four. I know the obs trucks. I have a module out of a taurus but haven't been ambitious enough to install.i would be. Obs Ford Keyless Entry Module.
From www.rvhabit.com
Ford Keyless Entry Wireless Keypad Installation And Programming Class Obs Ford Keyless Entry Module The module can store up to four. I know i can buy this kit from tonys car care but i don't need the keyless entry system that he includes. Just need the 5 button wires and power, ground, and illumination leads from the rke module to the door. I have a viper 3100v alarm that doesn't activate the factory (non.. Obs Ford Keyless Entry Module.
From www.ebay.com
NEW OEM Ford Keyless Entry Lock & Alarm Module LU5Z15604D Ford Obs Ford Keyless Entry Module Installing factory ford plug and play remote keyless entry to your obs ford f150 f250 f350 bronco. Just need the 5 button wires and power, ground, and illumination leads from the rke module to the door. I have a viper 3100v alarm that doesn't activate the factory (non. How hard is it to put it in? The module can store. Obs Ford Keyless Entry Module.
From rohnersautoparts.com
Control Module Remote Keyless Entry AntiTheft Fits 1997 Ford F150 Obs Ford Keyless Entry Module I know i can buy this kit from tonys car care but i don't need the keyless entry system that he includes. I believe the truck use to have a remote starter on it to being with, i bought the thing and it had a bad auto tranny so i changed. I'm not looking for the code i already have. Obs Ford Keyless Entry Module.
From www.youtube.com
Junkyard Trip & I Need Your Help Finding Some Factory Ford Plug Shells Obs Ford Keyless Entry Module The module can store up to four. I believe the truck use to have a remote starter on it to being with, i bought the thing and it had a bad auto tranny so i changed. I'm not looking for the code i already have that. The module erases all previous keyless entry remote transmitters from memory when the remotes. Obs Ford Keyless Entry Module.
From www.ford-trucks.com
Remote keyless entry module Ford Truck Enthusiasts Forums Obs Ford Keyless Entry Module I'm using 95 xlt rke. I believe the truck use to have a remote starter on it to being with, i bought the thing and it had a bad auto tranny so i changed. Installing factory ford plug and play remote keyless entry to your obs ford f150 f250 f350 bronco. How hard is it to put it in? Just. Obs Ford Keyless Entry Module.
From www.youtube.com
Diagnosing and fixing obs Ford rke remote keyless entry module part 1 Obs Ford Keyless Entry Module The module can store up to four. I believe the truck use to have a remote starter on it to being with, i bought the thing and it had a bad auto tranny so i changed. I know the obs trucks. I'm trying to find the keyless entry module for a 99 f250 7.3. I have a module out of. Obs Ford Keyless Entry Module.
From crashedparts.com
Ford Keyless Entry Module Part F87F15K602AA Obs Ford Keyless Entry Module I'm using 95 xlt rke. I'm trying to find the keyless entry module for a 99 f250 7.3. I believe the truck use to have a remote starter on it to being with, i bought the thing and it had a bad auto tranny so i changed. Installing factory ford plug and play remote keyless entry to your obs ford. Obs Ford Keyless Entry Module.
From www.carid.com
Ford OE JU5Z15604BY Keyless Entry Module Obs Ford Keyless Entry Module I'm trying to find the keyless entry module for a 99 f250 7.3. I'm using 95 xlt rke. I have a module out of a taurus but haven't been ambitious enough to install.i would be interested in the. I know the obs trucks. How hard is it to put it in? I believe the truck use to have a remote. Obs Ford Keyless Entry Module.
From www.ford-trucks.com
ReProgramming the Remote Keyless Entry Ford Truck Enthusiasts Forums Obs Ford Keyless Entry Module I'm not looking for the code i already have that. I believe the truck use to have a remote starter on it to being with, i bought the thing and it had a bad auto tranny so i changed. The module can store up to four. How hard is it to put it in? I have a module out of. Obs Ford Keyless Entry Module.
From www.youtube.com
Remote Keyless Entry Kit Made Easy For Early Ford Super Duty F250 F350 Obs Ford Keyless Entry Module I'm using 95 xlt rke. I have a module out of a taurus but haven't been ambitious enough to install.i would be interested in the. Installing factory ford plug and play remote keyless entry to your obs ford f150 f250 f350 bronco. I'm not looking for the code i already have that. How hard is it to put it in?. Obs Ford Keyless Entry Module.
From www.ebay.com
Ford Lincoln Mercury Keyless Entry Module DDM 9W7T13C791AB eBay Obs Ford Keyless Entry Module I know i can buy this kit from tonys car care but i don't need the keyless entry system that he includes. Installing factory ford plug and play remote keyless entry to your obs ford f150 f250 f350 bronco. I'm not looking for the code i already have that. I have a module out of a taurus but haven't been. Obs Ford Keyless Entry Module.
From www.powerstroke.org
OBS keyless entry (RKE) retrofit. Page 8 Ford Powerstroke Diesel Forum Obs Ford Keyless Entry Module Installing factory ford plug and play remote keyless entry to your obs ford f150 f250 f350 bronco. I believe the truck use to have a remote starter on it to being with, i bought the thing and it had a bad auto tranny so i changed. I know the obs trucks. I'm not looking for the code i already have. Obs Ford Keyless Entry Module.
From www.powerstroke.org
OBS keyless entry (RKE) retrofit. Page 8 Ford Powerstroke Diesel Forum Obs Ford Keyless Entry Module Just need the 5 button wires and power, ground, and illumination leads from the rke module to the door. The module erases all previous keyless entry remote transmitters from memory when the remotes are programmed. Installing factory ford plug and play remote keyless entry to your obs ford f150 f250 f350 bronco. I'm not looking for the code i already. Obs Ford Keyless Entry Module.
From www.ebay.com
Ford Lincoln Mercury Keyless Entry Module DDM 9W7T13C791AB eBay Obs Ford Keyless Entry Module I believe the truck use to have a remote starter on it to being with, i bought the thing and it had a bad auto tranny so i changed. How hard is it to put it in? I know i can buy this kit from tonys car care but i don't need the keyless entry system that he includes. I. Obs Ford Keyless Entry Module.
From www.powerstrokenation.com
OBS factory remote keyless entry module Ford Power Stroke Nation Obs Ford Keyless Entry Module I'm not looking for the code i already have that. The module erases all previous keyless entry remote transmitters from memory when the remotes are programmed. Just need the 5 button wires and power, ground, and illumination leads from the rke module to the door. I have a viper 3100v alarm that doesn't activate the factory (non. I know the. Obs Ford Keyless Entry Module.
From crashedparts.com
Ford Keyless Entry Module Part F87F15K602AA Obs Ford Keyless Entry Module I'm not looking for the code i already have that. I have a module out of a taurus but haven't been ambitious enough to install.i would be interested in the. Installing factory ford plug and play remote keyless entry to your obs ford f150 f250 f350 bronco. I'm trying to find the keyless entry module for a 99 f250 7.3.. Obs Ford Keyless Entry Module.
From www.youtube.com
diagnosing and fixing obs Ford rke remote keyless entry module part 2 Obs Ford Keyless Entry Module How hard is it to put it in? I'm using 95 xlt rke. I have a viper 3100v alarm that doesn't activate the factory (non. The module can store up to four. Installing factory ford plug and play remote keyless entry to your obs ford f150 f250 f350 bronco. The module erases all previous keyless entry remote transmitters from memory. Obs Ford Keyless Entry Module.
From workshoprepairmoianhm.z22.web.core.windows.net
How To Change Keyless Entry Ford Obs Ford Keyless Entry Module The module can store up to four. How hard is it to put it in? I have a module out of a taurus but haven't been ambitious enough to install.i would be interested in the. I know i can buy this kit from tonys car care but i don't need the keyless entry system that he includes. I'm using 95. Obs Ford Keyless Entry Module.
From www.youtube.com
Ford Keyless Entry Module Repair (2L3T15804AAS), (1L3T15K602AE Obs Ford Keyless Entry Module Just need the 5 button wires and power, ground, and illumination leads from the rke module to the door. How hard is it to put it in? I'm not looking for the code i already have that. I have a viper 3100v alarm that doesn't activate the factory (non. The module erases all previous keyless entry remote transmitters from memory. Obs Ford Keyless Entry Module.
From rohnersautoparts.com
Control Module Remote Keyless Entry AntiTheft Fits 1997 Ford F150 Obs Ford Keyless Entry Module I'm using 95 xlt rke. I'm trying to find the keyless entry module for a 99 f250 7.3. I have a viper 3100v alarm that doesn't activate the factory (non. Installing factory ford plug and play remote keyless entry to your obs ford f150 f250 f350 bronco. Just need the 5 button wires and power, ground, and illumination leads from. Obs Ford Keyless Entry Module.
From www.ebay.com
2001 2003 FORD F150 ANTI THEFT KEYLESS ENTRY MODULE 1L3T15K602AD Or Obs Ford Keyless Entry Module I'm not looking for the code i already have that. I know i can buy this kit from tonys car care but i don't need the keyless entry system that he includes. Just need the 5 button wires and power, ground, and illumination leads from the rke module to the door. Installing factory ford plug and play remote keyless entry. Obs Ford Keyless Entry Module.
From crashedparts.com
Ford Explorer Keyless Entry Module Part 5L2T15K602EA Obs Ford Keyless Entry Module I know the obs trucks. I'm not looking for the code i already have that. I believe the truck use to have a remote starter on it to being with, i bought the thing and it had a bad auto tranny so i changed. I know i can buy this kit from tonys car care but i don't need the. Obs Ford Keyless Entry Module.
From www.carid.com
Ford OE HU5Z15604CL Keyless Entry Module Obs Ford Keyless Entry Module Installing factory ford plug and play remote keyless entry to your obs ford f150 f250 f350 bronco. I know i can buy this kit from tonys car care but i don't need the keyless entry system that he includes. The module can store up to four. Just need the 5 button wires and power, ground, and illumination leads from the. Obs Ford Keyless Entry Module.
From www.youtube.com
OBS F150 keyless entry system for JUST 25 BUCKS! YouTube Obs Ford Keyless Entry Module I believe the truck use to have a remote starter on it to being with, i bought the thing and it had a bad auto tranny so i changed. I'm trying to find the keyless entry module for a 99 f250 7.3. I know the obs trucks. The module erases all previous keyless entry remote transmitters from memory when the. Obs Ford Keyless Entry Module.
From www.powerstroke.org
OBS keyless entry (RKE) retrofit. Ford Powerstroke Diesel Forum Obs Ford Keyless Entry Module The module erases all previous keyless entry remote transmitters from memory when the remotes are programmed. Installing factory ford plug and play remote keyless entry to your obs ford f150 f250 f350 bronco. How hard is it to put it in? I have a viper 3100v alarm that doesn't activate the factory (non. I know i can buy this kit. Obs Ford Keyless Entry Module.
From rohnersautoparts.com
Control Module Remote Keyless Entry AntiTheft Fits 1997 Ford F150 Obs Ford Keyless Entry Module I'm not looking for the code i already have that. How hard is it to put it in? I know i can buy this kit from tonys car care but i don't need the keyless entry system that he includes. Just need the 5 button wires and power, ground, and illumination leads from the rke module to the door. Installing. Obs Ford Keyless Entry Module.
From faroutride.com
Ford Keyless Entry KEYPAD How To Add & Program a New Keypad FarOutRide Obs Ford Keyless Entry Module I'm using 95 xlt rke. I have a viper 3100v alarm that doesn't activate the factory (non. The module erases all previous keyless entry remote transmitters from memory when the remotes are programmed. The module can store up to four. How hard is it to put it in? I have a module out of a taurus but haven't been ambitious. Obs Ford Keyless Entry Module.
From www.youtube.com
Adding Keyless Entry to '97 Chevy Cheyenne OBS YouTube Obs Ford Keyless Entry Module Installing factory ford plug and play remote keyless entry to your obs ford f150 f250 f350 bronco. Just need the 5 button wires and power, ground, and illumination leads from the rke module to the door. The module erases all previous keyless entry remote transmitters from memory when the remotes are programmed. I have a viper 3100v alarm that doesn't. Obs Ford Keyless Entry Module.
From www.ebay.com
04 Ford Explorer KEYLESS ENTRY MODULE 4L2T15K602EC eBay Obs Ford Keyless Entry Module I have a viper 3100v alarm that doesn't activate the factory (non. The module can store up to four. Installing factory ford plug and play remote keyless entry to your obs ford f150 f250 f350 bronco. I believe the truck use to have a remote starter on it to being with, i bought the thing and it had a bad. Obs Ford Keyless Entry Module.
From www.ford-trucks.com
Remote door lock module? Ford Truck Enthusiasts Forums Obs Ford Keyless Entry Module I have a viper 3100v alarm that doesn't activate the factory (non. I believe the truck use to have a remote starter on it to being with, i bought the thing and it had a bad auto tranny so i changed. I know i can buy this kit from tonys car care but i don't need the keyless entry system. Obs Ford Keyless Entry Module.
From www.youtube.com
Video 3 Step 3 Installing Factory Plug And Play Keyless Entry In OBS Obs Ford Keyless Entry Module The module can store up to four. I know i can buy this kit from tonys car care but i don't need the keyless entry system that he includes. Installing factory ford plug and play remote keyless entry to your obs ford f150 f250 f350 bronco. I believe the truck use to have a remote starter on it to being. Obs Ford Keyless Entry Module.
From www.powerstroke.org
OBS keyless entry (RKE) retrofit. Ford Powerstroke Diesel Forum Obs Ford Keyless Entry Module I'm not looking for the code i already have that. The module can store up to four. Installing factory ford plug and play remote keyless entry to your obs ford f150 f250 f350 bronco. I have a module out of a taurus but haven't been ambitious enough to install.i would be interested in the. How hard is it to put. Obs Ford Keyless Entry Module.
From parts.lakelandford.com
Ford Edge Keyless Entry Module. W/ID card BT4Z19G481M Lakeland Ford Obs Ford Keyless Entry Module The module erases all previous keyless entry remote transmitters from memory when the remotes are programmed. I have a module out of a taurus but haven't been ambitious enough to install.i would be interested in the. Just need the 5 button wires and power, ground, and illumination leads from the rke module to the door. I believe the truck use. Obs Ford Keyless Entry Module.