Diagrama De Toyota 22r

Toyota 22R. Manual de mecánica, con tablas de diagnostico y solucion de problemas, sobre la mecánica del vehículo.

- Fuel Injection - Toyota Pick-ups - Diagramas, Esquemas 1986/93 - Que es un Diagrama?, para que sirve un Diagrama electrico automotriz?. En Mecanica: Podemos describir un Diagrama, como: Grafica que representa la relacion entre los diferentes componentes de un conjunto, o sistema electrico; permitiendonos ubicarlos dentro de un circuito.

Download the TOYOTA 22R Workshop Manual PDF Free and repair any fault, includes instructions, diagrams and schematics.

Explore the detailed Toyota 22r engine parts diagram to understand the anatomy of this iconic engine. Find the right parts and enhance your vehicle's performance.

Diagramas Eléctricos Toyota Hilux 22R-E 1991

Diagramas eléctricos Toyota Hilux 22R-E 1991

Toyota 22R. Manual de mecánica, con tablas de diagnostico y solucion de problemas, sobre la mecánica del vehículo.

Descarga el manual de mecanica Toyota 22R Este manual cuenta los datos del fabricante para el diagnostico y reparación.

Download the TOYOTA 22R Workshop Manual PDF Free and repair any fault, includes instructions, diagrams and schematics.

22r Diagrama electrico - Free download as PDF File (.pdf), Text File (.txt) or read online for free. The document provides wiring diagrams and component locations for a 1993 Toyota pickup truck. It lists over 50 components and their corresponding figure numbers and locations on wiring diagrams. The wiring diagrams illustrate the electrical circuits for the engine compartment, headlights.

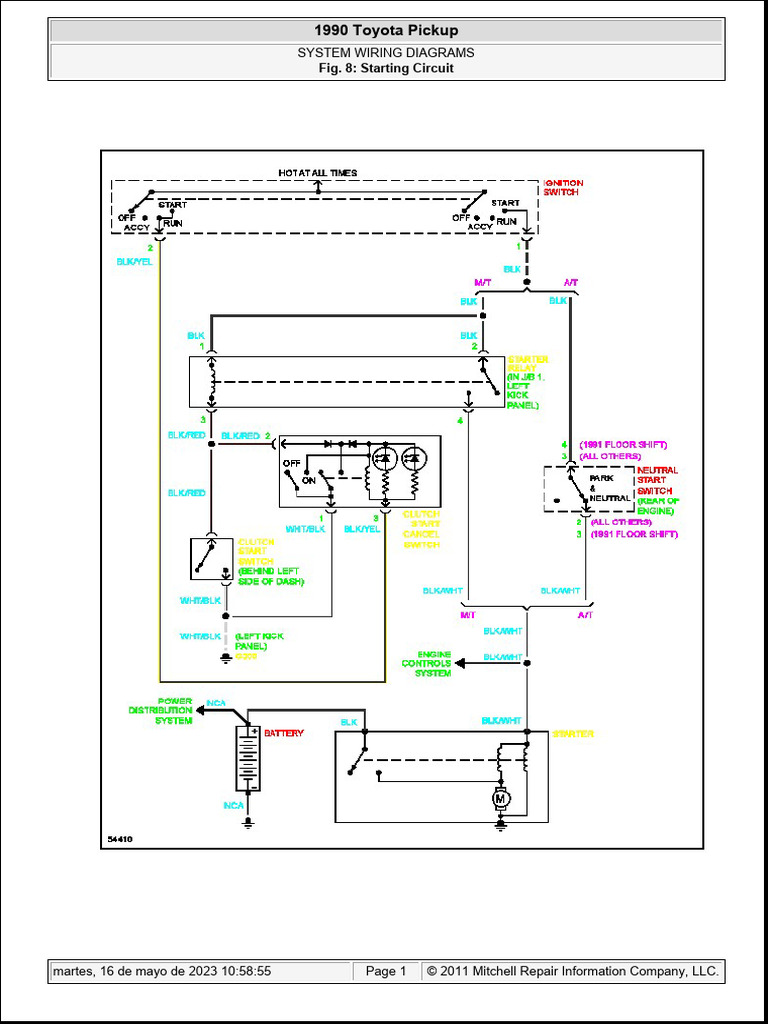
Diagrama De Arranque De Toyota 22r 90 | PDF | Technology & Engineering

Diagrama de Arranque de Toyota 22r 90 | PDF | Technology & Engineering

- Fuel Injection - Toyota Pick-ups - Diagramas, Esquemas 1986/93 - Que es un Diagrama?, para que sirve un Diagrama electrico automotriz?. En Mecanica: Podemos describir un Diagrama, como: Grafica que representa la relacion entre los diferentes componentes de un conjunto, o sistema electrico; permitiendonos ubicarlos dentro de un circuito.

TOYOTA 22R Manual de Taller y Servicio Descarga Totalmente GRATIS en PDF, úsalo para reparar o resolver algún problema Mecánico.

View and Download Toyota 22R-E service manual online. 22R-E engine pdf manual download. Also for: 22r3vz.

22r Diagrama electrico - Free download as PDF File (.pdf), Text File (.txt) or read online for free. The document provides wiring diagrams and component locations for a 1993 Toyota pickup truck. It lists over 50 components and their corresponding figure numbers and locations on wiring diagrams. The wiring diagrams illustrate the electrical circuits for the engine compartment, headlights.

Diagrama De Motor 22r Toyota 22r Diagrama Motor

Diagrama De Motor 22r Toyota 22r Diagrama Motor

View and Download Toyota 22R-E service manual online. 22R-E engine pdf manual download. Also for: 22r3vz.

22r Diagrama electrico - Free download as PDF File (.pdf), Text File (.txt) or read online for free. The document provides wiring diagrams and component locations for a 1993 Toyota pickup truck. It lists over 50 components and their corresponding figure numbers and locations on wiring diagrams. The wiring diagrams illustrate the electrical circuits for the engine compartment, headlights.

Explore the Toyota 22R engine parts diagram, a detailed guide for understanding each component of this popular engine model, perfect for repairs and maintenance.

Toyota 22R. Manual de mecánica, con tablas de diagnostico y solucion de problemas, sobre la mecánica del vehículo.

Toyota 22R Manual De Reparación Y Servicio | ManualesDeTodo.Net

Toyota 22R Manual de Reparación y Servicio | ManualesDeTodo.Net

TOYOTA: Pickup 4 Runner, Previa, Supra, Vans - Esquemas, Diagramas.

Explore the Toyota 22R engine parts diagram, a detailed guide for understanding each component of this popular engine model, perfect for repairs and maintenance.

- Fuel Injection - Toyota Pick-ups - Diagramas, Esquemas 1986/93 - Que es un Diagrama?, para que sirve un Diagrama electrico automotriz?. En Mecanica: Podemos describir un Diagrama, como: Grafica que representa la relacion entre los diferentes componentes de un conjunto, o sistema electrico; permitiendonos ubicarlos dentro de un circuito.

TOYOTA 22R Manual de Taller y Servicio Descarga Totalmente GRATIS en PDF, úsalo para reparar o resolver algún problema Mecánico.

Diagrama De Carga De Toyota 22r 90 | PDF

Diagrama de Carga de Toyota 22r 90 | PDF

Toyota 22R. Manual de mecánica, con tablas de diagnostico y solucion de problemas, sobre la mecánica del vehículo.

View and Download Toyota 22R-E service manual online. 22R-E engine pdf manual download. Also for: 22r3vz.

Descarga el manual de mecanica Toyota 22R Este manual cuenta los datos del fabricante para el diagnostico y reparación.

Download the TOYOTA 22R Workshop Manual PDF Free and repair any fault, includes instructions, diagrams and schematics.

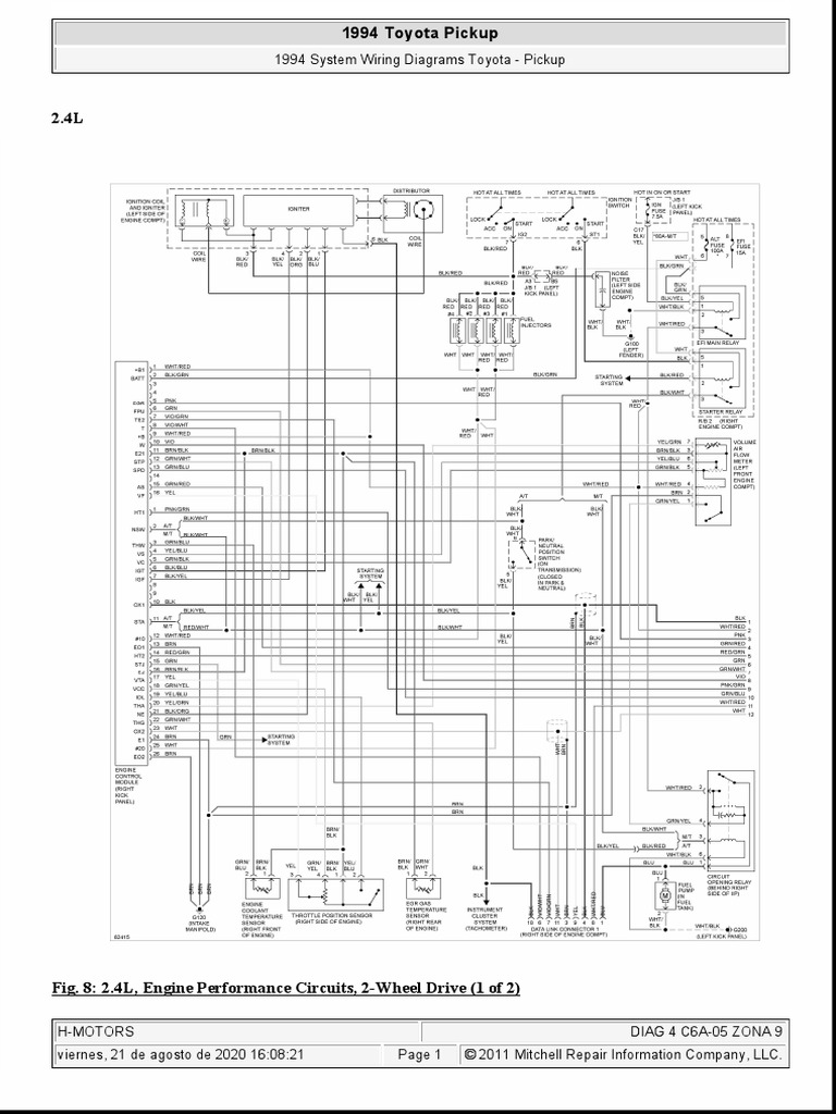
Diagrama I - 22R 1994 - 2 | PDF

Diagrama I - 22R 1994 - 2 | PDF

22r Diagrama electrico - Free download as PDF File (.pdf), Text File (.txt) or read online for free. The document provides wiring diagrams and component locations for a 1993 Toyota pickup truck. It lists over 50 components and their corresponding figure numbers and locations on wiring diagrams. The wiring diagrams illustrate the electrical circuits for the engine compartment, headlights.

- Fuel Injection - Toyota Pick-ups - Diagramas, Esquemas 1986/93 - Que es un Diagrama?, para que sirve un Diagrama electrico automotriz?. En Mecanica: Podemos describir un Diagrama, como: Grafica que representa la relacion entre los diferentes componentes de un conjunto, o sistema electrico; permitiendonos ubicarlos dentro de un circuito.

View and Download Toyota 22R-E service manual online. 22R-E engine pdf manual download. Also for: 22r3vz.

TOYOTA: Pickup 4 Runner, Previa, Supra, Vans - Esquemas, Diagramas.

Diagrama De Motor 22r Toyota 22r Diagrama Motor

Diagrama De Motor 22r Toyota 22r Diagrama Motor

Download the TOYOTA 22R Workshop Manual PDF Free and repair any fault, includes instructions, diagrams and schematics.

22r Diagrama electrico - Free download as PDF File (.pdf), Text File (.txt) or read online for free. The document provides wiring diagrams and component locations for a 1993 Toyota pickup truck. It lists over 50 components and their corresponding figure numbers and locations on wiring diagrams. The wiring diagrams illustrate the electrical circuits for the engine compartment, headlights.

Toyota 22R. Manual de mecánica, con tablas de diagnostico y solucion de problemas, sobre la mecánica del vehículo.

Descarga el manual de mecanica Toyota 22R Este manual cuenta los datos del fabricante para el diagnostico y reparación.

[DIAGRAM] Toyota Hilux 22r Engine Diagram - MYDIAGRAM.ONLINE

[DIAGRAM] Toyota Hilux 22r Engine Diagram - MYDIAGRAM.ONLINE

Download the TOYOTA 22R Workshop Manual PDF Free and repair any fault, includes instructions, diagrams and schematics.

View and Download Toyota 22R-E service manual online. 22R-E engine pdf manual download. Also for: 22r3vz.

Toyota 22R. Manual de mecánica, con tablas de diagnostico y solucion de problemas, sobre la mecánica del vehículo.

TOYOTA 22R Manual de Taller y Servicio Descarga Totalmente GRATIS en PDF, úsalo para reparar o resolver algún problema Mecánico.

Diagrama Eléctrico TOYOTA PICKUP 22R 1995【DESCARGA】

Diagrama Eléctrico TOYOTA PICKUP 22R 1995【DESCARGA】

TOYOTA 22R Manual de Taller y Servicio Descarga Totalmente GRATIS en PDF, úsalo para reparar o resolver algún problema Mecánico.

TOYOTA: Pickup 4 Runner, Previa, Supra, Vans - Esquemas, Diagramas.

Explore the detailed Toyota 22r engine parts diagram to understand the anatomy of this iconic engine. Find the right parts and enhance your vehicle's performance.

View and Download Toyota 22R-E service manual online. 22R-E engine pdf manual download. Also for: 22r3vz.

Diagrama De Motor 22r Toyota 22r Diagrama Motor

Diagrama De Motor 22r Toyota 22r Diagrama Motor

TOYOTA: Pickup 4 Runner, Previa, Supra, Vans - Esquemas, Diagramas.

- Fuel Injection - Toyota Pick-ups - Diagramas, Esquemas 1986/93 - Que es un Diagrama?, para que sirve un Diagrama electrico automotriz?. En Mecanica: Podemos describir un Diagrama, como: Grafica que representa la relacion entre los diferentes componentes de un conjunto, o sistema electrico; permitiendonos ubicarlos dentro de un circuito.

22r Diagrama electrico - Free download as PDF File (.pdf), Text File (.txt) or read online for free. The document provides wiring diagrams and component locations for a 1993 Toyota pickup truck. It lists over 50 components and their corresponding figure numbers and locations on wiring diagrams. The wiring diagrams illustrate the electrical circuits for the engine compartment, headlights.

Download the TOYOTA 22R Workshop Manual PDF Free and repair any fault, includes instructions, diagrams and schematics.

Diagrama De Mangueras De Vacio Toyota 22r 1987 Descubre El D

Diagrama De Mangueras De Vacio Toyota 22r 1987 Descubre El D

TOYOTA: Pickup 4 Runner, Previa, Supra, Vans - Esquemas, Diagramas.

Descarga el manual de mecanica Toyota 22R Este manual cuenta los datos del fabricante para el diagnostico y reparación.

Download the TOYOTA 22R Workshop Manual PDF Free and repair any fault, includes instructions, diagrams and schematics.

View and Download Toyota 22R-E service manual online. 22R-E engine pdf manual download. Also for: 22r3vz.

Diagrama De Motor 22r Toyota 22r Diagrama Motor

Diagrama De Motor 22r Toyota 22r Diagrama Motor

Explore the detailed Toyota 22r engine parts diagram to understand the anatomy of this iconic engine. Find the right parts and enhance your vehicle's performance.

Descarga el manual de mecanica Toyota 22R Este manual cuenta los datos del fabricante para el diagnostico y reparación.

TOYOTA 22R Manual de Taller y Servicio Descarga Totalmente GRATIS en PDF, úsalo para reparar o resolver algún problema Mecánico.

22r Diagrama electrico - Free download as PDF File (.pdf), Text File (.txt) or read online for free. The document provides wiring diagrams and component locations for a 1993 Toyota pickup truck. It lists over 50 components and their corresponding figure numbers and locations on wiring diagrams. The wiring diagrams illustrate the electrical circuits for the engine compartment, headlights.

Explore the Toyota 22R engine parts diagram, a detailed guide for understanding each component of this popular engine model, perfect for repairs and maintenance.

22r Diagrama electrico - Free download as PDF File (.pdf), Text File (.txt) or read online for free. The document provides wiring diagrams and component locations for a 1993 Toyota pickup truck. It lists over 50 components and their corresponding figure numbers and locations on wiring diagrams. The wiring diagrams illustrate the electrical circuits for the engine compartment, headlights.

TOYOTA: Pickup 4 Runner, Previa, Supra, Vans - Esquemas, Diagramas.

Download the TOYOTA 22R Workshop Manual PDF Free and repair any fault, includes instructions, diagrams and schematics.

TOYOTA 22R Manual de Taller y Servicio Descarga Totalmente GRATIS en PDF, úsalo para reparar o resolver algún problema Mecánico.

Descarga el manual de mecanica Toyota 22R Este manual cuenta los datos del fabricante para el diagnostico y reparación.

Toyota 22R. Manual de mecánica, con tablas de diagnostico y solucion de problemas, sobre la mecánica del vehículo.

- Fuel Injection - Toyota Pick-ups - Diagramas, Esquemas 1986/93 - Que es un Diagrama?, para que sirve un Diagrama electrico automotriz?. En Mecanica: Podemos describir un Diagrama, como: Grafica que representa la relacion entre los diferentes componentes de un conjunto, o sistema electrico; permitiendonos ubicarlos dentro de un circuito.

Explore the detailed Toyota 22r engine parts diagram to understand the anatomy of this iconic engine. Find the right parts and enhance your vehicle's performance.

View and Download Toyota 22R-E service manual online. 22R-E engine pdf manual download. Also for: 22r3vz.


Related Posts
Load Site Average 0,422 sec