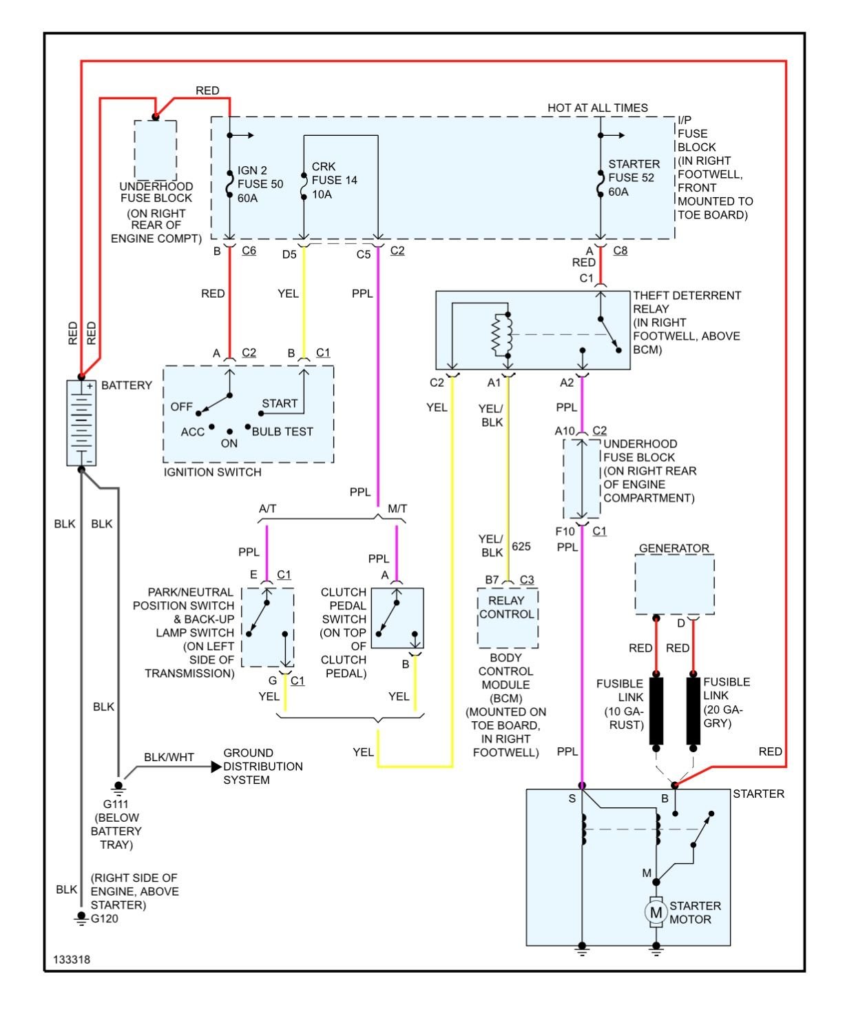
C5 Corvette Theft Deterrent Relay Location . I need to get to the starter. I am trying to replace the theft deterrent relay in my 2002.thought it was under the driver dash, but haven't seen it there. I'm not seeing a starter relay in this circuit diagram. Come join the discussion about performance,. I've also confirmed that the click i can hear is from the theft deterrent relay in the passenger footwell. To you suppose it's the theft deterrent relay as proposed by bowtiebandit? Standard ry282 = not so expensive. Unless you get out your dvom and check your relay, you will very likely replace the relay. A forum community dedicated to chevy corvette owners and enthusiasts.
from www.motorcityvettes.com
I need to get to the starter. Come join the discussion about performance,. To you suppose it's the theft deterrent relay as proposed by bowtiebandit? A forum community dedicated to chevy corvette owners and enthusiasts. I've also confirmed that the click i can hear is from the theft deterrent relay in the passenger footwell. Standard ry282 = not so expensive. I am trying to replace the theft deterrent relay in my 2002.thought it was under the driver dash, but haven't seen it there. I'm not seeing a starter relay in this circuit diagram. Unless you get out your dvom and check your relay, you will very likely replace the relay.
Corvette Theft Deterrent Relay, 19971999 Motor City Vettes
C5 Corvette Theft Deterrent Relay Location A forum community dedicated to chevy corvette owners and enthusiasts. Come join the discussion about performance,. I need to get to the starter. To you suppose it's the theft deterrent relay as proposed by bowtiebandit? Unless you get out your dvom and check your relay, you will very likely replace the relay. Standard ry282 = not so expensive. I am trying to replace the theft deterrent relay in my 2002.thought it was under the driver dash, but haven't seen it there. A forum community dedicated to chevy corvette owners and enthusiasts. I'm not seeing a starter relay in this circuit diagram. I've also confirmed that the click i can hear is from the theft deterrent relay in the passenger footwell.
From www.ebay.fr
9704 C5 CORVETTE OMRON RELAY THEFT DETERRENT 12177235 with PIGTAIL C5 Corvette Theft Deterrent Relay Location To you suppose it's the theft deterrent relay as proposed by bowtiebandit? I am trying to replace the theft deterrent relay in my 2002.thought it was under the driver dash, but haven't seen it there. Unless you get out your dvom and check your relay, you will very likely replace the relay. I'm not seeing a starter relay in this. C5 Corvette Theft Deterrent Relay Location.
From www.impalassforum.com
PASS KEY II Information (AKA VATS) Chevy Impala SS Forum C5 Corvette Theft Deterrent Relay Location I've also confirmed that the click i can hear is from the theft deterrent relay in the passenger footwell. I am trying to replace the theft deterrent relay in my 2002.thought it was under the driver dash, but haven't seen it there. Come join the discussion about performance,. To you suppose it's the theft deterrent relay as proposed by bowtiebandit?. C5 Corvette Theft Deterrent Relay Location.
From nextgenpartsplace.com
9704 C5 CORVETTE OMRON RELAY THEFT DETERRENT 12177235 with PIGTAIL OE C5 Corvette Theft Deterrent Relay Location A forum community dedicated to chevy corvette owners and enthusiasts. I need to get to the starter. Unless you get out your dvom and check your relay, you will very likely replace the relay. I've also confirmed that the click i can hear is from the theft deterrent relay in the passenger footwell. I am trying to replace the theft. C5 Corvette Theft Deterrent Relay Location.
From www.ebay.fr
9704 C5 CORVETTE OMRON RELAY THEFT DETERRENT 12177235 with PIGTAIL C5 Corvette Theft Deterrent Relay Location To you suppose it's the theft deterrent relay as proposed by bowtiebandit? A forum community dedicated to chevy corvette owners and enthusiasts. Unless you get out your dvom and check your relay, you will very likely replace the relay. Come join the discussion about performance,. I've also confirmed that the click i can hear is from the theft deterrent relay. C5 Corvette Theft Deterrent Relay Location.
From www.ebay.fr
9704 C5 CORVETTE OMRON RELAY THEFT DETERRENT 12177235 with PIGTAIL C5 Corvette Theft Deterrent Relay Location I'm not seeing a starter relay in this circuit diagram. Unless you get out your dvom and check your relay, you will very likely replace the relay. I've also confirmed that the click i can hear is from the theft deterrent relay in the passenger footwell. Come join the discussion about performance,. A forum community dedicated to chevy corvette owners. C5 Corvette Theft Deterrent Relay Location.
From store.tracyperf.com
198489 Corvette Starter Ignition Switch Warning Theft Deterrent Relay C5 Corvette Theft Deterrent Relay Location To you suppose it's the theft deterrent relay as proposed by bowtiebandit? I am trying to replace the theft deterrent relay in my 2002.thought it was under the driver dash, but haven't seen it there. Unless you get out your dvom and check your relay, you will very likely replace the relay. A forum community dedicated to chevy corvette owners. C5 Corvette Theft Deterrent Relay Location.
From www.corvetteforum.com
Theft Deterrent module location CorvetteForum Chevrolet Corvette C5 Corvette Theft Deterrent Relay Location Standard ry282 = not so expensive. I've also confirmed that the click i can hear is from the theft deterrent relay in the passenger footwell. Come join the discussion about performance,. Unless you get out your dvom and check your relay, you will very likely replace the relay. I'm not seeing a starter relay in this circuit diagram. To you. C5 Corvette Theft Deterrent Relay Location.
From www.corvetteforum.com
Theft Deterrent module location CorvetteForum Chevrolet Corvette C5 Corvette Theft Deterrent Relay Location Unless you get out your dvom and check your relay, you will very likely replace the relay. Come join the discussion about performance,. To you suppose it's the theft deterrent relay as proposed by bowtiebandit? I need to get to the starter. Standard ry282 = not so expensive. I am trying to replace the theft deterrent relay in my 2002.thought. C5 Corvette Theft Deterrent Relay Location.
From www.corvetteforum.com
HELP! Theft deterrent relay location Page 2 CorvetteForum C5 Corvette Theft Deterrent Relay Location I'm not seeing a starter relay in this circuit diagram. Unless you get out your dvom and check your relay, you will very likely replace the relay. I've also confirmed that the click i can hear is from the theft deterrent relay in the passenger footwell. Standard ry282 = not so expensive. To you suppose it's the theft deterrent relay. C5 Corvette Theft Deterrent Relay Location.
From www.corvetteforum.com
HELP My C5 wont start / crank ( CorvetteForum Chevrolet Corvette C5 Corvette Theft Deterrent Relay Location I am trying to replace the theft deterrent relay in my 2002.thought it was under the driver dash, but haven't seen it there. Standard ry282 = not so expensive. Unless you get out your dvom and check your relay, you will very likely replace the relay. A forum community dedicated to chevy corvette owners and enthusiasts. I need to get. C5 Corvette Theft Deterrent Relay Location.
From www.corvetteforum.com
HELP! Theft deterrent relay location Page 2 CorvetteForum C5 Corvette Theft Deterrent Relay Location To you suppose it's the theft deterrent relay as proposed by bowtiebandit? Unless you get out your dvom and check your relay, you will very likely replace the relay. I am trying to replace the theft deterrent relay in my 2002.thought it was under the driver dash, but haven't seen it there. A forum community dedicated to chevy corvette owners. C5 Corvette Theft Deterrent Relay Location.
From www.firebirdnation.com
theft deterrent relay location Firebird Nation C5 Corvette Theft Deterrent Relay Location Come join the discussion about performance,. Standard ry282 = not so expensive. Unless you get out your dvom and check your relay, you will very likely replace the relay. I'm not seeing a starter relay in this circuit diagram. I am trying to replace the theft deterrent relay in my 2002.thought it was under the driver dash, but haven't seen. C5 Corvette Theft Deterrent Relay Location.
From www.corvetteforum.com
C5 2002 Z06 Starter Relay Location????? CorvetteForum Chevrolet C5 Corvette Theft Deterrent Relay Location I need to get to the starter. Come join the discussion about performance,. Standard ry282 = not so expensive. I've also confirmed that the click i can hear is from the theft deterrent relay in the passenger footwell. To you suppose it's the theft deterrent relay as proposed by bowtiebandit? Unless you get out your dvom and check your relay,. C5 Corvette Theft Deterrent Relay Location.
From www.ebay.fr
9704 C5 CORVETTE OMRON RELAY THEFT DETERRENT 12177235 with PIGTAIL C5 Corvette Theft Deterrent Relay Location I've also confirmed that the click i can hear is from the theft deterrent relay in the passenger footwell. To you suppose it's the theft deterrent relay as proposed by bowtiebandit? Unless you get out your dvom and check your relay, you will very likely replace the relay. Come join the discussion about performance,. I am trying to replace the. C5 Corvette Theft Deterrent Relay Location.
From nextgenpartsplace.com
9704 C5 CORVETTE OMRON RELAY THEFT DETERRENT 12177235 with PIGTAIL OE C5 Corvette Theft Deterrent Relay Location I've also confirmed that the click i can hear is from the theft deterrent relay in the passenger footwell. Standard ry282 = not so expensive. I need to get to the starter. Unless you get out your dvom and check your relay, you will very likely replace the relay. I'm not seeing a starter relay in this circuit diagram. I. C5 Corvette Theft Deterrent Relay Location.
From www.corvetteforum.com
C5 2002 Z06 Starter Relay Location????? CorvetteForum Chevrolet C5 Corvette Theft Deterrent Relay Location A forum community dedicated to chevy corvette owners and enthusiasts. I need to get to the starter. I am trying to replace the theft deterrent relay in my 2002.thought it was under the driver dash, but haven't seen it there. Unless you get out your dvom and check your relay, you will very likely replace the relay. Standard ry282 =. C5 Corvette Theft Deterrent Relay Location.
From www.corvetteforum.com
Need help with VATS system bypass, car won't start CorvetteForum C5 Corvette Theft Deterrent Relay Location Come join the discussion about performance,. To you suppose it's the theft deterrent relay as proposed by bowtiebandit? I'm not seeing a starter relay in this circuit diagram. A forum community dedicated to chevy corvette owners and enthusiasts. Unless you get out your dvom and check your relay, you will very likely replace the relay. Standard ry282 = not so. C5 Corvette Theft Deterrent Relay Location.
From www.justanswer.com
Chevy P1631 Code Troubleshooting and Solutions JustAnswer C5 Corvette Theft Deterrent Relay Location I'm not seeing a starter relay in this circuit diagram. I am trying to replace the theft deterrent relay in my 2002.thought it was under the driver dash, but haven't seen it there. Unless you get out your dvom and check your relay, you will very likely replace the relay. Standard ry282 = not so expensive. I've also confirmed that. C5 Corvette Theft Deterrent Relay Location.
From store.tracyvette.com
198489 Corvette Starter Ignition Switch Warning Theft Deterrent Relay C5 Corvette Theft Deterrent Relay Location Come join the discussion about performance,. I need to get to the starter. Unless you get out your dvom and check your relay, you will very likely replace the relay. Standard ry282 = not so expensive. I've also confirmed that the click i can hear is from the theft deterrent relay in the passenger footwell. I am trying to replace. C5 Corvette Theft Deterrent Relay Location.
From store.tracyvette.com
19841985 Corvette Theft Deterrent Relay GM 1616422 Tracy C5 Corvette Theft Deterrent Relay Location I'm not seeing a starter relay in this circuit diagram. I am trying to replace the theft deterrent relay in my 2002.thought it was under the driver dash, but haven't seen it there. To you suppose it's the theft deterrent relay as proposed by bowtiebandit? I need to get to the starter. Unless you get out your dvom and check. C5 Corvette Theft Deterrent Relay Location.
From www.corvetteforum.com
HELP! Theft deterrent relay location Page 2 CorvetteForum C5 Corvette Theft Deterrent Relay Location Unless you get out your dvom and check your relay, you will very likely replace the relay. I need to get to the starter. I am trying to replace the theft deterrent relay in my 2002.thought it was under the driver dash, but haven't seen it there. To you suppose it's the theft deterrent relay as proposed by bowtiebandit? Come. C5 Corvette Theft Deterrent Relay Location.
From nextgenpartsplace.com
9704 C5 CORVETTE OMRON RELAY THEFT DETERRENT 12177235 with PIGTAIL OE C5 Corvette Theft Deterrent Relay Location I need to get to the starter. I am trying to replace the theft deterrent relay in my 2002.thought it was under the driver dash, but haven't seen it there. I'm not seeing a starter relay in this circuit diagram. Come join the discussion about performance,. Standard ry282 = not so expensive. A forum community dedicated to chevy corvette owners. C5 Corvette Theft Deterrent Relay Location.
From www.ebay.fr
9704 C5 CORVETTE OMRON RELAY THEFT DETERRENT 12177235 with PIGTAIL C5 Corvette Theft Deterrent Relay Location I'm not seeing a starter relay in this circuit diagram. Come join the discussion about performance,. I am trying to replace the theft deterrent relay in my 2002.thought it was under the driver dash, but haven't seen it there. A forum community dedicated to chevy corvette owners and enthusiasts. Standard ry282 = not so expensive. Unless you get out your. C5 Corvette Theft Deterrent Relay Location.
From www.corvetteforum.com
C5 only starts with Theft Deterrent Relay bypass CorvetteForum C5 Corvette Theft Deterrent Relay Location I need to get to the starter. A forum community dedicated to chevy corvette owners and enthusiasts. Come join the discussion about performance,. Unless you get out your dvom and check your relay, you will very likely replace the relay. I've also confirmed that the click i can hear is from the theft deterrent relay in the passenger footwell. To. C5 Corvette Theft Deterrent Relay Location.
From www.corvetteforum.com
HELP! Theft deterrent relay location Page 2 CorvetteForum C5 Corvette Theft Deterrent Relay Location I'm not seeing a starter relay in this circuit diagram. I need to get to the starter. Standard ry282 = not so expensive. A forum community dedicated to chevy corvette owners and enthusiasts. I've also confirmed that the click i can hear is from the theft deterrent relay in the passenger footwell. I am trying to replace the theft deterrent. C5 Corvette Theft Deterrent Relay Location.
From www.corvetteforum.com
HELP! Theft deterrent relay location Page 3 CorvetteForum C5 Corvette Theft Deterrent Relay Location To you suppose it's the theft deterrent relay as proposed by bowtiebandit? I need to get to the starter. A forum community dedicated to chevy corvette owners and enthusiasts. I'm not seeing a starter relay in this circuit diagram. Come join the discussion about performance,. Unless you get out your dvom and check your relay, you will very likely replace. C5 Corvette Theft Deterrent Relay Location.
From cellcare1.com
Gm Theft Deterrent Module Location C5 Corvette Theft Deterrent Relay Location Come join the discussion about performance,. Standard ry282 = not so expensive. Unless you get out your dvom and check your relay, you will very likely replace the relay. To you suppose it's the theft deterrent relay as proposed by bowtiebandit? I'm not seeing a starter relay in this circuit diagram. I am trying to replace the theft deterrent relay. C5 Corvette Theft Deterrent Relay Location.
From www.corvetteforum.com
Theft Deterrent module location CorvetteForum Chevrolet Corvette C5 Corvette Theft Deterrent Relay Location I need to get to the starter. To you suppose it's the theft deterrent relay as proposed by bowtiebandit? Standard ry282 = not so expensive. A forum community dedicated to chevy corvette owners and enthusiasts. Unless you get out your dvom and check your relay, you will very likely replace the relay. I'm not seeing a starter relay in this. C5 Corvette Theft Deterrent Relay Location.
From www.corvetteforum.com
HELP! Theft deterrent relay location Page 2 CorvetteForum C5 Corvette Theft Deterrent Relay Location I've also confirmed that the click i can hear is from the theft deterrent relay in the passenger footwell. I'm not seeing a starter relay in this circuit diagram. Come join the discussion about performance,. To you suppose it's the theft deterrent relay as proposed by bowtiebandit? Unless you get out your dvom and check your relay, you will very. C5 Corvette Theft Deterrent Relay Location.
From www.corvetteforum.com
Theft Deterrent module location CorvetteForum Chevrolet Corvette C5 Corvette Theft Deterrent Relay Location I need to get to the starter. Unless you get out your dvom and check your relay, you will very likely replace the relay. I'm not seeing a starter relay in this circuit diagram. Come join the discussion about performance,. A forum community dedicated to chevy corvette owners and enthusiasts. Standard ry282 = not so expensive. To you suppose it's. C5 Corvette Theft Deterrent Relay Location.
From www.motorcityvettes.com
Corvette Theft Deterrent Relay, 19971999 Motor City Vettes C5 Corvette Theft Deterrent Relay Location I need to get to the starter. To you suppose it's the theft deterrent relay as proposed by bowtiebandit? A forum community dedicated to chevy corvette owners and enthusiasts. Unless you get out your dvom and check your relay, you will very likely replace the relay. Standard ry282 = not so expensive. I'm not seeing a starter relay in this. C5 Corvette Theft Deterrent Relay Location.
From www.corvetteforum.com
Replaced the Theft Deterrent Relay CorvetteForum Chevrolet Corvette C5 Corvette Theft Deterrent Relay Location I need to get to the starter. Standard ry282 = not so expensive. I am trying to replace the theft deterrent relay in my 2002.thought it was under the driver dash, but haven't seen it there. Unless you get out your dvom and check your relay, you will very likely replace the relay. Come join the discussion about performance,. I'm. C5 Corvette Theft Deterrent Relay Location.
From www.corvetteforum.com
C5 2002 Z06 Starter Relay Location????? CorvetteForum Chevrolet C5 Corvette Theft Deterrent Relay Location I've also confirmed that the click i can hear is from the theft deterrent relay in the passenger footwell. Come join the discussion about performance,. I am trying to replace the theft deterrent relay in my 2002.thought it was under the driver dash, but haven't seen it there. I'm not seeing a starter relay in this circuit diagram. Unless you. C5 Corvette Theft Deterrent Relay Location.
From nextgenpartsplace.com
9704 C5 CORVETTE OMRON RELAY THEFT DETERRENT 12177235 with PIGTAIL OE C5 Corvette Theft Deterrent Relay Location Unless you get out your dvom and check your relay, you will very likely replace the relay. Come join the discussion about performance,. Standard ry282 = not so expensive. I need to get to the starter. I've also confirmed that the click i can hear is from the theft deterrent relay in the passenger footwell. To you suppose it's the. C5 Corvette Theft Deterrent Relay Location.
From www.corvetteforum.com
C5 only starts with Theft Deterrent Relay bypass CorvetteForum C5 Corvette Theft Deterrent Relay Location I'm not seeing a starter relay in this circuit diagram. A forum community dedicated to chevy corvette owners and enthusiasts. Come join the discussion about performance,. Unless you get out your dvom and check your relay, you will very likely replace the relay. To you suppose it's the theft deterrent relay as proposed by bowtiebandit? I need to get to. C5 Corvette Theft Deterrent Relay Location.